Область техники, к которой относится изобретение
Изобретение относится к области автоматизации электроснабжения тяговой сети и может быть использовано на многопутном участке тяговой сети переменного тока с постом секционирования
Уровень техники
Известны устройства контроля коротких замыканий КЗ (повреждений) в аварийно-отключенной контактной сети, основанные на измерении напряжения в ней [1-4]. Они ориентированы на измерение напряжения в аварийно- отключенной контактной сети: на остаточное напряжение, генерируемое электроподвижным составом (ЭПС) в режиме выбега тяговых двигателей (например, от электровоза ВЛ-80 с коллекторными двигателями), и на наведенное напряжение от продольной линии ДПР (два провода - рельс). В [5] устройство контроля КЗ включено на посту секционирования (ПС) с управляемыми разъединителями, тем самым нет необходимости устанавливать дополнительно ТН-27,5кВ на тяговой подстанции, так как на ПС всегда установлен ТН-27,5кВ. Устройство контроля КЗ воздействует на отключение -включение управляемых разъединителей.
Раскрытие изобретения
Принимаем за прототип изобретение [5], где Способ управления выключателями питающих линий контактной сети при коротком замыкании двухпутного участка переменного тока тягового электроснабжения с постом секционирования на управляемых разъединителях, в шине которого включен трансформатор напряжения с реле напряжения и устройством контроля вида КЗ (проходящее или устойчивое), формирующего цепь через замыкающий контакт реле времени на отключение управляемых разъединителей и по устройству контроля КЗ определяют вид КЗ.
Первый недостаток [5]: при проходящих КЗ выключатель одной питающей линии контактной сети тяговой подстанции излишне отключается, хотя в этом нет смысла при проходящих КЗ.
Второй недостаток [5]: при устойчивом КЗ излишне отключаются все четыре разъединителя, хотя необходимо было бы отключать только один разъединитель на той «четвертушке», где произошло повреждение. (При отключении четырех разъединителей поста секционирования ПС питание двухпутного участка разделяется на четыре «четвертушки»). И при восстановлении нормальной схемы питания снова необходимо включать все четыре разъединителя. Таким образом, если при повреждении (и только при повреждении) найти способ отключать только один разъединитель поврежденного участка, то процесс отключения и обратного включения значительно упростился бы.
Цель изобретения - упрощение алгоритма работы ПС путем уменьшения числа операций в изобретении, а именно, если КЗ не ликвидировалось (то есть устойчивое), то отключается только один управляемый разъединитель ПС (а не четыре по прототипу), в зоне которого произошло КЗ, а если КЗ - проходящее, то снимается блокировка на включение по АПВ выключателей подстанции, и все они включаются.
Для реализации цели выполняется следующее:
- введены трансформаторы тока c согласующими трансформаторами питающих линий контактной сети на посту секционирования и подсоединенные к ним диодные мосты со сглаживающими конденсаторами,
- к диодным мостам подключен максиселектор, определяющий наибольший ток одного из управляемых разъединителей поста секционирования одной «четвертушки» межподстанционной зоны,
- введена телеблокировка, объединяющая защиты выключателя тяговой подстанции и автоматики разъединителя каждой «четвертушки» каждого пути межподстанционной зоны,
- и если при КЗ в тяговой сети до момента отключения выключателей тяговых подстанций КЗ ликвидировалось (то есть КЗ было проходящее), то дается команда от устройства контроля КЗ на блокировку цепи отключения управляемых разъединителей поста секционирования и далее по штатному АПВ повторно включаются все четыре выключателя питающих линий контактной сети тяговых подстанций,
- если же при КЗ в тяговой сети до момента отключения выключателей тяговых подстанций по устройству контроля КЗ на посту секционирования через время Δt после возникновения КЗ определяют, что КЗ не ликвидировалось (то есть было устойчивое), то по наибольшему току максиселектора одной «четвертушки» межподстанционной зоны в бестоковую паузу отключают только один управляемый разъединитель этой «четвертушки»,
- и при отключении одного разъединителя поста секционирования от максиселектора по команде телеблокировки вводится блокировка на включение аварийно отключенного выключателя тяговой подстанции, защита которого объединена телеблокировкой с автоматикой отключенного разъединителя поста секционирования, и далее по штатному АПВ включают остальные три выключателя тяговых подстанций.
Устройство максиселектора и телеблокировки в схемах тягового электроснабжения приведено в [7].
Максиселектор вводят для определения максимального тока через выключатели «четвертушек», что выявляет поврежденную зону контактной сети.
Телеблокировка состоит из двух комплектов приемопередатчиков и линии связи между ними, в качестве которой используют каналы телемеханики. При отключении управляемого разъединителя ПС от максиселектора передается команда по передатчику для блокирования АПВ соответствующего выключателя тяговой подстанции.
Чертежи
Для пояснения работы автоматики электроснабжения межподстанционной зоны с введенной аппаратурой представим схемное решение изобретения.
Краткое описание чертежей
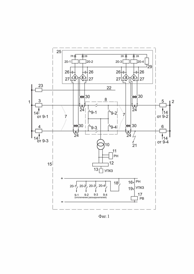
На чертеже показана структурная схема устройства контроля КЗ в аварийной ситуации, где введены следующие обозначения:
1, 2 - тяговые подстанции;
3,4,5,6 - выключатели тяговых подстанций питания контактной сети;
7 - контактная сеть двухпутного участка;
8 - пост секционирования с четырьмя 9 управляемыми разъединителями,
9-1, 9-2, 9-3, 9-4 - четыре разъединителя поста секционирования;
10 - трансформатор напряжения 27,5кВ в шине поста секционирования;
11 - реле минимальной защиты;
12 - интеллектуальный терминал выключателя питающей линии контактной сети [6,10];
13 - устройство УПКЗ контроля КЗ на основе наведенного напряжения от ДПР;
14 - телеблокировка объединяет защиты выключателей контактной сети тяговых подстанций с автоматикой управляемых разъединителей поста секционирования каждого пути;
15 - блок автоматики управляемых разъединителей поста секционирования;
16 - размыкающий контакт минимальной защиты;
17 - реле времени минимальной защиты;
18 - замыкающий контакт реле времени 17 на отключение управляемых разъединителей поста секционирования;
19 - размыкающий контакт УПКЗ;
20-1, 20-2, 20-3, 20-4 - промежуточные реле отключения управляемых разъединителей соответственно разъединителей 9-1, 9-2, 9-3 ,9-4;
21 - место короткого замыкания;
22 - линия ДПР с выключателем 23;
24 - трансформатор тока контактной сети у ПС;
25 - максиселектор;
26 - сглаживающий конденсатор;
27- диодный мост;
28 - диоды максиселектора;
29 - нагрузочный резистор;
30 - согласующий трансформатор.
Две смежные тяговые подстанции 1 и 2 питают выключателями 3, 4, 5, 6 двухпутный участок контактной сети 7 с постом секционирования 8 с четырьмя управляемыми разъединителями 9 (9-1, 9-2, 9-3, 9-4). К шине поста подключен трансформатор напряжения 10, осуществляющий контроль КЗ в аварийно отключенной контактной сети с помощью минимальной защиты по напряжению на реле 11.
Для этой схемы обычно принят неселективный способ защиты тяговой сети [9]. При КЗ в любой точке тяговой сети отключаются все четыре выключателя 3,4,5,6 тяговых подстанций 1 и 2 с нулевой выдержкой времени. Далее по минимальной защите на реле 11 отключаются соответствующие управляемые разъединители ПС.
В изобретении используется наведенное напряжение от линии ДПР (два провода - рельс) 22, подключенной к тяговой подстанции выключателем 23. Наведенное напряжение от ДПР имеет практически электрическую составляющую, так как магнитная составляющая очень мала из-за малых значений токов линии ДПР.
Для определения конкретного управляемого разъединителя ПС, в зоне которого произошло КЗ вводят трансформаторы тока 24 с согласующими трансформаторами 30 [7] у ПС на каждую «четвертушку» межподстанционной зоны контактной сети и к ним подсоединяют через диодные мосты 27 максиселектор 25 (при отключении управляемых разъединителей ПС межподстанционная зона разделяется на четыре «четвертушки»). Максиселектор 25 укажет на какое-то одно из четырех промежуточных реле (20-1, 20-2, 20-3, 20-4), которое должно отключать соответствующий управляемый разъединитель, например, разъединитель 9-1 (если по нему протекает наибольший ток, и тогда максиселектор покажет промежуточное реле 20-1), назовем аварийно отключенный управляемый разъединитель 9-1- аварийным, и аналогично отключаются другие управляемые разъединители ПС от промежуточных реле при других точках КЗ, соответственно (9-2) - (20-2), (9-3) - (20-3) и (9-4) - (20-4) в зависимости от КЗ на той или другой «четвертушке».
С целью надежной работы максиселектора на одном выключателе тяговой подстанции (любом) выдержка времени увеличивается до 0,1сек.
Для передачи команды от аварийных разъединителей ПС на блокировку включения аварийно отключенного соответствующего выключателя тяговых подстанций введены устройства телеблокировки 14. В частности, как указывалось, если аварийный разъединитель 9-1, то по телеблокировке 14 блокируется включение выключателя 3.
Осуществление изобретения
По опыту работы устройства контроля КЗ [8] предварительно устанавливаем уставку срабатывания минимальной защиты - 400-600 В, которая в процессе эксплуатации может корректироваться.
Время АПВ выключателей подстанции - известно, в соответствие с нормативным документом [11] - 5-7 сек. Поэтому измерение напряжения в аварийно-отключенной сети целесообразно проводить по времени как можно ближе к времени нормативного АПВ - 5-7 сек, и с учетом наибольшего времени работы разъединителя (принимается 3 сек) время уставки по времени реле 11 равно 2-4 сек. Естественно, что при такой выдержке времени управляемые разъединители на посту секционирования начнут отключаться после возникновения КЗ через 2-4 сек. Если КЗ проходящее, то реле времени 12 с выдержкой 2-4 сек не сработает и разъединители останутся включенными. Если же КЗ устойчивое, то напряжение в контактной сети будет меньше 400-600 В и тогда замкнется контакт 18 реле времени 17, у которого контакты 16 и 19 замкнуты, и даст команду на отключение одного управляемого разъединителя, в зоне которого произошло КЗ. Отключаемый разъединитель определяется по максиселектору 25 и отключается через контакты 20-1 или 20-2 или 20-3 или 20-4. Далее по телеблокировке 14 передается команда блокирования АПВ соответствующего выключателя контактной сети тяговой подстанции.
Итак, при проходящем КЗ управляемые разъединители ПС не отключаются, а при устойчивом КЗ поврежденный участок с КЗ («четвертушка») выделяется, то есть отключаются выключатель тяговой подстанции и управляемый разъединитель ПС. Это значит, что в результате применяемого изобретения процесс работы ПС на разъединителях и на выключателях идентичный. В этом главный технико-экономический результат изобретения, который указывает на возможность замены па посту секционирования выключателей на управляемые разъединители.
Литература
1. Патент №2316777
2. Патент №2498328
3. Патент №2531025
4. Патент №2725823
5. Патент №2793578
6. Посты секционирования и пункты параллельного соединения. Схемы и технические параметры [Текст] / НИИЭФА-ЭНЕРГО. - СПб.: Рекламное бюро «ДИО», 2011. - 8 с.
7. Фигурнов Е.П. Релейная защита. Ч.1 Учебник. М.: УМЦ по образованию на ж.д. транспорте 2009, 415 с.
8. Герман Л.А., Субханвердиев К.С., Герман В.Л. Автоматизация электроснабжения тяговой сети переменного тока. Часть 1. М.: УМЦ по образованию на ж.д. транспорте, 2021, 205 с.
9. Фигурнов Е.П. Релейная защита. Ч.2 Учебник. М.: УМЦ по образованию на ж.д. транспорте, 2009, 604 с.
10.Терминал интеллектуальный присоединений27,5кВ ИнТер-27,5-ФКС.
Руководство по эксплуатации АВ093-00-00_01 РЭ.
11. Защита систем электроснабжения железных дорог от коротких замыканий и перегрузок. Ч.2 Методика выбора алгоритмов действия, уставок блокировок и выбора времени автоматики в системе тягового электроснабжения [Текст]: СТО РЖД 07.021.2-2015.
Изобретение относится к области автоматизации электроснабжения тяговой сети и может быть использовано на многопутном участке тяговой сети переменного тока с постом секционирования (ПС), на котором смонтировано устройство контроля КЗ. Сущность: если КЗ тяговой сети было проходящее и ликвидировалось до момента отключения выключателей тяговых подстанций, то дается команда от устройства контроля вида КЗ на блокировку цепи отключения управляемых разъединителей поста секционирования и далее по штатному АПВ повторно включают все четыре выключателя питающих линий контактной сети тяговых подстанций. Если КЗ в тяговой сети было устойчивое и не ликвидировалось до момента отключения выключателей тяговых подстанций через время Δt после возникновения КЗ, то посредством максиселектора, подключенного через диодные мосты со сглаживающими конденсаторами и согласующие трансформаторы к трансформаторам тока питающих линий контактной сети каждой четверти межподстанционной зоны, определяют наибольший ток одного из управляемых разъединителей поста секционирования одной четверти межподстанционной зоны в бестоковую паузу, отключают только один управляемый разъединитель этой четверти межподстанционной зоны. При отключении этого разъединителя по команде телеблокировки, объединяющей защиты выключателей тяговой подстанции и автоматику разъединителей, вводят блокировку на включение аварийно отключенного выключателя тяговой подстанции. Технический результат: упрощение алгоритма работы ПС путем уменьшения числа операций 1 ил.
Способ управления выключателями питающих линий контактной сети при коротком замыкании (КЗ) двухпутного участка переменного тока тягового электроснабжения с постом секционирования на управляемых разъединителях, в шине которого включен трансформатор напряжения с реле напряжения и устройством контроля вида КЗ, формирующего цепь через замыкающий контакт реле времени на отключение управляемых разъединителей, по которому определяют вид КЗ - проходящее или устойчивое, отличающийся тем, что если КЗ тяговой сети было проходящее и ликвидировалось до момента отключения выключателей тяговых подстанций, то дается команда от устройства контроля вида КЗ на блокировку цепи отключения управляемых разъединителей поста секционирования и далее по штатному АПВ повторно включают все четыре выключателя питающих линий контактной сети тяговых подстанций, если же КЗ в тяговой сети было устойчивое и не ликвидировалось до момента отключения выключателей тяговых подстанций через время Δt после возникновения КЗ, то посредством максиселектора, подключенного через диодные мосты со сглаживающими конденсаторами и согласующие трансформаторы к трансформаторам тока питающих линий контактной сети каждой четверти межподстанционной зоны, определяют наибольший ток одного из управляемых разъединителей поста секционирования одной четверти межподстанционной зоны, и в бестоковую паузу отключают только один управляемый разъединитель этой четверти межподстанционной зоны, и при отключении этого разъединителя по команде телеблокировки, объединяющей защиты выключателей тяговой подстанции и автоматику разъединителей, вводят блокировку на включение аварийно отключенного выключателя тяговой подстанции.
| Способ автоматизации повторного включения (АПВ) выключателей двухпутного участка переменного тока тягового электроснабжения с постом секционирования на разъединителях | 2022 |
|
RU2793578C1 |
| Способ автоматического повторного включения (АПВ) питающих линий контактной сети двухпутного участка системы 25 кВ с постом секционирования на разъединителях | 2022 |
|
RU2795540C1 |
| СПОСОБ УПРАВЛЕНИЯ АВТОМАТИЧЕСКИМ ПОВТОРНЫМ ВКЛЮЧЕНИЕМ ВЫКЛЮЧАТЕЛЯ ПОДСТАНЦИИ КОНТАКТНОЙ СЕТИ ПЕРЕМЕННОГО ТОКА ДВУХПУТНОГО УЧАСТКА | 2020 |
|
RU2744492C1 |
| EP 3216644 B1, 13.01.2021 | |||
| KR 1020100113390 A, 21.10.2010. | |||
Авторы
Даты
2024-12-26—Публикация
2024-06-03—Подача