Область техники, к которой относится изобретение
Изобретение относится к электротехнике, а именно к стабилизаторам напряжения переменного тока, и предназначается для использования в системах электроснабжения.
Уровень техники
Известен многоступенчатый стабилизатор переменного напряжения (патент RU № 2237270, МПК G05F 1/30, Н02М 5/12), содержащий источник вольтодобавочного трансформатора, ключевого регулирующего элемента, сглаживающий фильтр, орган управления и синхронизированный с сетевым напряжением источник опорного синусоидального напряжения.
Недостаток данного устройства состоит в том, что стабилизация выходного напряжения проводится при помощи ступенчатой регулировки и в том, что если входное напряжение имеет искаженную форму синуса, то такая же форма будет у выходного напряжения.
Наиболее близким аналогом-прототипом к заявляемому техническому решению является стабилизатор переменного напряжения (патент RU № 2344463, МПК G05F 1/30).
Стабилизатор переменного напряжения, содержит фазовый детектор, интегратор, синусоидальный генератор, симметрирующее устройство, стабилизатор амплитуды, устройство сравнения, выходной усилитель, пороговое устройство, трансформатор, причем входное напряжение поступает на первый вывод вторичной обмотки трансформатора и первый вход фазового детектора, выход которого соединен с входом интегратора, выход которого соединен с входом синусоидального генератора, выход которого соединен с входом симметрирующего устройства, выход которого соединен с входом стабилизатора амплитуды, выход которого соединен с первым входом устройства сравнения и вторым входом фазового детектора, со второго вывода вторичной обмотки трансформатора выходное напряжение поступает на второй вход устройства сравнения, выход которого соединен с первым входом выходного усилителя и входом порогового устройства, выход которого соединен со вторым входом выходного усилителя, первый выход которого соединен с первым выводом первичной обмотки трансформатора, второй выход с вторым выводом первичной обмотки трансформатора, третий выход с третьим выводом первичной обмотки трансформатора.
Недостатками данного устройства являются ограниченные функциональные возможности при одновременно низкой надежности.
Ограниченные функциональные возможности обусловлены отсутствием возможности контроля величины допустимого тока.
Низкая надежность обусловлена отсутствием защиты от возможной перегрузки по току.
Раскрытие изобретения
Технический результат, который может быть достигнут с помощью предлагаемого изобретения, сводится к расширению функциональных возможностей при одновременном повышении надежности.
Технический результат достигается тем, что в стабилизатор переменного напряжения содержащий фазовый детектор, интегратор, синусоидальный генератор, симметрирующее устройство, стабилизатор амплитуды, устройство сравнения, выходной усилитель, пороговое устройство, трансформатор, причем: первый вывод вторичной обмотки трансформатора соединен с первым входом фазового детектора, выход которого соединен с входом интегратора, выход которого соединен с входом синусоидального генератора, выход которого соединен с входом симметрирующего устройства, выход которого соединен с входом стабилизатора амплитуды, выход которого соединен с первым входом устройства сравнения и вторым входом фазового детектора; второй вывод вторичной обмотки трансформатора соединен со вторым входом устройства сравнения, выход которого соединен с первым входом выходного усилителя и входом порогового устройства, выход которого соединен со вторым входом выходного усилителя, первый выход которого соединен с первым выводом первичной обмотки трансформатора, второй выход с вторым выводом первичной обмотки трансформатора, третий выход с третьим выводом первичной обмотки трансформатора, введен блок защиты, при этом: первый и второй входы блока защиты подключаются к сети (первый вход к фазе, второй к нулю); третий вход соединен со вторым выводом вторичной обмотки трансформатора и вторым входом устройства сравнения; первый выход соединен с первым выводом вторичной обмотки трансформатора и первым входом фазового детектора; второй выход служит фазным выходом устройства.
Блок защиты содержит источник постоянного напряжения, формирователь импульсов, оптосимистор, L-цепь, служащую одновитковой обмоткой магнитопровода с воздушным зазором, магнитодиод, делитель напряжения, переменный резистор, компаратор, JK триггер, дифференцирующую цепь, причем: первый и второй входы источника постоянного напряжения подключены к первому и второму входам блока защиты; первый и второй выходы источника постоянного напряжения служат для обеспечения электропитания элементов устройства; третий выход источника постоянного напряжения, с уровнем логической единицы, соединен с первым выводом переменного резистора, С-входом JK триггера и первыми входами делителя напряжения и дифференцирующей цепи, вторые входы которых заземлены, а выходы подключены, соответственно, к первому входу компаратора и J-входу JK триггера; второй и третий выводы переменного резистора соединены со вторым входом компаратора и анодом магнитодиода, катод которого заземлен; выход компаратора подключен к K-входу JK триггера, Q-выход которого подключен ко входу формирователя импульсов, выходы которого служат управляющими входами оптосимистора, вход которого соединен с первым входом блока защиты, а выход служит первым выходом блока защиты; первый вывод L-цепи служит третьим входом блока защиты; второй вывод L-цепи служит вторым выходом блока защиты.
Краткое описание чертежей
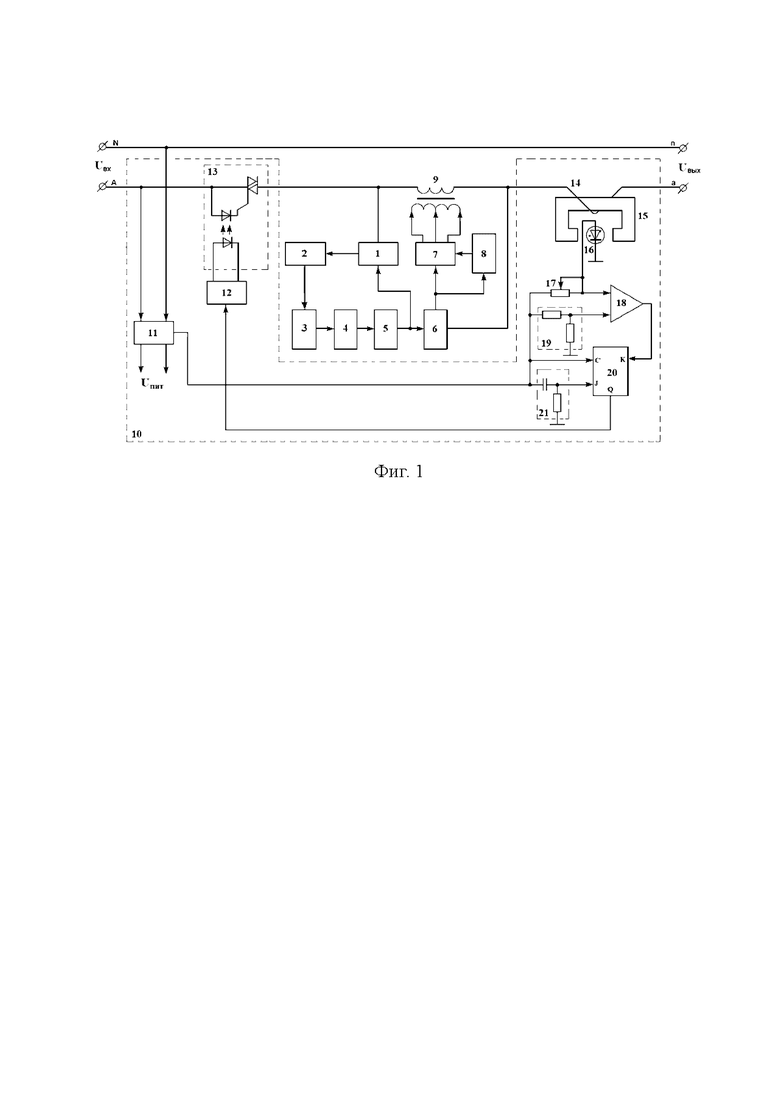
На фиг.1 представлена функциональная схема стабилизатора переменного напряжения.
Осуществление изобретения
Стабилизатор переменного напряжения (фиг.1) содержит фазовый детектор 1, интегратор 2, синусоидальный генератор 3, симметрирующее устройство 4, стабилизатор амплитуды 5, устройство сравнения 6, выходной усилитель 7, пороговое устройство 8, трансформатор 9, блок защиты 10, при этом: первый и второй входы блока защиты 10 подключаются к сети (первый вход к фазе, второй к нулю); третий вход блока защиты 10 соединен со вторым выводом вторичной обмотки трансформатора 9 и вторым входом устройства сравнения 6; первый выход блока защиты 10 соединен с первым выводом вторичной обмотки трансформатора 9 и первым входом фазового детектора 1; второй выход блока защиты 10 служит фазным выходом устройства; выход фазового детектора 1 соединен с входом интегратора 2, выход которого соединен с входом синусоидального генератора 3; выход синусоидального генератора 3 соединен с входом симметрирующего устройства 4, выход которого соединен с входом стабилизатора амплитуды 5; выход стабилизатора амплитуды 5 соединен с первым входом устройства сравнения 6 и вторым входом фазового детектора 1; выход устройства сравнения 6 соединен с первым входом выходного усилителя 7 и входом порогового устройства 8, выход которого соединен со вторым входом выходного усилителя 7, первый выход которого соединен с первым выводом первичной обмотки трансформатора 9, второй выход с вторым выводом первичной обмотки трансформатора 9, третий выход с третьим выводом первичной обмотки трансформатора 9.
Блок защиты 10 содержит источник постоянного напряжения 11, формирователь импульсов 12, оптосимистор 13, L-цепь 14, служащую одновитковой обмоткой магнитопровода 15 с воздушным зазором, магнитодиод 16, переменный резистор 17, компаратор 18, делитель напряжения 19, JK триггер 20, дифференцирующую цепь 21, причем: первый и второй входы источника постоянного напряжения 11 подключены к первому и второму входам блока защиты 10; первый и второй выходы источника постоянного напряжения 11 служат для обеспечения электропитания элементов устройства; третий выход источника постоянного напряжения 11, с уровнем логической единицы, соединен с первым выводом переменного резистора 17, С-входом JK триггера 20 и первыми входами делителя напряжения 19 и дифференцирующей цепи 21, вторые входы которых заземлены, а выходы подключены, соответственно, к первому входу компаратора 18 и J-входу JK триггера 20; второй и третий выводы переменного резистора 17 соединены со вторым входом компаратора 18 и анодом магнитодиода 16, катод которого заземлен; выход компаратора 18 подключен к K-входу JK триггера 20, Q-выход которого подключен ко входу формирователя импульсов 12, выходы которого служат управляющими входами оптосимистора 13, вход которого соединен с первым входом блока защиты 10, а выход служит первым выходом блока защиты 10; первый вывод L-цепи 14 служит третьим входом блока защиты 10; второй вывод L-цепи 14 служит вторым выходом блока защиты 10.
Предлагаемый стабилизатор переменного напряжения работает следующим образом.
При подачи питания на входы A, N стабилизатора, напряжение Uвх поступает на первый и второй входы источника постоянного напряжения 11, который обеспечивает электропитанием элементы устройства.
Так как отсутствует перегрузка по току, блок защиты 10 обеспечивает коммутационное соединение фазного провода сети с первым выводом вторичной обмотки трансформатора 9 и первым входом фазового детектора 1.
Синусоидальный генератор 3, вырабатывает синусоидальное напряжение частотой 50 Гц, частота генератора может изменяться в малых пределах, симметрирующее устройство 4 обеспечивает на выходе равенство положительной и отрицательной полуволн, стабилизатор амплитуды 5 позволяет поддерживать на своем выходе амплитуду синусоиды с высокой точностью, устройство сравнения 6 сравнивает выходное напряжение 209 В/50 Гц с опорным, на его выходе формируется разностный сигнал. Выходной усилитель 7 усиливает сигнал устройства сравнения и подает его на трансформатор 9, который увеличивает или уменьшает напряжение, поступающее на вход (в зависимости от фазы разностного сигнала). Пороговое устройство 8 выдает сигнал для закорачивания трансформатора 9, если напряжение компенсации меньше заданного порога (например 1В). Фазовый детектор 1 сравнивает фазу входного напряжения с фазой полученного образцового синусоидального сигнала, сигнал, пропорциональный разности фаз, подается на интегратор 2. Сигнал с интегратора 2 выдается на синусоидальный генератор 3 для подстройки его частоты и фазы.
Как было показано выше, в момент подачи питания на стабилизатор блок защиты 10 обеспечивает коммутационное соединение переводящее стабилизатор в рабочее состояние.
Непосредственно коммутация обусловлена срабатыванием оптосимистора 13 по команде формирователя импульсов 12. В силу установления на K-входе уровня логического нуля, а на С-входе, J-входе, а значит и на Q-выходе JK триггера 20, уровня логической единицы.
Уровень логической единицы на С-входе JK триггера 20 обусловлен потенциалом с третьего выхода источника постоянного напряжения 12.
Уровень логической единицы на J-входе JK триггера 20 обусловлен скачком напряжения на выходе дифференцирующей цепи 21 в момент подачи потенциала с третьего выхода источника постоянного напряжения 12.
Уровень логического нуля на K-входе JK триггера 20 обусловлен не срабатыванием компаратора 18 (в следствие отсутствия перегрузки по току).
Срабатывание компаратора 18 осуществляется при условии
UМД>UДН (1)
где UМД - напряжение падения на базе магнитодиода 16, поступающее на второй вход (Uвх+) компаратора 18;
UДН - напряжение с выхода делителя напряжения 19, поступающее на первый вход (Uвх-) компаратора 18.
Выходное напряжение делителя напряжения 19, UДН, пропорционально напряжению с третьего выхода источника постоянного напряжения 12.
Напряжение падения на базе магнитодиода 16, UМД, определяется:
- величиной напряжения с третьего выхода источника постоянного напряжения 12;
- сопротивлением переменного резистора 17;
- сопротивлением базы магнитодиода 16, зависящим от величины поперечного магнитного поля.
А так как сопротивление базы магнитодиода 16 возрастает с увеличением поперечного магнитного поля, величина которого определяется величиной тока нагрузки стабилизатора протекающего в L-цепи 14, служащей одновитковой обмоткой магнитопровода 15 с воздушным зазором, момент срабатывания компаратора 18 будет определяться величиной тока нагрузки и предварительно установленной величиной сопротивления переменного резистора 17.
Что, в свою очередь, обеспечивает:
- контроль величины допустимого тока нагрузки;
- защиту от возможной перегрузки по току,
а значит расширение функциональных возможностей стабилизатора с одновременным увеличением надежности.
| название | год | авторы | номер документа |
|---|---|---|---|
| Однофазный стабилизатор напряжения | 2024 |
|
RU2829483C1 |
| Стабилизатор переменного напряжения | 2024 |
|
RU2832858C1 |
| Стабилизатор напряжения переменного тока | 2024 |
|
RU2824655C1 |
| Стабилизатор напряжения постоянного тока | 2024 |
|
RU2826844C1 |
| Стабилизатор-регулятор напряжения переменного тока | 2024 |
|
RU2829328C1 |
| Регулятор переменного напряжения | 2024 |
|
RU2826380C1 |
| Регулятор переменного напряжения | 2024 |
|
RU2832860C1 |
| Регулятор переменного напряжения | 2024 |
|
RU2834290C1 |
| Стабилизированный преобразователь напряжения постоянного тока | 2024 |
|
RU2822294C1 |
| Стабилизированный преобразователь напряжения постоянного тока | 2024 |
|
RU2833008C1 |
Изобретение относится к электротехнике, а именно к стабилизаторам напряжения переменного тока, и предназначается для использования в системах электроснабжения. Технический результат, который может быть достигнут с помощью предлагаемого изобретения, сводится к расширению функциональных возможностей при одновременном повышении надежности. Стабилизатор переменного напряжения содержит: фазовый детектор, интегратор, синусоидальный генератор, симметрирующее устройство, стабилизатор амплитуды, устройство сравнения, выходной усилитель, пороговое устройство, трансформатор, блок защиты. Блок защиты содержит источник постоянного напряжения, формирователь импульсов, оптосимистор, L-цепь, магнитопровод с воздушным зазором, магнитодиод, делитель напряжения, переменный резистор, компаратор, JK триггер, дифференцирующую цепь. 1 ил. 
Стабилизатор переменного напряжения, содержащий фазовый детектор, интегратор, синусоидальный генератор, симметрирующее устройство, стабилизатор амплитуды, устройство сравнения, выходной усилитель, пороговое устройство, трансформатор, причем: первый вывод вторичной обмотки трансформатора соединен с первым входом фазового детектора, выход которого соединен с входом интегратора, выход которого соединен с входом синусоидального генератора, выход которого соединен с входом симметрирующего устройства, выход которого соединен с входом стабилизатора амплитуды, выход которого соединен с первым входом устройства сравнения и вторым входом фазового детектора; второй вывод вторичной обмотки трансформатора соединен со вторым входом устройства сравнения, выход которого соединен с первым входом выходного усилителя и входом порогового устройства, выход которого соединен со вторым входом выходного усилителя, первый выход которого соединен с первым выводом первичной обмотки трансформатора, второй выход с вторым выводом первичной обмотки трансформатора, третий выход с третьим выводом первичной обмотки трансформатора, отличающийся тем, что в устройство введен блок защиты, при этом: первый и второй входы блока защиты подключаются к фазе и нулю сети соответственно, третий вход блока защиты соединен со вторым выводом вторичной обмотки трансформатора и вторым входом устройства сравнения, первый выход блока защиты соединен с первым выводом вторичной обмотки трансформатора и первым входом фазового детектора, второй выход служит фазным выходом устройства, блок защиты содержит источник постоянного напряжения, формирователь импульсов, оптосимистор, L-цепь, служащую одновитковой обмоткой магнитопровода с воздушным зазором, магнитодиод, делитель напряжения, переменный резистор, компаратор, JK триггер, дифференцирующую цепь, причем первый и второй входы источника постоянного напряжения подключены к первому и второму входам блока защиты, первый и второй выходы источника постоянного напряжения служат для обеспечения электропитания элементов устройства, третий выход источника постоянного напряжения с уровнем логической единицы соединен с первым выводом переменного резистора, С-входом JK триггера и первыми входами делителя напряжения и дифференцирующей цепи, вторые входы которых заземлены, а выходы подключены соответственно к первому входу компаратора и J-входу JK триггера, второй и третий выводы переменного резистора соединены со вторым входом компаратора и анодом магнитодиода, катод которого заземлен, выход компаратора подключен к K-входу JK триггера, Q-выход которого подключен ко входу формирователя импульсов, выходы которого служат управляющими входами оптосимистора, вход которого соединен с первым входом блока защиты, а выход служит первым выходом блока защиты, первый вывод L-цепи служит третьим входом блока защиты, второй вывод L-цепи служит вторым выходом блока защиты.
| МНОГОСТУПЕНЧАТЫЙ СТАБИЛИЗАТОР ПЕРЕМЕННОГО НАПРЯЖЕНИЯ (ВАРИАНТЫ) | 2003 |
|
RU2237270C1 |
| СТАБИЛИЗАТОР ПЕРЕМЕННОГО НАПРЯЖЕНИЯ | 2008 |
|
RU2344463C1 |
| СТАБИЛИЗАТОР ПЕРЕМЕННОГО НАПРЯЖЕНИЯ (ВАРИАНТЫ) | 1999 |
|
RU2158954C1 |
| US 4591779 A1, 27.05.1986 | |||
| US 4352055 A1, 28.09.1982 | |||
| US 20200219648 A1, 09.07.2020 | |||
| US 3970918 A1, 20.07.1976. | |||
Авторы
Даты
2025-01-09—Публикация
2024-04-27—Подача