Предлагаемое техническое решение относится к электротехнике, в частности к электроэнергетическим системам, и может быть использовано для включения, выключения и регулирования напряжения силового трансформатора при номинальном уровне напряжения сети и его отклонением в положительную сторону.
Известен способ управления реакторно-тиристорным пускорегулирующим устройством силового трансформатора (патент РФ на изобретение №2622890, Бюл. №18, 21.06.17), согласно которому включение силового трансформатора производится специальным способом основными тиристорными ключами с естественной коммутацией, причем, завершая процесс включения силового трансформатора с одновременной подготовкой его к регулированию напряжения, параллельно полностью открытым основным тиристорным ключам посредством трехфазного контактора подключают основной трехфазный реактор, после этого производят регулирование напряжения на первичной обмотке силового трансформатора подстанции для стабилизации напряжения у потребителей на заданном уровне. Известный способ при номинальном напряжении сети обеспечивает номинальное напряжение у потребителей на заданном уровне при помощи основных тиристорных ключей и основного реактора при включенном трехфазным контакторе. Сохранение номинального напряжения у потребителей на заданном уровне при максимальном уровне напряжения сети достигается индуктивным сопротивлением основного реактора при включенном трехфазным контакторе и полностью закрытых основных тиристорных ключей. Выключение силового трансформатора так же, как и операции включения выполняется специальным способом, т.е. при выключении силового трансформатора сначала основные тиристорные ключи переводят в полностью открытое состояние, затем трехфазным контактором отключают основной трехфазный реактор и, в завершение процесса выключения силового трансформатора, снимают управляющие импульсы с основных тиристорных ключей с естественной коммутацией.
К недостаткам этого известного способа управления реакторно-тиристорным пускорегулирующим устройством силового трансформатора следует отнести сравнительно большие искажения напряжения на входе силового трансформатора и у потребителей при номинальном уровне и промежуточном диапазоне регулирования напряжения, а также включение и выключение силового трансформатора производится при повышенном напряжении на входе силового трансформатора и на нагрузке.
Вышеуказанные недостатки известного способа отрицательно влияют не только на энергетические показатели силового трансформатора и нагрузки, но и на элементы питающей сети.
Наиболее близким по физической сущности к заявляемому способу является способ управления реакторно-тиристорным пускорегулирующим устройством силового трансформатора (патент РФ на изобретение №2667095, Бюл. №26, 14.09.2018), который взят за прототип.
Способ-прототип выполняет операции включение, выключение и регулирование напряжения на высокой стороне силового трансформатора подстанции в следующей последовательности.
При включении силового трансформатора сначала двумя основными тиристорными ключами через промежуточный реактор подключают две фазы его первичной обмотки к соответствующим фазам сети в момент перехода фазного напряжения третьей фазы сети через ноль, затем третьим основным тиристорным ключом через промежуточный реактор подключают третью фазу первичной обмотки силового трансформатора к третьей фазе сети в момент перехода линейного напряжения двух других фаз сети через ноль и, в завершение процесса включения силового трансформатора с одновременной подготовкой подстанции к регулированию напряжения, параллельно полностью открытыми основными тиристорными ключами посредством трехфазного контактора подключают основной трехфазный реактор.
Способ-прототип обеспечивает регулирование напряжения на высокой стороне силового трансформатора относительно напряжения сети и у потребителей между номинальным и заданным максимальным уровнями регулирования напряжения, разделенными промежуточным диапазоном.
Номинальный уровень напряжения у потребителей на заданном значении обеспечивается при полностью включенных основных тиристорных ключах, которые шунтируют основной трехфазный реактор при номинальном напряжении сети и номинальной нагрузке, а максимальный уровень регулирования напряжения на нагрузке силового трансформатора задают суммарным сопротивлением основного и промежуточного реакторов при полностью закрытых основных тиристорных ключах при максимальном напряжении в сети и номинальной нагрузке.
Как отмечалось выше, способ-прототип также предусматривает разделение уровня регулирования напряжения на промежуточном диапазоне. Промежуточный диапазон регулирования находится между номинальным и максимальным уровнями регулирования напряжения. Обеспечение регулирования напряжения на этом диапазоне задают индуктивными сопротивлениями основного и промежуточного реакторов при включенном трехфазном контакторе и частичном включении основных тиристорных ключей. Здесь основные тиристорные ключи частично расшунтируют основного реактора.
Выключение силового трансформатора подстанции без возникновения электрической дуги и коммутационных перенапряжений производят следующим образом. Перед выключением силового трансформатора сначала переводят основные тиристорные ключи в полностью открытое состояние и обнуляют ток через контакты трехфазного контактора и основного реактора, а затем трехфазным контактором отключают обесточенный основной трехфазный реактор без возникновения электрической дуги и перенапряжений. После этого, на завершающей операции способа снимают управляющие импульсы с основных тиристорных ключей с естественной коммутацией, и они выключаются естественным путем без коммутационных потерь.
Положительные стороны способа-прототипа заключаются в том, что при номинальном и максимальном уровнях напряжения в сети, сохраняя номинальное напряжение у потребителей на заданном уровне, не создается несинусоидальность тока и напряжения в питающей сети и на элементах трансформаторных подстанций. Кроме этого, операции включения и выключения силовых трансформаторов производится с высокими энергетическими показателями и облегчается работу электрооборудования в частности коммутационных аппаратов.
В качестве недостатков способа можно привести сравнительно большие искажения напряжения на входе силового трансформатора и у потребителей при промежуточном диапазоне регулирования напряжения, которые влияют на энергетические показатели не только силового трансформатора и потребителей электроэнергии, но и питающей сети. Кроме этого в качестве недостатки способа прототипа, также можно отнести отсутствие стабилизации напряжения у потребителей в случае повышения напряжения в сети с выше 10% от номинального уровня.
Для возможностей решения вышеуказанных недостатков в заявляемом способе управления реакторно-тиристорным пускорегулирующим устройством силового трансформатора промежуточный уровень регулирования напряжения разделяется на двух поддиапазонах - верхний и нижний.
Задачей изобретения является улучшение энергетических показателей силового трансформатора и потребителей электроэнергии в стационарных и динамических процессах за счет расширения способа включения и выключения силовых трансформаторов, уровня и диапазона регулирования напряжения, а также улучшения несинусоидальности напряжения при верхнем и нижнем диапазонами регулировании напряжения сети на высокой стороне силовых трансформаторов подстанции.
В результате решения поставленной задачи, промежуточный уровень регулирования напряжения на входе силового трансформатора подстанции будет разделен на два диапазона с улучшенной формой напряжения. Кроме этого, учитывая уровень напряжения в сети, обеспечивается включение и выключение силовых трансформаторов подстанции с высокими энергетическими показателями.
Решение поставленной задачи достигается тем, что регулирование напряжения разделено на три уровня - номинальный, промежуточный и максимальный, где номинальный уровень напряжения на входе силового трансформатора и на нагрузке подстанции задают коэффициентом трансформации силового трансформатора при включенном высоковольтным выключателе и полностью закрытых как основных, так и дополнительных тиристорных ключах, а также при выключенном трехфазном контакторе, основном, промежуточном и дополнительном реакторах при номинальном напряжении в сети и номинальной нагрузке, а промежуточный уровень регулирования напряжения на высокой стороне силового трансформатора задают суммарным сопротивлением промежуточного и дополнительного реакторов при совместной работе как основных, так и дополнительных тиристорных ключей, которые шунтируют трехфазный контактор и высоковольтный выключатель при промежуточном уровне напряжения в сети и номинальной нагрузке, а максимальный уровень регулирования напряжения задают суммарным сопротивлением основного, промежуточного и дополнительного реакторов при включенном трехфазном контакторе и полностью закрытых основных и дополнительных тиристорных ключах, а также выключенном высоковольтном выключателе при этом уровне напряжения сети и номинальной нагрузке, причем промежуточный уровень регулирования напряжения разделен на двух диапазонах - верхний и нижний, сохранение номинального напряжения у потребителей при верхнем диапазоне регулирования напряжения можно разделить на двух поддиапазонах - верхний и нижний поддиапазон регулирования напряжения, где обеспечение номинального напряжения у потребителей при верхнем поддиапазоне регулирования напряжения достигается индуктивным сопротивлением основного, промежуточного и дополнительного реакторов при включенном трехфазном контакторе и выключенном высоковольтном выключателе, а также частичном шунтировании основных тиристорных ключей при полностью закрытых дополнительных тиристорных ключах, а сохранение напряжения у потребителей на номинальном уровне при нижнем поддиапазоне регулирования напряжения обеспечивается при помощи основных тиристорных ключей, промежуточного и дополнительного реакторов при выключенном трехфазном контакторе и высоковольтном выключателе, а также полностью закрытых дополнительных тиристорных ключах, а поддержание напряжения у потребителей на заданном значении при нижнем диапазоне регулирования напряжения осуществляется дополнительными тиристорными ключами и индуктивным сопротивлением дополнительного реактора при выключенном трехфазном контакторе и высоковольтном выключателе, а также полностью закрытых основных тиристорных ключах, причем при трех уровнях и двух диапазонах регулирования напряжения вводят зону нечувствительности на изменение проводящего состояния как основных тиристорных ключей, так и дополнительных тиристорных ключей, при которой положительное отклонение напряжения на нагрузке не превышает одного процента от степени регулирования напряжения того или иного уровня или диапазона регулирования напряжения.
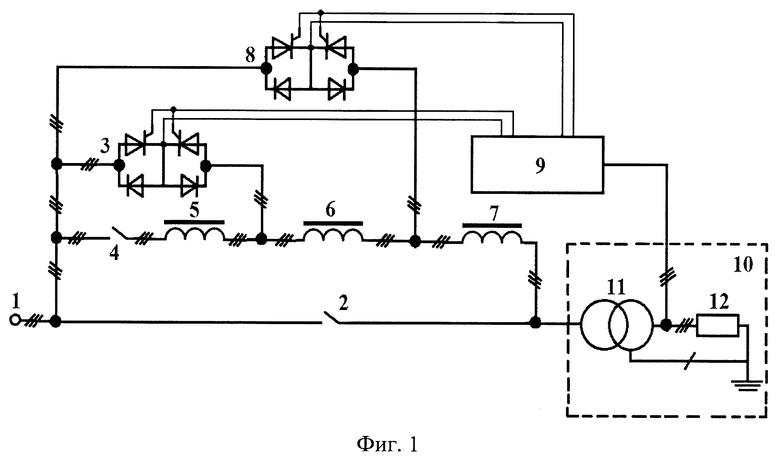
Сущность предлагаемого технического решения поясняется ниже следующим описанием и прилагаемыми к нему чертежами, где на фиг. 1 в однолинейном исполнении приведены трехфазные элементы подстанции, включая элементы пускорегулирующего устройства, при помощи которых выполняются операции способа, а на фиг. 2, фиг. 3 и фиг. 4 осциллограммы напряжений и токов для сравнения способа прототипа и предлагаемого способа при нижнем диапазоне регулирования напряжения сети, а также при верхнем и нижнем поддиапазоне регулирования напряжения. Кривые, приведенные на осциллограммах фиг. 2, фиг. 3 и фиг. 4 обозначают следующие электрические параметры: u1 и uн - мгновенные значения фазных напряжений первичной обмотке силового трансформатора и нагрузки; Uн - действующее значение фазного напряжения нагрузки; ic и iн - мгновенные значения фазных токов сети и нагрузки. Эти осциллограммы получены в среде Matlab при проведении исследования стабилизации напряжения у потребителей при разных уровнях напряжения питающей сети и номинальной нагрузке. На фиг. 1 приведены следующие трехфазные элементы подстанции совместно с трехфазными элементами пускорегулирующего устройства: 1 - сеть; 2 - высоковольтный выключатель; 3 - основные тиристорные ключи, которые для применения в высоковольтных цепях выполнены с дополнительными диодами; 4 - трехфазный контактор; 5, 6 и 7 - основной, промежуточный и дополнительный реакторы; 8 -дополнительные тиристорные ключи с дополнительными диодами; 9 - система импульсно-фазового управления; 10 - трансформаторная подстанция с силовым трансформатором 11 и нагрузкой 12.
Способ управления реакторно-тиристорным пускорегулирующим устройством силового трансформатора состоит из известных и вновь введенных операций и взаимодействий между ними, характеризующие принцип работы.
Способ работает следующим образом.
Включение и выключение силового трансформатора подстанции 11 при повышении напряжения в сети и (или) снижении тока на вторичной обмотке силового трансформатора 11 осуществляется основными 3 и (или) дополнительными 8 тиристорными ключами, а также основным 5, промежуточным 6 и дополнительным 7 реакторами при выключенном трехфазном контакторе 4 и высоковольтном выключателе. При включении силового трансформатора 11 сначала двумя основными 3 и (или) дополнительными 8 тиристорными ключами через промежуточный 6 и (или) дополнительный 7 реактор включают две фазы силового трансформатора 11 в момент перехода фазного напряжения третьей фазы через ноль, а затем третьими основными 3 и (или) дополнительными 8 тиристорными ключами через промежуточный 6 и (или) дополнительный 7 реактор включают третью фазу силового трансформатора 11 в момент перехода линейного напряжения от двух предыдущих фаз через ноль. После включения силового трансформатора 11, по мере повышения напряжения в сети и (или) снижения тока на вторичной обмотке силового трансформатора 11 вводится в работу трехфазный контактор 4, и обеспечивается регулирование напряжения на входе силового трансформатора 11 подстанции 10.
В заявляемом способе регулирование напряжения на высокой стороне силового трансформатора 11 разделяется на три уровня: номинальный, промежуточный и максимальный.
Номинальный уровень напряжения на нагрузке обеспечивается коэффициентом трансформации силового трансформатора 11 при включенном высоковольтном выключателе 2 и полностью выключенных как основных 3, так и дополнительных 8 тиристорных ключах, а также при выключенном трехфазном контакторе 4, который отключает основной 5, промежуточный 6 и дополнительный реактор 7 при номинальном напряжении сети 1 и номинальной нагрузке 12.
Промежуточный уровень регулирования напряжения на высокой стороне силового трансформатора 11 задают суммарным сопротивлением промежуточного 6 и дополнительного 7 реакторов при совместной работе основных 3 и дополнительных 8 тиристорных ключей при промежуточном уровне напряжения в сети 1 и номинальной нагрузке 12. Трехфазный контактор 4 и высоковольтный выключатель 2 на этом уровне напряжения сети 1 и тока нагрузки 12 шунтированы основними 3 и дополнительными 8 тиристорными ключами.
Максимальный уровень регулирования напряжения на высокой стороне силового трансформатора 11 задают суммарным сопротивлением основного 5, промежуточного 6 и дополнительного 4 реакторов при включенном трехфазном контакторе 3 и выключенном высоковольтном выключателе 2, а также полностью закрытых как основных 3, так и дополнительных тиристорных ключах 8 при максимальном уровне напряжения сети 1 и номинальной нагрузке 12.
Способ предусматривает разделение промежуточного уровня регулирования напряжения на двух диапазонах: верхнем и нижнем.
Верхний диапазон регулирования напряжения находится между промежуточными и максимальными уровнями напряжения сети, а нижний диапазон регулирования напряжения находится между промежуточным и номинальным уровнями напряжения сети. При стабилизации напряжения на высокой стороне силового трансформатора 11 между уровнями и диапазонами регулирования напряжения введена зона нечувствительности на изменение проводящего состояния как основных тиристорных ключей 3, так и дополнительных тиристорных ключей 8, при которой отклонение напряжения на нагрузке не превышает одного процента как вверх, так и вниз от степени регулирования напряжения того или иного диапазона.
Способ также предусматривает разделение верхнего диапазона промежуточного уровня регулирования напряжения на двух поддиапазонах: верхний и нижний.
Изменением проводящего состояния основных тиристорных ключей 3 при включенном трехфазном контакторе 4, а также выключенных дополнительных тиристорных ключах 8 и высоковольтном выключателе 2 производятся регулирование напряжения в верхнем поддиапазоне от нижнего поддиапазона регулирования напряжения до максимального уровня регулирования напряжения, а изменением проводящего состояния основных тиристорных ключей 3 при полностью закрытых дополнительных тиристорных ключах 8 и выключенном трехфазном контакторе 4 и высоковольтном выключателе 2 производится регулирование напряжения в нижнем поддиапазоне от промежуточного уровня регулирования напряжения до верхнего поддиапазона регулирования напряжения, а изменение проводящего состояния дополнительных тиристорных ключей 8 при полностью закрытых основных тиристорных ключах 3, а также выключенном трехфазном контакторе 4 и высоковольтном выключателе 2 производит регулирование напряжения в нижнем диапазоне регулирования от промежуточного уровня до номинального уровня регулирования напряжения.
Выключение силового трансформатора 11 подстанции 10 без возникновения электрической дуги, коммутационных потерь и перенапряжений при положительном отклонении напряжения в силовом трансформаторе выполняется следующим образом.
При выключении силового трансформатора 11 подстанции, также учитывая уровень напряжения в сети и тока на нагрузке 12, основные 3 и (или) дополнительные 8 тиристорные ключи переводятся в полностью проводящее состояние и обнуляют ток через контакты трехфазного контактора 4 и основного реактора 5, а затем трехфазным контактором 4, отключают обесточенный основной трехфазный реактор 5 и после этого без возникновения электрической дуги, коммутационных потерь и перенапряжения основными 3 и (или) дополнительными тиристорными ключами отключается силовой трансформатор 11 и по завершению процесса выключения силового трансформатора 11 снимаются управляющие импульсы с основных 3 и (или) допольнительных 8 тиристорных ключей с естественной коммутацией.
Целесообразной областью применения предлагаемого устройства являются трансформаторные подстанции всех отраслей систем электроснабжения мощностью до 63000 кВА, с напряжениями 35/(10-6) кВ и мощностью до 16000 кВА, с напряжениями (10-6)/0,4 кВ, требующие регулирования напряжения в положительную сторону отклонения напряжения в узком поддиапазоне от 0÷16% относительно номинального уровня напряжения питающей сети.
Наиболее целесообразной областью применения предлагаемого устройства являются системы электроснабжения, требующие многоступенчатого узкоподдиапазонного регулирования напряжения с высокой эффективностью.
Изобретение относится к электротехнике, в частности к электроэнергетическим системам. Техническим результатом изобретения является улучшение энергетических показателей силового трансформатора и потребителей электроэнергии в стационарных и динамических процессах за счет расширения способа включения и выключения силовых трансформаторов, уровня и диапазона регулирования напряжения, а также улучшения несинусоидальности напряжения при верхнем и нижнем диапазонах регулирования напряжения сети на высокой стороне силовых трансформаторов подстанции. Технический результат изобретения достигается тем, что регулирование напряжения разделено на три уровня - номинальный, промежуточный и максимальный, где номинальный уровень напряжения на входе силового трансформатора и на нагрузке подстанции задают коэффициентом трансформации силового трансформатора при включенном высоковольтным выключателе и полностью закрытых как основных, так и дополнительных тиристорных ключах, а также при выключенном трехфазном контакторе, основном, промежуточном и дополнительном реакторах при номинальном напряжении в сети и номинальной нагрузке. Промежуточный уровень регулирования напряжения на высокой стороне силового трансформатора задают суммарным сопротивлением промежуточного и дополнительного реакторов при совместной работе как основных, так и дополнительных тиристорных ключей, которые шунтируют трехфазный контактор и высоковольтный выключатель при промежуточном уровне напряжения в сети и номинальной нагрузке. Максимальный уровень регулирования напряжения задают суммарным сопротивлением основного, промежуточного и дополнительного реакторов при включенном трехфазном контакторе и полностью закрытых основных и дополнительных тиристорных ключах, а также выключенном высоковольтном выключателе при этом уровне напряжения сети и номинальной нагрузке. Промежуточный уровень регулирования напряжения разделен на два диапазона - верхний и нижний. Сохранение номинального напряжения у потребителей при верхнем диапазоне регулирования напряжения можно разделить на два поддиапазона - верхний и нижний поддиапазоны регулирования напряжения. Поддержание напряжения у потребителей на заданном значении при нижнем диапазоне регулирования напряжения осуществляется дополнительными тиристорными ключами и индуктивным сопротивлением дополнительного реактора при выключенном трехфазном контакторе и высоковольтном выключателе, а также полностью закрытых основных тиристорных ключах. При трех уровнях и двух диапазонах регулирования напряжения вводят зону нечувствительности на изменение проводящего состояния как основных тиристорных ключей, так и дополнительных тиристорных ключей, при которой положительное отклонение напряжения на нагрузке не превышает одного процента от степени регулирования напряжения того или иного уровня или диапазона регулирования напряжения. 4 ил.
Способ управления реакторно-тиристорным пускорегулирующим устройством силового трансформатора, в состав которого входят три основных тиристорных ключа с естественной коммутацией, основной и промежуточный трехфазные реакторы и трехфазный контактор на высокой стороне силового трансформатора, заключающийся в том, что в зависимости от изменения величины положительного отклонения напряжения в сети включение и выключение силового трансформатора производятся основными тиристорными ключами с естественной коммутацией, причем при включении силового трансформатора сначала двумя основными тиристорными ключами через промежуточный реактор подключают две фазы его первичной обмотки к соответствующим фазам сети в момент перехода фазного напряжения третьей фазы сети через ноль, затем третьим основным тиристорным ключом через промежуточный реактор подключают третью фазу первичной обмотки силового трансформатора к третьей фазе сети в момент перехода линейного напряжения двух других фаз сети через ноль, завершая процесс включения силового трансформатора с одновременной подготовкой его к регулированию напряжения, параллельно полностью открытыми основными тиристорными ключами посредством трехфазного контактора подключают основной трехфазный реактор, после этого производят регулирование напряжения на первичной обмотке силового трансформатора и поддерживают напряжение у потребителей на заданном уровне, а при выключении силового трансформатора, так же, в зависимости от изменения величины положительного отклонения напряжения в сети, сначала основные тиристорные ключи переводят в полностью открытое состояние, затем трехфазным контактором отключают основной трехфазный реактор и, в завершение процесса выключения силового трансформатора, снимают управляющие импульсы с основных тиристорных ключей с естественной коммутацией, при этом минимальный уровень регулирования напряжения на нагрузке задают коэффициентом трансформации силового трансформатора при шунтировании индуктивных сопротивлений основного и промежуточного трехфазных реакторов в цепи его первичной обмотки, отличающийся тем, что регулирование напряжения разделено на три уровня - номинальный, промежуточный и максимальный, где номинальный уровень напряжения на входе силового трансформатора и на нагрузке подстанции задают коэффициентом трансформации силового трансформатора при включенном высоковольтном выключателе и полностью закрытых как основных, так и дополнительных тиристорных ключах, а также при выключенном трехфазном контакторе, основном, промежуточном и дополнительном реакторах при номинальном напряжении в сети и номинальной нагрузке, а промежуточный уровень регулирования напряжения на высокой стороне силового трансформатора задают суммарным сопротивлением промежуточного и дополнительного реакторов при совместной работе как основных, так и дополнительных тиристорных ключей, которые шунтируют трехфазный контактор и высоковольтный выключатель при промежуточном уровне напряжения в сети и номинальной нагрузке, а максимальный уровень регулирования напряжения задают суммарным сопротивлением основного, промежуточного и дополнительного реакторов при включенном трехфазном контакторе и полностью закрытых основных и дополнительных тиристорных ключах, а также выключенном высоковольтном выключателе при этом уровне напряжения сети и номинальной нагрузке, причем промежуточный уровень регулирования напряжения разделен на два диапазона - верхний и нижний, сохранение номинального напряжения у потребителей при верхнем диапазоне регулирования напряжения можно разделить на два поддиапазона - верхний и нижний поддиапазоны регулирования напряжения, где обеспечение номинального напряжения у потребителей при верхнем поддиапазоне регулирования напряжения достигается индуктивным сопротивлением основного, промежуточного и дополнительного реакторов при включенном трехфазном контакторе и выключенном высоковольтном выключателе, а также частичном шунтировании основных тиристорных ключей при полностью закрытых дополнительных тиристорных ключах, а сохранение напряжения у потребителей на номинальном уровне при нижнем поддиапазоне регулирования напряжения обеспечивается при помощи основных тиристорных ключей, промежуточного и дополнительного реакторов при выключенном трехфазном контакторе и высоковольтном выключателе, а также полностью закрытых дополнительных тиристорных ключах, а поддержание напряжения у потребителей на заданном значении при нижнем диапазоне регулирования напряжения осуществляется дополнительными тиристорными ключами и индуктивным сопротивлением дополнительного реактора при выключенном трехфазном контакторе и высоковольтном выключателе, а также полностью закрытых основных тиристорных ключах, причем при трех уровнях и двух диапазонах регулирования напряжения вводят зону нечувствительности на изменение проводящего состояния как основных тиристорных ключей, так и дополнительных тиристорных ключей, при которой положительное отклонение напряжения на нагрузке не превышает одного процента от степени регулирования напряжения того или иного уровня или диапазона регулирования напряжения.
| Способ управления пускорегулирующим устройством силового трансформатора | 2017 |
|
RU2667095C1 |
| Устройство для включения, выключения и регулирования напряжения трансформаторной подстанции | 2017 |
|
RU2667481C1 |
| Способ включения, выключения и регулирования напряжения трансформаторной подстанции | 2016 |
|
RU2622890C1 |
| CN 103840729 A, 04.06.2014 | |||
| ЦЕНТРОВЕЖНАЯ СОЕДИНИТЕЛЬНАЯ МУФТА | 0 |
|
SU166559A1 |
| СПОСОБ ВКЛЮЧЕНИЯ ТРАНСФОРМАТОРА ТЯГОВОЙ ПОДСТАНЦИИ | 2013 |
|
RU2536304C1 |
Авторы
Даты
2025-02-11—Публикация
2024-07-19—Подача