Изобретение относится к электротехнике и может быть использовано в автономных системах электроснабжения для преобразования напряжения постоянного тока в трехфазное напряжение переменного тока.
Известно устройство (патент РФ №2420854, Н02М 7/539, Бюл. №16, 2011), состоит из мостовой однофазной схемы инвертора, выходного Г-образного LC-фильтра и системы управления. Недостатком преобразователя напряжения постоянного тока является то, что на его выходе формируется однофазное напряжение переменного тока.
Наиболее близким по техническому решению является преобразователь (патент РФ №2210167 C1, Н02М 7/53, Бюл. №22, 2003), состоящий из однофазной мостовой схемы инвертора, на входе которой подключен конденсатор, трансформатора с вращающимся магнитным полем, содержащий первую и вторую первичные обмотки, фазосдвигающий конденсатор, и три вторичные обмотки, и блок управления.
Недостатки преобразователя: при понижении напряжения одной из фаз трехфазной системы напряжений, возникает несимметрия нагрузки, что приводит к искажению вращающего магнитного поля трансформатора и изменению напряжений в других фазах, появляются дополнительные потери электроэнергии в трансформаторе.
Техническим результатом поставленной задачи является уменьшение уровня несимметрии трехфазной системы напряжений при подключении к преобразователю однофазных потребителей электроэнергии.
Технический результат достигается тем, что преобразователь напряжения постоянного тока в трехфазное напряжение переменного тока, содержащий входной конденсатор, подключенный к выводам «плюс» и «минус» источника питания, силовую схему инвертора, выполненную на транзисторах, трансформатор с вращающимся магнитным полем с первичными обмотками, подключенными между собой через фазосдвигающий конденсатор, и с тремя вторичными обмотками, которые сдвинуты одна относительно другой на угол 120°, их начала соединены по схеме «звезда», а концы являются выводами для подключения трехфазной нагрузки, управляющие входы транзисторов инвертора подключены к выводам системы управления инвертора, согласно изобретению, имеет вторичные обмотки трансформатора с вращающимся магнитным полем, к общей точке которых подключен нулевой провод, являющийся четвертым выходом преобразователя, и преобразователь содержит блок коммутации, выполненный на встречно-параллельно включенных между собой двух транзисторов, параллельно включенные фазосдвигающему конденсатору, управляющие входы транзисторов блока коммутации соединены с выходом системы управления блоком коммутации, а ее вход соединен с выходом А, В и С преобразователя, при этом система управления блоком коммутации содержит датчик напряжения, формирователь импульсов, генератор пилообразного напряжения, датчик полярности напряжения, первый и второй логические элементы И, первый и второй усилители импульсов, причем вход датчика напряжения является входом системы управления блоком коммутации, выход которого подключен к первому входу формирователя импульсов, второй вход которого соединен с выходом генератора пилообразного напряжения, входы генератора пилообразного напряжения и датчика полярности напряжения соединены с выходом силовой схемы инвертора, первый и второй выходы датчика полярности напряжения соединен с первыми входами первого и второго логических элементов И, вторые входы которых соединены с выходом формирователя импульсов, выходы первого и второго логических элементов И соединены через первый и второй формирователи импульсов с управляющими входами первого и второго транзисторов блока коммутации.
Новизна заявленного решения обусловлена тем, что для выравнивания несимметричного режима к общей точке вторичных обмоток трансформатора подключен нулевой провод и с помощью системы стабилизации напряжения изменяется емкость фазосдвигающего конденсатора, оказывающего влияние на форму вращающегося магнитного поля.
По данным научно-технической и патентной литературы, авторам неизвестна заявляемая совокупность признаков, направленная на достижение технического решения, и это решение не вытекает с очевидностью из известного уровня техники, что позволяет сделать вывод о соответствии решения изобретательскому уровню.
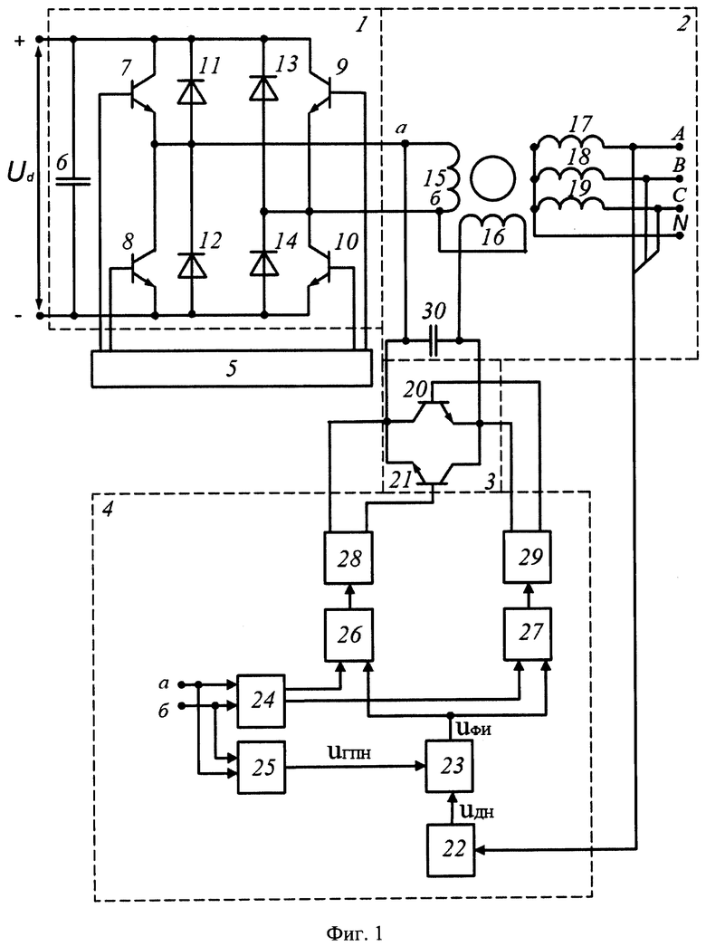
Сущность изобретения поясняется чертежами, где на фиг. 1 представлена функциональная схема устройства преобразования постоянного напряжения в трехфазное, на фиг. 2 показаны диаграммы напряжения, поясняющие принцип работы блока стабилизации напряжения; на а) - форма напряжения на выходе однофазной схемы инвертора в точках а и б (фиг. 1); на б) - форма сигналов на выходе генератора пилообразного напряжения и датчика напряжения иГПН и иДН соответственно; на в) - форма импульсов иФИ, формирующих на выходе формирователя импульсов; на г) - форма импульсов управления транзистором 21 блока коммутации (фиг. 1); на д) - форма импульсов управления транзистором 22 блока коммутации (фиг. 1); на е) - форма сигналов на выходе генератора пилообразного напряжения и датчика напряжения иГПН и иДН при повышении напряжения; на ж) - форма импульсов иФИ формирующих на выходе формирователя импульсов при повышении напряжения; на фиг. 3 приведены векторные диаграммы напряжений, поясняющие принцип стабилизации напряжения, для коэффициента трансформации равного единице: на а) - векторные диаграммы напряжений в первичных обмотках трансформатора
и
и во вторичных обмотках
в номинальном режиме работы преобразователя; на б) - векторные диаграммы напряжений в первичных обмотках трансформатора
и во вторичных обмотках
в несимметричном режиме работы.
Преобразователь напряжения постоянного тока в трехфазное напряжение переменного тока имеет элементы под следующими позициями:
1 - силовая схема инвертора;
2 - трансформатор с вращающимся магнитным полем;
3 - блок коммутации;
4 - система управления блоком коммутации;
5 - система управления инвертором;
6 - входной конденсатор;
7 - первый транзистор силовой схемы инвертора;
8 - второй транзистор силовой схемы инвертора;
9 - третий транзистор силовой схемы инвертора;
10 - четвертый транзистор силовой схемы инвертора;
11 - первый обратный диод;
12 - второй обратный диод;
13 - третий обратный диод;
14 - четвертый обратный диод;
15 - первая первичная обмотка трансформатора с вращающимся магнитным полем;
16 - вторая первичная обмотка трансформатора с вращающимся магнитным полем;
17 - первая вторичная обмотка трансформатора с вращающимся магнитным полем;
18 - вторая вторичная обмотка трансформатора с вращающимся магнитным полем;
19 - третья вторичная обмотка трансформатора с вращающимся магнитным полем;
20 - фазосдвигающий конденсатор;
21 - первый транзистор блока коммутации;
22 - второй транзистор блока коммутации;
23 - датчик напряжения;
24 - формирователь импульсов;
25 - датчик полярности напряжения;
26 - генератор пилообразного напряжения;
27 - первый логический элемент И;
28 - второй логический элемент И;
29 - первый усилитель импульсов;
30 - второй усилитель импульсов.
Преобразователь содержит силовую схему инвертора 1, содержащую входной конденсатор 6, соединенный с выводами «плюс» и «минус» источника питания Ud , первый, второй, третий и четвертый транзисторы силовой схемы инвертора 7-10 соответственно, первый, второй, третий и четвертый обратные диоды 11-14 соответственно, трансформатор с вращающимся магнитным полем 2, содержащий первую и вторую первичные обмотки 15 и 16 соответственно, фазосдвигающий конденсатор 20, первую, вторую и третью вторичные обмотки трансформатора с вращающимся магнитным полем 17-19 соответственно. На чертеже показаны выводы А, В, С и N для подключения нагрузки, блок коммутации 3, содержащий первый и второй транзисторы 21 и 22 соответственно, система управления блоком коммутации 4, содержащая датчик напряжения 23, формирователь импульсов 24, датчик полярности напряжения 25, генератор пилообразного напряжения 26, первый и второй логические элементы И 27 и 28 соответственно, первый и второй усилители импульсов 29 и 30 соответственно, а также систему управления инвертором 5.
Входной конденсатор 6 соединен с источником постоянного напряжения «плюс» - «минус» Ud и последовательно включенными первым и вторым транзисторами силовой схемы инвертора 7 и 8 соответственно и третьим и четвертым транзисторами силовой схемы инвертора 9 и 10 соответственно, базы которых соединены с системой управления инвертором 5. Параллельно первому, второму, третьему и четвертому транзисторам силовой схемы инвертора 7-10 в обратном направлении включены первый, второй, третий и четвертый обратные диоды 11-14 соответственно. Выход силовой схемы инвертора 1 соединен с первой первичной обмоткой трансформатора с вращающимся магнитным полем 15 и через фазосдвигающий конденсатор 20 со второй первичной обмоткой трансформатора с вращающимся магнитным полем 16. Первая и вторая первичные обмотки трансформатора с вращающимся магнитным полем 15 и 16 соответственно смещены в пространстве на угол 90°. Первая, вторая и третья вторичные обмотки 17, 18 и 19 трансформатора с вращающимся магнитным полем 2 сдвинуты одна относительно другой на угол 120° и с одной стороны соединены в нулевой точке, а с другой стороны подключаются к нагрузке выводами А, В, С и N. Вход системы управления блока коммутации 4, соединен с выводами А, В, С, а ее выход через первый и второй транзисторы блока коммутации 21 и 22 соответственно подключен параллельно к выводам фазосдвигающего конденсатора 20. Выход системы управления инвертором соединен с управляющими входами первого, второго, третьего и четвертого транзисторов силовой схемы инвертора 7-10 соответственно.
Преобразователь напряжения постоянного тока в трехфазное напряжение переменного тока работает следующим образом. Напряжение источника питания постоянного тока Ud прикладывается к входу силовой схемы инвертора 1, содержащей первый, второй, третий и четвертый транзисторы силовой схемы инвертора 7-10 соответственно. Первый, второй, третий и четвертый обратные диоды 11-14 соответственно защищают транзисторы силовой схемы инвертора от обратного напряжения. Система управления инвертором 5 формирует управляющие сигналы, которые поочередно попарно открывают первый и четвертый транзисторы 7 и 10 или второй и третий 8 и 9 транзисторы силовой схемы инвертора. В результате на выходе инвертора формируется переменное напряжение иаб (фиг. 2, а), которое прикладывается к первой и к первой и второй первичным обмоткам трансформатора с вращающимся магнитным полем 15 и 16 соответственно. При протекании тока в первой и второй первичных обмотках трансформатора с вращающимся магнитным полем 15 и 16 наводят вращающееся магнитное поле в магнитопроводе трансформатора, вызывающее действие трехфазной системы ЭДС в первой, второй и третьей вторичных обмотках трансформатора 17-19 соответственно. Сдвиг фаз между напряжениями в первичных обмотках, при возникновении несимметрии в нагрузке, регулируется путем изменения емкости фазосдвигающего конденсатора 20 системой управления блоком коммутации 4.
Система управления блоком коммутации 4 работает следующим образом. В номинальном режиме работы с выводов преобразователя для подключения нагрузки А, В и С сигнал пропорциональный величине выходного напряжения, являющийся ведущим для системы управления блоком коммутации 4, через датчик напряжения 23 поступает на первый вход формирователя импульсов 24 (фиг. 2, 6, иДН). На второй вход формирователя импульсов 24 поступает сигнал иГПН от источника опорного сигнала - генератора пилообразного напряжения 26 (фиг. 2, б), работа которого синхронизирована с выходным напряжением силовой схемы инвертора 1 иаб (фиг. 2, а). Когда иГПН > иДН формирователь импульсов 24 формирует управляющие импульсы иФИ (фиг. 2, в), которые поступают на первые входы первого и второго логических элементов И 27 и 28 соответственно. На вторые входы логических элементов И 27 и 28 соответственно поступает сигнал от датчика полярности напряжения 25, работа которого также синхронизирована с выходным напряжением иаб силовой схемы инвертора 1 (фиг. 2, а). При положительной полуволне выходного напряжения инвертора иаб срабатывает первый логический элемент И 21 и сигнал управления иу21 (фиг. 2, г) через усилитель импульсов 29 поступает на управляющий вывод первого транзистора 21 блока коммутации 3, при отрицательной полуволне выходного напряжения инвертора иаб срабатывает второй логический элемент И 28 и сигнал управления иу22 (фиг. 2, д) через усилитель импульсов 30 поступает на управляющий вывод второго транзистора 22 блока коммутации 3. Угол управления транзисторами 21 и 22 блока коммутации 3, равный α1 (фиг. 2, в), и угол сдвига фаз между векторами напряжения
первичных обмоток трансформатора, равный ϕ1 (фиг. 3, а), соответствует номинальному режиму работы преобразователя. К примеру, если напряжение на выходе преобразователя в фазе Uв уменьшится (фиг. 1), это приведет к искажению формы кругового вращающегося магнитного поля, поскольку угол сдвига фаз между векторами напряжений первичных обмоток
трансформатора уменьшится до величины ϕ2 (фиг. 3, б). Кроме того, изменится величина векторов напряжений в фазах трансформатора
в результате искажения кругового вращающегося магнитного поля (фиг. 3, б). В этом случае на выходе датчика напряжения 23 уменьшится напряжение иДН (фиг. 2, е), в результате уменьшится угол управления транзисторами до величины, равной α2 (фиг. 2, ж). Первый и второй транзисторы 21 и 22 соответственно блока коммутации 3, больше время будут открыты, что приведет к увеличению угла сдвига фаз ϕ между векторами напряжений первичных обмоток
трансформатора и выравниванию магнитного поля из эллиптической формы в круговую (фиг. 3, а) В результате выравнивается несимметрия напряжений на выходе преобразователя и повышается напряжение в фазе Uв.
Использование в составе преобразователя нулевого провода во вторичных обмотках трансформатора с вращающимся магнитным полем и системы управления блоком коммутации, изменяющей емкость фазосдвигающего конденсатора, выгодно отличает предлагаемый преобразователь напряжения постоянного тока в трехфазное напряжение переменного тока от известного, так как уменьшается несимметрия трехфазной системы напряжений при подключении к преобразователю однофазных потребителей электроэнергии.
| название | год | авторы | номер документа |
|---|---|---|---|
| Преобразователь постоянного напряжения в трехфазное переменное | 2024 |
|
RU2831797C1 |
| Преобразователь постоянного напряжения в трехфазное переменное | 2024 |
|
RU2830408C1 |
| ПРЕОБРАЗОВАТЕЛЬ НАПРЯЖЕНИЯ ПОСТОЯННОГО ТОКА В ТРЕХФАЗНОЕ НАПРЯЖЕНИЕ ПЕРЕМЕННОГО ТОКА НА РЕВЕРСИВНОМ ВЫПРЯМИТЕЛЕ | 2012 |
|
RU2488938C1 |
| СТАБИЛИЗИРОВАННЫЙ ИСТОЧНИК НАПРЯЖЕНИЯ ПОСТОЯННОГО ТОКА | 2000 |
|
RU2198420C2 |
| ТРЕХФАЗНЫЙ ИНВЕРТОР | 2010 |
|
RU2426216C1 |
| УСТРОЙСТВО ДЛЯ ОБЕСПЕЧЕНИЯ ПАРАЛЛЕЛЬНОЙ РАБОТЫ ИНВЕРТОРОВ | 2009 |
|
RU2412459C1 |
| СТАБИЛИЗИРОВАННЫЙ ПРЕОБРАЗОВАТЕЛЬ НАПРЯЖЕНИЯ ПОСТОЯННОГО ТОКА | 2001 |
|
RU2210100C2 |
| ТРЕХФАЗНЫЙ ИНВЕРТОР | 2011 |
|
RU2489792C1 |
| ПРЕОБРАЗОВАТЕЛЬ ПОСТОЯННОГО НАПРЯЖЕНИЯ В ТРЕХФАЗНОЕ ПЕРЕМЕННОЕ | 2004 |
|
RU2274942C1 |
| ИСТОЧНИК НАПРЯЖЕНИЯ ПОСТОЯННОГО ТОКА | 2004 |
|
RU2274891C1 |
Изобретение относится к электротехнике и предназначено для преобразования напряжения постоянного тока в трехфазное напряжение переменного тока. Техническим результатом является уменьшение уровня несимметрии трехфазной системы напряжений при подключении к преобразователю однофазных потребителей электроэнергии. Для этого к общей точке вторичных обмоток трансформатора с вращающимся магнитным полем подключен нулевой провод. Кроме того, в состав преобразователя введен блок коммутации и система его управления. Преобразователь содержит силовую схему инвертора, содержащую входной конденсатор, четыре транзистора силовой схемы инвертора, четыре обратных диода, трансформатор с вращающимся магнитным полем, содержащий две первичные обмотки, фазосдвигающий конденсатор, три вторичные обмотки трансформатора с вращающимся магнитным полем, выводы А, В, С и N для подключения нагрузки, блок коммутации, содержащий два транзистора, систему управления блоком коммутации, содержащую датчик напряжения, формирователь импульсов, датчик полярности напряжения, генератор пилообразного напряжения, первый и второй логические элементы И, первый и второй усилители импульсов, а также систему управления инвертором. 3 ил.
Преобразователь напряжения постоянного тока в трехфазное напряжение переменного тока, содержащий входной конденсатор, подключенный к выводам «плюс» и «минус» источника питания, силовую схему инвертора, выполненную на транзисторах, трансформатор с вращающимся магнитным полем с первичными обмотками, подключенные между собой через фазосдвигающий конденсатор, и с тремя вторичными обмотками, которые сдвинуты одна относительно другой на угол 120°, их начала соединены по схеме «звезда», а концы являются выводами для подключения трехфазной нагрузки, управляющие входы транзисторов инвертора подключены к выводам системы управления инвертора, отличающийся тем, что к общей точке вторичных обмоток трансформатора с вращающимся магнитным полем подключен нулевой провод, являющийся четвертым выходом преобразователя, и преобразователь содержит блок коммутации, выполненный на встречно-параллельно включенных между собой двух транзисторах, параллельно включенных фазосдвигающему конденсатору, управляющие входы транзисторов блока коммутации соединены с выходом системы управления блоком коммутации, а ее вход соединен с выходом А, В и С преобразователя, при этом система управления блоком коммутации содержит датчик напряжения, формирователь импульсов, генератор пилообразного напряжения, датчик полярности напряжения, первый и второй логические элементы И, первый и второй усилители импульсов, причем вход датчика напряжения является входом системы управления блоком коммутации, выход которого подключен к первому входу формирователя импульсов, второй вход которого соединен с выходом генератора пилообразного напряжения, входы генератора пилообразного напряжения и датчика полярности напряжения соединены с выходом силовой схемы инвертора, первый и второй выходы датчика полярности напряжения соединены с первыми входами первого и второго логических элементов И, вторые входы которых соединены с выходом формирователя импульсов, выходы первого и второго логических элементов И соединены через первый и второй формирователи импульсов с управляющими входами первого и второго транзисторов блока коммутации.
| ПРЕОБРАЗОВАТЕЛЬ ПОСТОЯННОГО НАПРЯЖЕНИЯ В ТРЕХФАЗНОЕ ПЕРЕМЕННОЕ | 2002 |
|
RU2210167C1 |
| ПРЕОБРАЗОВАТЕЛЬ ПОСТОЯННОГО НАПРЯЖЕНИЯ В ТРЕХФАЗНОЕ ПЕРЕМЕННОЕ | 2004 |
|
RU2274942C1 |
| ПРЕОБРАЗОВАТЕЛЬ НАПРЯЖЕНИЯ ПОСТОЯННОГО ТОКА С ПРОМЕЖУТОЧНЫМ ЗВЕНОМ ПОВЫШЕННОЙ ЧАСТОТЫ | 2010 |
|
RU2414802C1 |
| US 4638149 A1, 20.01.1987 | |||
| US 6278622 B1, 21.08.2001. | |||
Авторы
Даты
2025-04-07—Публикация
2024-04-18—Подача