Изобретение относится к приспособлениям для защиты от механического повреждения и переноски грузов с возможностью нагрева, а именно к рюкзакам, в частности, предназначенным для технических специалистов при работе и переноски приборов в полевых условиях.
Известна тара (патент на ПМ RU № 137769, МПК B65D 81/02, опубл. 27.02.2014 Бюл. № 6), содержащая корпус и крышку, образующие внешнюю оболочку и имеющие на наружной поверхности ребра жесткости и пазы, фасонные отбортовки для размещения уплотнения, замковые и другие функциональные элементы, причем дополнительно содержит внутреннюю оболочку, состоящую также из корпуса и крышки, соединенных через деформируемое огнестойкое уплотнение, при этом наружная поверхность корпуса и крышки внешней оболочки, поверхности внутренней оболочки, обращенные к корпусу и крышке внешней оболочки, а также зона поверхности внутренней оболочки шириной до 50 мм, примыкающая к огнестойкому уплотнению, покрыта вспучивающимся при нагреве выше 150°С составом.
Недостатками данной тары являются отсутствие возможности подогрева внутри и освещения снаружи, при переноске занимает как минимум одну руку переносящего ее человека, что делает невозможным или очень затрудняет обслуживание оборудования в полевых условиях, в том числе, из-за отсутствия нормального для глаз освещения, а также делает некорректными измерения ряда параметров переносимыми приборами при температуре +5ºС и ниже и/или при недостаточной видимости.
Известен также контейнер для хранения и транспортировки грузов (патент RU № 2784235, МПК F42B 39/26, B65D 81/02, опубл. 23.11.2022 Бюл. № 33), включающий корпус и крышку, образующие наружную оболочку и имеющие на наружной поверхности ребра жесткости и пазы, фасонные отбортовки, уплотнение по периметру в пазе по торцу корпуса или крышки, обеспечивающее герметизацию при их соединении, замковые элементы, внутреннюю оболочку, состоящую из корпуса и крышки и расположенную на соответствующих внутренних поверхностях корпуса и крышки, причем ширина корпуса и крышки изготовлены кратно их длине, крышка дополнительно оснащена перепускным клапаном, выравнивающим давление снаружи и изнутри закрытого контейнера, снаружи равномерно по периметру боковых поверхностей корпуса установлены ручки, которые размещены по оси корпуса и/или симметрично относительно соответствующей оси, причем ручки выполнены поворотными относительно основания, закрепленного на корпусе, при этом на коротком нижнем ребре корпуса симметрично относительно оси изготовлены выборки для крепления продольных колес, выполненных с возможностью взаимодействия с поверхностью транспортировки при подъеме другого короткого края корпуса с отрывом днища корпуса от этой поверхности, изнутри от уплотнения по периметру торца корпуса или крышки выполнен замкнутый выступ в виде трапеции в поперечном сечении, сужающегося от торца, а на ответном торце крышки или корпуса – замкнутая выборка под этот выступ, обеспечивающей плотное взаимодействие и герметизацию при их соединении, внутренняя оболочка изготовлена в виде объемной решетки, выполненной с возможностью взаимодействия с соответствующими наружными сжимающимися выступами как минимум одного ложемента, для его установки и фиксации в выбранном месте внутри контейнера вместе с соответствующим грузом, при этом выштамповка сверху крышки контейнера выполнена в виде выступов с квадратным или прямоугольным основанием, расположенных на верхней поверхности равномерно и симметрично, а на днище корпуса изготовлены соответствующие выступам углубления, а также – поперечные и симметричные длинной стороне днища и на всю его ширину параллельные пазы под направляющие «вилки» погрузчика, причем выступы крышки и соответствующие углубления изготовлены так, что позволяют установить аналогичные контейнеры с фиксацией от перемещения друг на друга, со смещением или перпендикулярно друг другу.
Недостатками данного контейнера являются сложность конструкции из-за наличия большого количества наружных и внутренних конструктивных элементов, отсутствие возможности подогрева внутри и освещения снаружи, при переноске занимает как минимум одну руку переносящего ее человека, что делает невозможным или очень затрудняет обслуживание оборудования в полевых условиях, в том числе, из-за отсутствия нормального для глаз освещения, а также делает некорректными измерения ряда параметров переносимыми приборами при температуре +5ºС и ниже.
Известно также устройство для обогрева изделий (авторское свидетельство SU № 935386, МПК B65D 88/74, опубл. 15.06.1982 Бюл. № 22), содержащее теплоизолированный корпус, состоящий из двух частей, в верхней из которых размещен с зазором съемный короб, а в нижней — источник тепла с выходным отверстием для подачи тепла под короб, причем, с целью обеспечения надежности ‘работы при низких температурах, между верхней и нижней частями корпуса установлены на расстоянии одна над другой диафрагмы с ребрами, направленными навстречу друг другу с образованием камеры с лабиринтным каналом, внутри которой над выходным отверстием вертикально установлен патрубок, сообщенный с камерой, причем с стенках камеры и корпуса выполнены отверстия для забора воздуха и вывода образующихся газов.
Недостатками данного устройства являются сложность конструкции из-за наличия большого количества внутренних конструктивных элементов, отсутствие возможности освещения снаружи, при переноске занимает как минимум одну руку переносящего ее человека, что делает невозможным или очень затрудняет обслуживание оборудования в полевых условиях, в том числе, из-за отсутствия нормального освещения.
Наиболее близким по технической сущности является рюкзак, содержащий корпус (патент на ПМ RU № 174915, МПК A45F 3/04, опубл. 09.11.2017 Бюл. № 31), состоящий из передней стенки, боковых стенок, дна, задней стенки с расположенным на ее внутренней поверхности карманом, откидной клапан-крышку, плечевые ремни, ручку для переноски, причем он дополнительно содержит контейнер, размещенный внутри корпуса, а на корпусе размещены ремни боковых стяжек для фиксации контейнера.
Недостатками данного контейнера являются отсутствие возможности подогрева внутри и освещения снаружи, что делает невозможным или очень затрудняет обслуживание оборудования в полевых условиях, в том числе, из-за отсутствия нормального для глаз освещения, а также делает некорректными измерения ряда параметров переносимыми приборами при температуре +5ºС и ниже.
Техническим результатом является создание рюкзака для хранения и транспортировки приборов, позволяющего поддерживать оптимальную для приборов температуру внутри и производить освещение при необходимости места работы за счет наличия термоизоляции, источников тепла (нагревательных элементов) и направленного света, соединенных при работе с аккумуляторной батареей.
Техническим решением является рюкзак для хранения и транспортировки приборов, включающий корпус, состоящий из передней стенки, боковых стенок, дна, задней стенки, крышки, открывающийся клапан, плечевые ремни для переноски, контейнер, размещенный внутри корпуса, и ремни внутренних стяжек.
Новым является то, что между корпусом и контейнером, жестко установленным внутри корпуса, размещен теплоизолирующий и демпфирующий наполнитель, ремни стяжек установлены внутри контейнера для возможности фиксации приборов, открывающийся клапан расположен на задней стенке корпуса и изготовлен в виде жесткой поворотной дверцы, взаимодействующей через уплотнения, при закрытии, с задней стенкой и оборудованной аккумуляторной батареей с возможностью её съема, дверца дополнительно оборудована разъёмом для электрического соединения с аккумуляторной батареей при установке, контейнер на внутренних стенках оснащен нагревательными элементами, соединенными через расположенными внутри терморегулятор и блок управления с аккумуляторной батареей для поддержания внутри оптимальной для приборов температуры, на крышке корпуса сверху размещен поворотный кронштейн с источником направленного света, который соединен с аккумуляторной батареей через включатель, размещенный на одном из плечевых ремней.
На фиг. 1 изображен общий вид рюкзака с открытой дверцей.
На фиг. 2 изображен поперечный разрез рюкзака с открытой дверцей.
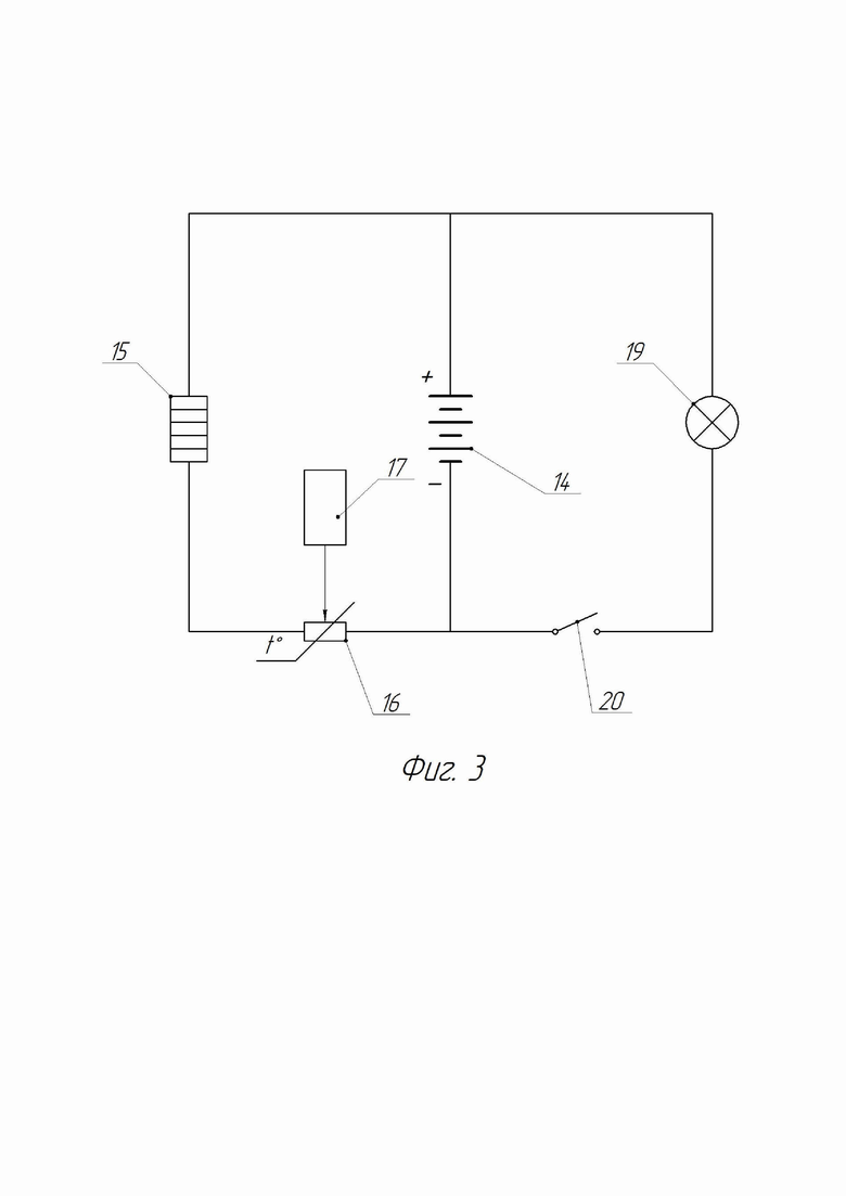
На фиг. 3 принципиальная электрическая схема подключения рюкзака.
Рюкзак для хранения и транспортировки приборов включает в себя корпус 1 (фиг. 1), состоящий из передней стенки 2 (фиг. 2), боковых стенок 3 и 4, дна 5 (фиг. 1), задней стенки 6 (фиг. 2), крышки 7 (фиг. 1), открывающийся клапан, расположенный на задней стенке 6 корпуса 1 и изготовленный в виде жесткой поворотной дверцы 8, плечевые ремни 9 (фиг. 1 и 2) для переноски, контейнер 10, размещенный внутри корпуса 1, и ремни внутренних стяжек 11. Между корпусом 1 (фиг. 2) и контейнером 10, жестко установленным внутри корпуса 1, размещен теплоизолирующий и демпфирующий наполнитель 12 (пенопласт, пенополиуретан, вспененная резина или т.п.). Ремни стяжек 11 установлены внутри контейнера 10 для фиксации приборов. Дверца 8 изготовлена с возможностью взаимодействия через уплотнения 13 при закрытии с задней стенкой 6 и оборудована съемной аккумуляторной батареей 14 (фиг. 1 и 2). Дверца 8 дополнительно оборудована разъёмом (любой известной конструкции – не показан) для электрического соединения внутренней сети (фиг. 3) с аккумуляторной батареей 14 при ее установке. Электрические элементы на фиг. 1 и 2 не показаны. Контейнер 10 (фиг. 1 и 2) на внутренних стенках оснащен нагревательными элементами 15 (фиг. 3) любой известной конструкции (вольфрамовая нить, углеводородные полоски или т.п.), соединенными через расположенными внутри терморегулятор 16 (фиг. 3) и блок управления 17 с аккумуляторной батареей 14 для поддержания внутри оптимальной для приборов температуры (выбирается из паспортных данных прибора). Блок управления 17 может регулироваться механическим и/или электронным методом в зависимости от конструкции блока управления 17 – авторы на него не претендуют. Терморегулятор 16 может быть изготовлен в виде управляемого блоком управления 17 сопротивления или совмещенным с ним в виде регулируемого термосопротивления – авторы на это не претендуют. На крышке 7 (фиг. 1) корпуса 1 сверху размещен поворотный кронштейн 18 с источником направленного света 19, который соединен с аккумуляторной батареей 14 (фиг. 3) через включатель 20, размещенный на одном из плечевых ремней 9 (фиг. 1 и 2 – не показано) для удобства включения.
Аккумуляторную батарею 14 (фиг. 1) разместили в дверце 8 для удобства доступа при ее замене, так как она максимально находится наружи контейнера 10.
Для возможности непрерывной работы объем аккумуляторной батареи 14 может быть выбран исходя из необходимого времени работы с учетом доставки к месту использования приборов. В противном случае необходимо с собой брать запасные аккумуляторные батареи 14, хранящиеся также внутри контейнера 10 для защиты от низких температур.
Конструктивные элементы, технологические соединения, уплотнения, не мешающие объяснению работы рюкзака, на чертежах (фиг. 1 и 2) не показаны или показаны условно.
Рюкзак для хранения и транспортировки приборов используют в работе следующим образом.
При изготовлении на крышку 7 (фиг. 1) корпуса 1, состоящего также из передней стенки 2 (фиг. 2), боковых стенок 3 и 4, дна 5 (фиг. 1), задней стенки 6 (фиг. 2), фиксируют поворотный кронштейн 18 (фиг. 1) с источником направленного света 19, электрические провода (не показаны) от которого заводят внутрь корпуса 1. Далее электрические провода выводят наружу через переднюю стенку 2 (фиг. 2) к одному из плечевых ремней 9 с включателем 20 (фиг. 3), от которого через заднюю стенку 2 (фиг. 2) электрические провода внутри корпуса 1 тянут к дверце 8 для обеспечения правой части электрической схемы (фиг. 3). Внутрь корпуса 1 (фиг. 2) вставляют теплоизолирующий и демпфирующий наполнитель 12, прижимаемый к стенкам корпуса 1 изнутри контейнером 10, который фиксируют по задней стенке 6 относительно корпуса 1. Контейнер предварительно оборудуют изнутри ремнями стяжек 11, нагревательными элементами 15 (фиг. 3), соединенными с термостатом 16 и блок управления 17 электрическими проводами (не показаны), концы которых также тянут к дверце 8 (фиг. 1 и 2) для обеспечения левой части электрической схемы (фиг. 3). После установки дверцы 8 (фиг. 1), например, при помощи поворотных петель 21, на корпус 1 к разъему для электрического соединения дверцы 8 присоединяют провода от правой и левой частей электрической схемы (фиг. 3), только без установленной аккумуляторной батареи 14.
Перед началом работы внутрь контейнера 10 (фиг. 1 и 2) помещают необходимые приборы, которые фиксируют внутри ремнями стяжек 11, при помощи блока управления 17 (фиг. 3) выбирают оптимальную для прибора температуру. В дверцу 8 (фиг. 1 и 2) вставляют предварительно заряженную аккумуляторную батарею 14 до совмещения ее контактов с разъемом для электрического соединения. Дверцу 8 закрывают (при помощи, например, замка, задвижки, фиксатора или т.п.) до плотного взаимодействия с уплотнения 13 (фиг. 2), обеспечивая изоляцию внутреннего пространства контейнера 10 с прибором(ами) от внешних факторов. При снижении температуры ниже оптимальной внутри контейнера 10 блок управления 17 (фиг. 3) уменьшает сопротивление терморегулятора 16, обеспечивая повышение протекающего тока из аккумуляторных батарей 14 через нагревательные элементы 15, температура которых повышается, повышая температуру внутри контейнера 10 (фиг. 1 и 2). По превышении оптимальной температуры внутри контейнера 10 блок управления 17 (фиг. 3) увеличивает сопротивление терморегулятора 16, снижая величину протекающего тока через нагревательные элементы 15, температура которых снижается, понижая температура внутри контейнера 10 (фиг. 1 и 2). Циклы эти повторяются, поддерживая оптимальную температуру внутри контейнера 10 с прибором(ами).
Рюкзак при помощи плечевых ремней 9 вешается на плечи специалисту из обслуживающего приборы персонала и доставляется к месту работы (пешком или при помощи транспорта), при этом обе руки остаются свободными. Специалист, визуально осматривая, проводит подготовительные работы для подключения доставленных прибора(ов). В случае недостаточной видимости специалист нажатием на включатель 20 (фиг. 3), расположенный на одном из плечевых ремней 9 (фиг. 1) переводит его в рабочее положение (обеспечивает подачу тока из аккумуляторной батареи 14), источник направленного света 19, луч о которого при помощи поворотного кронштейна 18 направляет в ручном режиме на место подключения, облегчая визуальный контакт, не занимая при этом руки.
После чего открыванием дверцы 8 открывают доступ к приборам внутри контейнера 10. Необходимый прибор с оптимальной температурой извлекают и закрывают дверцу 8, чтобы исключить сильное остывание пространства внутри контейнера 10, что может привести к быстрому разряду аккумуляторных батарей 14 из-за усиленной работы нагревательных элементов 15 (фиг. 3) внутри.
Прибор устанавливают на место установки производят необходимые замеры при помощи освещения при необходимости источником света 19. По завершении работы приборы снимают (извлекают) и помещают внутрь контейнера 10 (фиг. 1), где он опять нагревается до оптимальной температуры. Специалист нажатием на включатель 20 (фиг. 3), расположенный на одном из плечевых ремней 9 (фиг. 1) переводит его в транспортное положение (отключает подачу), отключая источник направленного света 19 (при его использовании).
После чего ранец с прибором(ами) доставляют к следующему месту работы или возвращают к месту хранения, при этом аккумуляторную батарею 14 извлекают из дверцы 11 для исключения дальнейшего разряда.
Предлагаемый рюкзак для хранения и транспортировки приборов позволяет поддерживать оптимальную для приборов температуру внутри и производить освещение при необходимости места работы за счет наличия термоизоляции, источников тепла (нагревательных элементов) и направленного света, соединенных при работе с аккумуляторной батареей.
| название | год | авторы | номер документа |
|---|---|---|---|
| РЮКЗАК ДЛЯ ПЕРЕНОСКИ ОБОРУДОВАНИЯ И ИНСТРУМЕНТОВ | 2017 |
|
RU2660085C1 |
| СВЕТИЛЬНИК ГОРНО-ШАХТНЫЙ ИНДИВИДУАЛЬНОГО ПОЛЬЗОВАНИЯ | 2013 |
|
RU2561706C2 |
| КОНТРОЛЛЕР ПИТАНИЯ | 2007 |
|
RU2436995C2 |
| Походный бескаркасный рюкзак | 2018 |
|
RU2705139C1 |
| ТЕРМОКОНТЕЙНЕР С АВТОМАТИЧЕСКИМ ПОДДЕРЖАНИЕМ ТЕМПЕРАТУРЫ ИНФУЗИОННЫХ РАСТВОРОВ | 2011 |
|
RU2487687C1 |
| ВОЙСКОВОЙ ПРИБОР ХИМИЧЕСКОЙ РАЗВЕДКИ АВТОМАТИЧЕСКИЙ | 2021 |
|
RU2773620C1 |
| ПЕРСОНАЛЬНЫЙ ПАРОГЕНЕРАТОР ДЛЯ ЭЛЕКТРОННОЙ СИГАРЕТЫ | 2015 |
|
RU2707893C2 |
| Взрывобезопасный фонарь | 2020 |
|
RU2739972C1 |
| Сигнально-осветительный фонарь | 2017 |
|
RU2672258C1 |
| БАТАРЕЙНЫЙ ЭЛЕКТРОВОЗ | 2001 |
|
RU2183568C1 |
Заявлен рюкзак для хранения и транспортировки приборов, включающий корпус, состоящий из передней стенки, боковых стенок, дна, задней стенки, крышки, открывающийся клапан, плечевые ремни для переноски, контейнер, размещенный внутри корпуса, и ремни внутренних стяжек, при этом между корпусом и контейнером, жестко установленным внутри корпуса, размещен теплоизолирующий и демпфирующий наполнитель, ремни стяжек установлены внутри контейнера для возможности фиксации приборов, открывающийся клапан расположен на задней стенке корпуса и изготовлен в виде жесткой поворотной дверцы, взаимодействующей через уплотнения, при закрытии, с задней стенкой и оборудованной аккумуляторной батареей с возможностью ее съема, дверца дополнительно оборудована разъемом для электрического соединения с аккумуляторной батареей при установке, контейнер на внутренних стенках оснащен нагревательными элементами, соединенными через расположенные внутри терморегулятор и блок управления с аккумуляторной батареей для поддержания внутри оптимальной для приборов температуры, на крышке корпуса сверху размещен поворотный кронштейн с источником направленного света, который соединен с аккумуляторной батареей через включатель, размещенный на одном из плечевых ремней, что позволяет поддерживать оптимальную для приборов температуру внутри рюкзака и производить освещение при необходимости места работы. 3 ил.
Рюкзак для хранения и транспортировки приборов, включающий корпус, состоящий из передней стенки, боковых стенок, дна, задней стенки, крышки, открывающийся клапан, плечевые ремни для переноски, контейнер, размещенный внутри корпуса, и ремни внутренних стяжек, отличающийся тем, что между корпусом и контейнером, жестко установленным внутри корпуса, размещен теплоизолирующий и демпфирующий наполнитель, ремни стяжек установлены внутри контейнера для возможности фиксации приборов, открывающийся клапан расположен на задней стенке корпуса и изготовлен в виде жесткой поворотной дверцы, взаимодействующей через уплотнения, при закрытии, с задней стенкой и оборудованной аккумуляторной батареей с возможностью ее съема, дверца дополнительно оборудована разъемом для электрического соединения с аккумуляторной батареей при установке, контейнер на внутренних стенках оснащен нагревательными элементами, соединенными через расположенные внутри терморегулятор и блок управления с аккумуляторной батареей для поддержания внутри оптимальной для приборов температуры, на крышке корпуса сверху размещен поворотный кронштейн с источником направленного света, который соединен с аккумуляторной батареей через включатель, размещенный на одном из плечевых ремней.
| РЮКЗАК ДЛЯ ПЕРЕНОСКИ ОБОРУДОВАНИЯ И ИНСТРУМЕНТОВ | 2017 |
|
RU2660085C1 |
| ТЕРМОКОНТЕЙНЕР С АВТОМАТИЧЕСКИМ ПОДДЕРЖАНИЕМ ТЕМПЕРАТУРЫ ИНФУЗИОННЫХ РАСТВОРОВ | 2011 |
|
RU2487687C1 |
| РЮКЗАК | 1992 |
|
RU2040196C1 |
| УСТРОЙСТВО для ПОДВЕСКИ ГИБКОГО ТРУБОПРОВОДА | 0 |
|
SU174915A1 |
| US 11178957 B2, 23.11.2021 | |||
| US 20140061273 A1, 06.03.2014 | |||
| CN 206565499 U, 20.10.2017 | |||
| CN 207055143 U, 02.03.2018. | |||
Авторы
Даты
2024-12-23—Публикация
2024-06-18—Подача