Область техники
Изобретение относится к электроэнергетике и может быть применено в двухтрансформаторных системах электропитания собственных нужд электрических подстанций.
Уровень техники
Номинальную мощность трансформаторов собственных нужд (ТСН) электрической подстанции выбирают с большим запасом, исходя из высоких требований к ее надежности. Поэтому для рабочего режима ТСН характерна слабая загруженность с высокой долей потерь холостого хода в общих потерях электроэнергии, снижающих КПД трансформаторов.
Известен способ снижения потерь в двухтрансформаторной подстанции путем выведения из работы одного из трансформаторов и его возврата в работу, согласно которому смена режимов (однотрансформаторного и двухтрансформаторного) выполняется при критическом значении измеряемой активной мощности нагрузки, соответствующей равенству КПД в двух указанных режимах [RU 2179776 опуб. 20.02.2002]. Недостаток этого способа (применительно к трансформаторам собственных нужд подстанции) - он ориентирован на пару трансформаторов разной номинальной мощности, в то время как для питания собственных нужд подстанции, как правило, используется пара одинаковых трансформаторов. Кроме того, учет только активной составляющей полной мощности и фиксированность критерия смены режимов снижает эффективность энергосбережения.
В качестве прототипа выбран способ снижения потерь двухтрансформаторной подстанции, заключающийся в том, что рассчитывают потери в одно- и двухтрансформаторном режимах, в текущем одно- или двухтрансформаторном режиме измеряют ток и напряжение нагрузки, выводят из работы или возвращают в работу один из трансформаторов в соответствии с принятым критерием смены режима работы. [«Повышение эффективности режимов работы двух-трансформаторной подстанции» /А.Н. Гуминский //Вестник ГГТУ им. П.О. Сухого: научно-практический журнал. 2011. №3. С. 74-81].
В прототипе указанным критерием служит полная мощность нагрузки. Ее сравнивают с уставкой, равной «граничному» значению полной мощности нагрузки, предварительно рассчитанному из условия равенства потерь в одно- и двухтрансформаторном режимах работы. «Граничное» значение полной мощности нагрузки определяется в прототипе заранее в результате расчета, выполненного с использованием приведенных потерь холостого хода и приведенных потерь короткого замыкания. Приведенные потери вычисляют с применением эмпирических коэффициентов, один из которых предназначен для всех понижающих двухтрансформаторных подстанций, а другой - для всех пар трансформаторов, установленных на электростанциях.
Недостаток способа-прототипа, особенно проявляющийся при его использовании в слабонагруженных двухтрансформаторных системах собственных нужд подстанций, - пониженная точность (приблизительность, грубость) критерия смены режима работы трансформаторов и, как следствие, неполное использование потенциальных возможностей экономии электроэнергии.
Раскрытие сущности изобретения
Технический результат изобретения - повышение эффективности энергосбережения.
Предметом изобретения является способ снижения потерь в двухтрансформаторной системе электропитания, заключающийся в том, что в текущем одно- или двухтрансформаторном режиме измеряют токи и напряжения каждого работающего трансформатора, по измеренным токам и напряжениям рассчитывают текущие потери и потери, ожидаемые после смены текущего режима, рассчитывают критерий смены режима как разность текущих и ожидаемых потерь, сравнивают рассчитанный критерий с заданной уставкой и в случае превышения уставки меняют режим работы - выводят из работы или возвращают в работу один из трансформаторов.
Отличие способа состоит в том, что потери для обоих указанных режимов рассчитывают по значениям токов и напряжений, измеряемым в текущем режиме, а в качестве критерия смены режима работы используют разность рассчитываемых потерь.
Краткое описание фигур
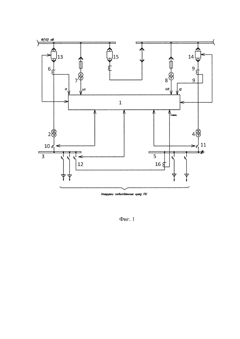
На фиг. 1 представлена однолинейная схема двухтрансформаторной системы питания собственных нужд электроподстанции, оснащенной программируемым контроллером 1, осуществляющим заявляемый способ.
Фигуры 2 и 3 иллюстрируют алгоритмы вывода и обратного ввода соответственно одного из пары ТСН, установленных на подстанции.
Осуществление изобретения с учетом его развития
На схеме фиг. 1 показаны программируемый контроллер 1, первый ТСН 2, питающий секцию 3 шины собственных нужд (ШСН) подстанции и второй ТСН 4, питающий секцию 5 ШСН. В системах собственных нужд подстанций работающая пара ТСН раздельно питает нагрузки, подключенные к двум секциям ШСН.
ТСН 2 и 4 питаются от секционированной шины напряжением 6(10) кВ.
Измерительные трансформаторы 6, 7 и 8, 9 контролируют соответственно токи и напряжения силовых трансформаторов ТСН 2 и 4. Измеренные значения I1, U1 и I2, U2 этих параметров поступают в программируемый контроллер 1, который имеет возможность выводить из работы или вводить в работу ТСН 2 и ТСН 4, управляя коммутаторами 10-14.
Заявляемый способ осуществляют под управлением загруженной в контроллер 1 программы следующим образом.
Пусть, например, ТСН 2 и ТСН 4 работают на разделенные отключенным коммутатором (контактором) 12 секции 3 и 5 шины собственных нужд (ШСН).
Целесообразность вывода из работы одного из двух трансформаторов 2 или 4, определяют путем расчета и сравнения текущих потерь ΔР2T в двухтрансформаторном режиме и ожидаемых потерь ΔР1Т в режиме одного ТСН (например, первого ТСН 2, работающего на обе секции 3 и 5, соединенные коммутатором 12).
Текущие потери ΔР2Т двух работающих ТСН рассчитывают согласно (1), используя токи I1 и I2, измеряемые трансформаторами 6 и 9, и напряжения U1 и U2, измеряемые трансформаторами 7 и 8 соответственно:
где: Рх1, Рх2, Рк1, Рк2, βT1, βТ2, Uн1, Uн2 - потери холостого хода, короткого замыкания, коэффициент загрузки первого и второго ТСН, номинальные напряжения первого и второго ТСН соответственно (полагаем, что выключатель 15 отключен и измеряемые напряжения U1 и U2 не совпадают). Коэффициенты загрузки определяют по формулам:
где S1 и S2 - полные мощности ТСН, рассчитанные как произведения соответствующих токов и напряжений, а Sном1 и Sном2 - номинальные мощности соответствующих ТСН.
Потери ΔР1Т, ожидаемые после перехода в однотрансформаторный режим работы (например, при работе только первого ТСН 2 после отключения второго ТСН 4 выключателями 10 и 13) и ожидаемый при этом коэффициент β1Т загрузки первого ТСН 2 также рассчитывают на основе текущих измерений токов и напряжений по выражению:
Для определения целесообразности отключения одного из работающих ТСН вычисляют снижение потерь δРоткл, как разность потерь, рассчитанных по формулам (1) и (2):
Если δРоткл > 0, то при текущих значениях измеренных токов I1 и I2 и напряжений U1 и U2 вывод из работы одного ТСН уменьшит общие потери в ТСН, а если δРоткл < 0, то общие потери возрастут. Решение по отключению одного ТСН из работающей пары ТСН принимают по результату сравнения расчетного значения δРоткл с уставкой δРуст.откл, которая может быть выбрана не равной нулю. При использовании пары ТСН с неодинаковыми параметрами, если отключаемый ТСН не определен заранее, вычисляют два значения:
δРоткл1 - при отключении первого ТСН 2 и δРоткл2 - при отключении второго ТСН 4, а сравнение с δРуст.откл выполняют для большего из них.
Вышеописанный алгоритм принятия решения о выводе из работы одного ТСН, осуществляемый контроллером 1 в режиме работы двух ТСН, иллюстрирует фиг. 2.
В режиме работы одного ТСН, например первого ТСН 2, на обе секции ШСН 3 и 5, соединенные коммутатором 12, второй ТСН 4 выведен из работы выключателями 11, 14, и I2=0. В этом режиме контроллер 1 определяет целесообразность ввода в работу второго ТСН в зависимости от величины снижения потерь δРвкл, которая равна разности:
где ΔР1T - текущие потери, рассчитанные на основе измеренных значений I1 и U1 по формуле (2), а ΔР2T - ожидаемые суммарные потери обоих ТСН в двухтрансформаторном режиме, рассчитанные по формуле (1). Решение о вводе в работу второго ТСН принимают по результату сравнения расчетного значения δвкл с уставкой δРуст.вкл, которая может быть выбрана не равной нулю.
Для выполнения расчета по формуле (1) необходимо сначала определить передаваемую полную мощность S2 для еще не подключенного второго ТСН 4 (при измеряемом токе I2=0). Это может быть сделано, например, с использованием измеряемого напряжения U2 и измеряемого трансформатором 16 межсекционного тока Iсекц, равного току нагрузки СН, подключенной к секции 5, которая будет питаться от ТСН 4. По величине Iсекц и коэффициенту N трансформации ТСН 4 можно рассчитать ожидаемое значение тока I2ож, которое вместе измеряемым значением U2 определяет ожидаемую величину передаваемой полной мощности S2=U2 I2ож, еще не подключенного ТСН 4. Полная мощность S1, которая будет передаваться через ТСН 2 в двухтансформаторном режиме, также может быть рассчитана по измеренным значениям тока и напряжения как разность: S1=I1U1 - S2.
Алгоритм принятия решения о вводе в работу выведенного ТСН, выполняемый контроллером 1 в режиме работы двух ТСН, иллюстрирует фиг. 3.
Как следует из выражений (1) и (2), заявляемый способ позволяет учитывать фактические (текущие) отклонения контролируемых в реальном времени напряжений U1 и U2 от их номинальных значений Uном1 и Uном2 как при расчете как потерь ΔР1Т и ΔР2Т, так и при расчете критериев δРвкл и δРоткл смены (переключения) режимов. Поскольку допустимые отклонения напряжений электросети от их номинального значения составляют 10% и поскольку в выражения (1) и (2) эти отклонения входят в квадратичном виде, такой учет способен увеличить точность вычисления потерь и критериев переключения режимов на 19÷21%. Следствием этого является повышение эффективности энергосбережения, достигаемое при использовании заявляемого способа на двухтрансформаторных подстанциях.
Из изложенного следует, что в заявляемом способе снижения потерь в двухтрансформаторной системе электропитания, согласно которому в текущем одно- или двухтрансформаторном режиме измеряют токи и напряжения каждого работающего трансформатора, по измеренным токам и напряжениям рассчитывают текущие потери и потери, ожидаемые после смены текущего режима, рассчитывают критерий смены режима как разность текущих и ожидаемых потерь, сравнивают рассчитанный критерий с заданной уставкой и в случае превышения уставки меняют режим работы - выводят из работы или возвращают в работу один из трансформаторов, повышение эффективности энергосбережения достигается благодаря тому, что потери для обоих указанных режимов рассчитывают по значениям токов и напряжений, измеряемым в текущем режиме, а в качестве критерия смены режима работы используют разность рассчитываемых потерь.
| название | год | авторы | номер документа |
|---|---|---|---|
| СПОСОБ УПРАВЛЕНИЯ СИСТЕМОЙ ОХЛАЖДЕНИЯ МАСЛОНАПОЛНЕННОГО СИЛОВОГО ТРАНСФОРМАТОРА | 2016 |
|
RU2647359C1 |
| Способ адаптивной компенсации высших гармоник в электрической сети переменного напряжения | 2020 |
|
RU2749523C1 |
| РЕВЕРСИВНАЯ ПЕРЕДАЧА ПОСТОЯННОГО ТОКА СО СВЕРХПРОВОДЯЩЕЙ КАБЕЛЬНОЙ ЛИНИЕЙ | 2014 |
|
RU2551123C1 |
| СПОСОБ РЕГУЛИРОВАНИЯ ВОЗБУЖДЕНИЯ СИНХРОННОЙ МАШИНЫ | 1999 |
|
RU2145766C1 |
| Устройство управления системой охлаждения маслонаполненного силового трансформатора | 2016 |
|
RU2629827C1 |
| Система автоматического противоаварийного управления нагрузкой в изолированно работающей энергетической системе | 2020 |
|
RU2723544C1 |
| Автоматизированное устройство определения предельных режимов электрических систем | 2016 |
|
RU2611259C1 |
| СПОСОБ ОПРЕДЕЛЕНИЯ МЕСТА ПОВРЕЖДЕНИЯ ПРИ КОРОТКИХ ЗАМЫКАНИЯХ В ЛИНИЯХ НЕЙТРАЛИ, СОЕДИНЯЮЩИХ ПРЕОБРАЗОВАТЕЛЬНЫЕ ПОДСТАНЦИИ ЭЛЕКТРОПЕРЕДАЧИ ПОСТОЯННОГО ТОКА | 2012 |
|
RU2494409C1 |
| СПОСОБ БЫСТРОДЕЙСТВУЮЩЕГО УПРАВЛЕНИЯ ПЕРЕТОКОМ АКТИВНОЙ МОЩНОСТИ | 2011 |
|
RU2449446C1 |
| Система определения инерционной постоянной синхронной машины | 2017 |
|
RU2663826C1 |
Изобретение относится к электроэнергетике и может быть применено в двухтрансформаторных системах электропитания собственных нужд электрических подстанций. Технический результат изобретения - повышение эффективности энергосбережения. Технический результат достигается тем, что в текущем одно- или двухтрансформаторном режиме измеряют токи и напряжения каждого работающего трансформатора. По измеренным токам и напряжениям рассчитывают текущие потери и потери, ожидаемые после смены текущего режима. Рассчитывают критерий смены режима как разность текущих потерь и потерь, ожидаемых после смены режима. Сравнивают рассчитанный критерий смены режима с заданной уставкой. В случае превышения уставки меняют режим работы - выводят из работы или возвращают в работу один из трансформаторов. 1 з.п. ф-лы, 3 ил.
1. Способ снижения потерь в двухтрансформаторной системе электропитания, заключающийся в том, что в текущем одно- или двухтрансформаторном режиме измеряют токи и напряжения каждого работающего трансформатора, по измеренным токам и напряжениям рассчитывают текущие потери и потери, ожидаемые после смены текущего режима, рассчитывают критерий смены режима как разность текущих и ожидаемых потерь, сравнивают рассчитанный критерий с заданной уставкой и в случае превышения уставки меняют режим работы - выводят из работы или возвращают в работу один из трансформаторов путем подачи сигналов управления на выключатели трансформаторов и коммутатор между секциями шины электропитания.
2. Способ по п. 1, в котором двухтрансформаторная система электропитания представляет собой систему питания собственных нужд электрической подстанции.
Авторы
Даты
2024-12-28—Публикация
2024-04-19—Подача