Изобретение относится к способам формирования нейтронных импульсов в нейтронных генераторах, собранных на базе газонаполненной нейтронной трубке с пеннинговским ионным источником, и может быть использовано для анализа состава веществ, нейтронного каротажа скважин, научных исследований.
Нейтронный поток пропорционален току на мишени Iex. Время задержки вспышки tdelay (время между подачей на анод напряжения и моментом начала регистрации тока на мишень), время нарастания фронта tfront – основные временные параметры работы импульсного нейтронного генератора. Время задержки токового импульса определяется как интервал времени между моментом подачи на анод пеннинговского ионного источника импульса напряжения и фронтом импульса тока на мишень (10 % от величины максимума тока). Время нарастания фронта – интервал времени между значениями тока 10 % (от максимальной величины) до 90 %.
Для улучшения параметров нейтронного импульса необходимо уменьшать время задержки токового импульса, время переднего фронта токового импульса и уменьшать пропуски токовых импульсов (при которых на анод подается импульс напряжения и не происходит импульса тока на мишени).
Известен способ создания нейтронных импульсов в генераторе нейтронов, содержащий нейтронную трубку с вакуумно-дуговым источником ионов, импульсный источник ускоряющего напряжения, блок питания поджигающего электрода, конденсатор, включенный между анодом и катодом источника ионов. Битулев А.А., Курдюмов И.Г., Чурин С.В., Шоленинов С.Э. Новые разработки нейтронных генераторов во ВНИИА для исследования нефтегазовых и рудных месторождений - Сборник докладов международной научно-технической конференция «Портативные генераторы нейтронов и технологии на их основе». 2013 г., Москва, Россия, с. 68–71.
В данном способе генерации импульс ускоряющего напряжения формируется при помощи одного трансформатора, который формирует импульс на мишени вакуумной нейтронной трубки (ВНТ) амплитудой до 150 кВ. Накопительная емкость вакуумно-дугового источника ионов заряжается через сопротивление до необходимого анодного напряжения, а катод источника ионов заземлен. Управление нейтронным импульсом происходит от отдельного генератора импульсов и блока поджига, которые формируют импульс управления амплитудой до 16 кВ (поджигающий импульс). Импульс управления синхронизован по частоте с импульсом управления тиратрона и формируется с задержкой, установленной на генераторе.
Недостатками известного способа генерации нейтронов является короткая длительность нейтронных импульсов, 1–2 мкс, пропуски в генерации нейтронных импульсов при деградации ионного источника и низкая частота повторений нейтронных импульсов, что затрудняет его применения для анализа состава веществ по гамма-излучению неупругого рассеяния и радиационного захвата нейтронов.
Известен способ нейтронных импульсов с помощью импульсного генератора нейтронов с газонаполненной нейтронной трубкой с пеннинговским ионным источником, состоящим из источника ускоряющего напряжения, включенный между корпусом генератора плазмы (пеннинговского типа) и мишенью, модулятор, включенный между катодами и анодом генератора плазмы и источника питания газогенератора. Боголюбов Е.П., Васин В.С., Коротков С.А., Кузнецов Ю.П., Пресняков Ю.К., Рыжков В.И., Хасаев Т.О. Нейтронные генераторы ВНИИА на газонаполненных нейтронных трубках и их применение – Сборник докладов международной научно-технической конференция «Портативные генераторы нейтронов и технологии на их основе». 2004 г., Москва, Россия, с. 80–82. Данный способ принят в качестве прототипа.
Генерацию импульсного потока нейтронов в прототипе получают путем импульсно-пакетного режима электропитания анодного напряжения. В интервалы времени, когда к аноду прикладывается положительное напряжение, в пеннинговской ячейке генератора плазмы зажигается разряд, ионы вытягиваются из разряда и ускоряются на мишень для генерации нейтронов. Вслед за подачей на анод разрядной ячейки рабочего пакета импульсов (с заданными числом импульсов, длительностью и периодом повторения) следует временное окно, в течение которого разрядная ячейка ионного источника отключается.
Недостатком прототипа является большое время задержки токового импульса, большая длительность переднего фронта токового импульса генератора, большие пропуски токовых импульсов.
Это приводит к ухудшению параметров нейтронных импульсов генератора, поскольку первые разрядные импульсы возникают в нем с пропуском значительного числа импульсов анодного напряжения. Длительность возникающего при этом запаздывания во включении ионного источника изменяется в весьма широком диапазоне и может составлять от нескольких миллисекунд до нескольких секунд. В течение этого времени на разрядную ячейку (на анод пеннинговского ионного источника), работающую фактически в режиме холостого хода (без возбуждения разряда), успевает поступить от нескольких десятков до нескольких тысяч импульсов анодного напряжения. По мере увеличения длительности бездействия ионного источника возрастает и время запаздывания после его включения.
Данные недостатки устраняются путем приложения положительного потенциала на анод в паузе между импульсами напряжения.
Техническим результатом является уменьшение времени задержки токового импульса, уменьшение длительности переднего фронта токового импульса генератора, уменьшение пропусков токовых импульсов.
Технический результат достигается тем, что в способе улучшения временных характеристик нейтронных импульсов для нейтронных генераторов, заключающемся в том, что на ускоряющий электрод и мишень нейтронной трубки с помощью источника ускоряющего напряжения подают постоянное отрицательное напряжение Uex от -20 кВ до -100 кВ, на геттер от источника питания газогенератора подают положительное напряжение Ugetter от 3 В до 5 В, при этом катоды ионного источника нейтронной трубки заземляют, на анод ионного источника нейтронной трубки подают импульсно-периодическое напряжение с амплитудой Ua от 1 кВ до 4 кВ, длительностью tpulse от 30 мкс до 200 мкс и частотой следования υ от 0,4 кГц до 10 кГц, с помощью источника постоянного анодного напряжения и блока коммутации в паузе между импульсами напряжения на анод пеннинговского ионного источника нейтронной трубки подают дополнительное положительное напряжение смещение Uсм от 20 В до 200 В и при этом положительное напряжение смещение не должно превышать 10 % от амплитуды импульса напряжения на аноде.
Сущность изобретения поясняется фиг. 1–7.
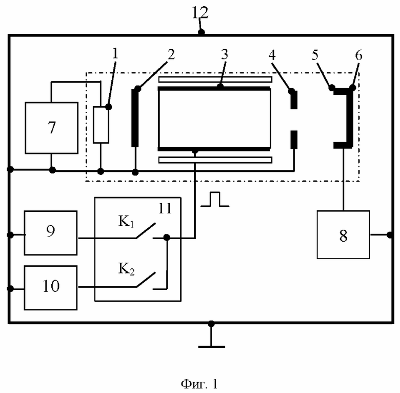
На фиг. 1 представлен пример принципиальной схемы для реализации данного способа улучшения временных характеристик нейтронных импульсов.
На фиг. 2 приведена зависимость импульса напряжения на аноде ионного источника нейтронного трубки (синий), импульс тока на мишени, пропорциональный нейтронному импульсу (черный).
На фиг. 3 приведена зависимость импульса напряжения на аноде ионного источника нейтронного трубки. Слева а) – обычный (между импульсами напряжение на аноде 0 В), справа б) – cо смещением «нулевой линии» на +150 В в перерывах между импульсами.
На фиг. 4 приведена зависимость времени задержки вспышки tdelay от давления при положительном (+20 В, +200 В) и отрицательном (-50 В) смещении «нулевой» линий импульса напряжения.
На фиг. 5 приведена зависимость времени нарастания фронта tfront от давления при положительном (+60 В), отрицательном (-50 В) смещении «нулевой» линий импульса напряжения, а также при различных напряжениях на аноде (2 кВ и 3 кВ) без подачи смещения.
На фиг. 6 приведены примеры осциллограмм вспышки вытягиваемого тока. Время начала импульса напряжения t = 10 мкс.
На фиг. 7 приведены примеры осциллограмм импульсов токов разряда (Iк) и токов на мишени (Iм) в начальной части пакета импульсов питания (первые три импульса тока).
Принятые обозначения: 1 – геттер; 2 – катод; 3 – анод; 4 – антикатод; 5 – ускоряющий электрод; 6 –мишень; 7 – источник питания газогенератора, 8 – источник ускоряющего напряжения, 9 – источник постоянного анодного напряжения, 10 – источник напряжения смещения, 11 – блок коммутации, 12 – корпус.
Способ улучшения временных характеристик нейтронных импульсов для нейтронных генераторов, заключающийся в том, что на ускоряющий электрод 5 и мишень 6 нейтронной трубки с помощью источника 8 ускоряющего напряжения подают постоянное отрицательное напряжение Uex от -20 до -100 кВ, на геттер 1 (резервуар рабочего газа в нейтронной трубке) от источника 7 питания газогенератора подают положительное напряжение Ugetter от 3 до 5 В, при этом катоды 2,4 ионного источника нейтронной трубки заземляют, на анод 3 ионного источника нейтронной трубки подают импульсно-периодическое напряжение с амплитудой Ua от 1 до 4 кВ, длительностью tpulse от 30 до 200 мкс и частотой следования υ от 0,4 до 10 кГц, с помощью источника 9 постоянного анодного напряжения и блока 11 коммутации, в паузе между импульсами напряжения на анод 3 пеннинговского ионного источника нейтронной трубки подают дополнительное положительное напряжение смещение Uсм от 20 В до 200 В и при этом положительное напряжение смещение не должно превышать 10% от амплитуды импульса напряжения на аноде 3.
Для реализации данного способа можно использовать, например, схему, приведенную на фиг. 1. Устройство содержит: 1 – геттер; 2 – катод; 3 – анод; 4 – антикатод; 5 – ускоряющий электрод; 6 –мишень; 7 – источник питания газогенератора, 8 – источник ускоряющего напряжения, 9 – источник постоянного анодного напряжения, 10 – источник напряжения смещения, 11 – блок коммутации, 12 – корпус.
Генератор импульсного потока нейтронов с газонаполненной нейтронной трубкой содержит пеннинговский ионный источник, имеющий в своем составе катод 2, анод 3, антикатод 4; источник 7 питания газогенератора, включенный между геттером 1 и корпусом 12; источник 8 ускоряющего напряжения, включенный между корпусом 12 и ускоряющим электродом 5, который соединён с мишенью 6; модулятор, состоящий из источника 9 постоянного анодного напряжения, соединённого с корпусом 12 и с блоком 11 коммутации, при этом блок 11 коммутации выполнен по двухтактной схеме на основе двух коммутаторов и подключен к аноду 3 ионного источника, корпус 12 заземлен, катоды (катод 2 и антикатод 4) соединены с корпусом 12, между корпусом 12 и блоком 11 коммутации включен источник 10 напряжения смещения, который подает дополнительное напряжения смещения на анод 3 в паузе между импульсами питания.
Блок коммутации 11 является формирователем прямоугольных импульсов на аноде пеннинговского источника ионов (ПИИ) и выполнен по двухтактной схеме на основе двух полупроводниковых коммутаторов, каждый из которых составлен из двух последовательно включенных транзисторов (например IGBT). Источником 10 дополнительного напряжения на аноде 3 в паузе между импульсами может служить «развязанный от земли» дополнительный блок питания. Катод 2, антикатод 4 и корпус 12 гальванически связаны и заземлены.
Способ реализуется следующим образом.
На ускоряющий электрод 5 и мишень 6 нейтронной трубки с помощью источника 8 ускоряющего напряжения питания подают постоянное отрицательное напряжение (Uex от -20 до -100 кВ), на геттер 1 (резервуар рабочего газа в НТ) подают от источника питания 7 положительное напряжение (Ugetter от 3 до 5В), при этом катоды (катод 2 и антикатод 4) ионного источника заземляют на корпус 12 газонаполненной нейтронной трубки (ГНТ), на анод 3 ионного источника нейтронной трубки подают импульсно-периодическое напряжение (с амплитудой Ua от 1 до 4 кВ, длительностью tpulse от 30 до 200 мкс и частотой следования υ от 0,4 до 10 кГц) с помощью источника 9 анодного напряжения и блока 11 коммутации. В паузе между импульсами питания используя «развязанный от земли» источник 10 напряжения смещения – подают потенциал на анод 3. Согласно экспериментальным данным величина положительного потенциала смещение на аноде 3 обычно задается U от 20 до 200 В. Обычно используют положительного потенциала смещение на аноде 3 приблизительно 80 В. При этом положительное напряжение смещение не должно превышать 10% от амплитуды импульса напряжения на аноде 3. Превышение потенциала смещение выше 10% от амплитуды импульса напряжения на аноде 3 приведёт не к полному затуханию разряда, а к всего лишь уменьшению его интенсивности, что является неприемлемым.
При работе импульсного нейтронного генератора обычно на анод 3 ионного источника подают импульс напряжения (см. фиг. 2), после зажигания разряда вылетевшие из источника ионы ускоряются в сторону мишени 6, бомбардируют ее и рождают нейтроны.
При подаче положительного смещения на анод 3 в паузе между импульсами (см. фиг. 3а и фиг. 3б) – амплитуда импульса напряжения не увеличивается, а изменяется «нулевая линия» между импульсами. Таким образом, на аноде 3 остается положительное напряжение.
Следовательно, в паузе между импульсами оставшиеся с прошедшего импульса электроны не уходят сразу на анод 3 по силовым линиям магнитного поля, а продолжают медленно осциллировать в пеннинговской ячейке, при этом их энергии недостаточно для ионизации. Таким образом, к следующему импульсу в разрядной ячейке уже есть необходимое количество электронов для начала лавинообразного развития и быстрого зажигания разряда.
В импульсно-пакетном режиме питания за время паузы между пачками импульсов длительностью Tп = 2 мс электропрочность межэлектродного промежутка не полностью восстанавливалась, что при поступлении новой пачки импульсов повторное включение ионного источника происходило без пропусков срабатываний на первых импульсах напряжения и с уменьшенными временами задержки и фронта токового импульса разряда.
Улучшение временных параметров импульсов, а также уменьшение пропусков начальных импульсов в пакете показаны на фиг. 4–7.
На фиг. 4 и 5 представлены зависимости времени задержки вспышки tdelay и времени нарастания фронта tfront в интервале давлений 1–6 мТорр при положительном и отрицательном смещении «нулевой» линий импульса напряжения. Как видно из представленных графиков, при подаче отрицательного смещения амплитудно-временные характеристики ухудшаются (например, при давлении 3 мТорр время задержки увеличивается с 11 до 14 мкс, время нарастания фронта практически не меняется). Напротив, подача небольшого положительного смещения (уже с +20 В) приводит к уменьшению времени задержки и времени переднего фронта. Например, при 3 мТорр время задержки токового импульса уменьшается с 11 до 9 мкс (при смещении +60 В), уменьшается время длительности переднего фронта токового импульса генератора с 2,0 до 1,7 мкс. Однако при увеличении давления данная разница исчезает (например, при 5 мТорр время задержки уменьшается всего с 7,3 до 6,5 мкс (при смещении +60 В), время переднего фронта в пределах погрешности остается на уровне ~1,5–1,7 мкс). Положительное смещение сохраняет амплитуду и форму токовой вспышки, эффект в уменьшение времени задержки эквивалентен увеличению напряжения на аноде 3. Таким образом, положительное смещение напряжения на аноде 3 в промежутке между импульсами уменьшает время задержки развития разряда tdelay и увеличивает, тем самым, длительность токовой вспышки tcurrentpulse.
Как видно из осциллограмм, положительное смещение сохраняет амплитуду и форму токовой вспышки (см. фиг. 6б и 6в), эффект в уменьшение времени задержки эквивалентен увеличению напряжения на аноде 3 (см. фиг. 6а и 6г).
Полученные результаты показали, что при напряжении смещения на аноде 3 порядка 80 В зажигание разряда в ионном источнике происходило на первом импульсе напряжения в каждом пакете. Пропусков зажигания на стартовых импульсах в пакетах зафиксировано не было, что означает уменьшение пропусков токовых импульсов. На фиг. 7 представлены осциллограммы импульсов токов разряда (Iк) и токов на мишени 6 (Iм) в начальной части пакета импульсов питания (первые три импульса тока). Представленные осциллограммы зафиксированы при различных мощностях накала геттера 1 газонаполненной нейтронной трубкой, при этом ток разряда, измеряемый на катоде 2, изменялся от 0,17 до 0,8 мА (см. фиг. 7а–7г).
Таким образом достигается заявленный технический результат, а именно уменьшение времени задержки токового импульса, уменьшение длительности переднего фронта токового импульса генератора, уменьшение пропусков токовых импульсов.
| название | год | авторы | номер документа |
|---|---|---|---|
| Генератор импульсного потока нейтронов с газонаполненной нейтронной трубкой | 2024 |
|
RU2831733C1 |
| Импульсный генератор нейтронов | 2022 |
|
RU2784836C1 |
| ГАЗОНАПОЛНЕННАЯ НЕЙТРОННАЯ ТРУБКА С ИСТОЧНИКОМ ПЕННИНГА | 2008 |
|
RU2372755C1 |
| ГАЗОНАПОЛНЕННАЯ НЕЙТРОННАЯ ТРУБКА | 2008 |
|
RU2366030C1 |
| Импульсный нейтронный генератор | 2019 |
|
RU2703518C1 |
| БЛОК ИЗЛУЧАТЕЛЯ НЕЙТРОНОВ | 2013 |
|
RU2541509C1 |
| Импульсный нейтронный генератор | 2021 |
|
RU2776026C1 |
| Ускорительная газонаполненная нейтронная трубка | 1990 |
|
SU1765907A1 |
| УСКОРИТЕЛЬНАЯ НЕЙТРОННАЯ ТРУБКА | 2012 |
|
RU2521050C1 |
| Импульсный нейтронный генератор | 2021 |
|
RU2773038C1 |
Изобретение относится к способу улучшения временных характеристик нейтронных импульсов для нейтронных генераторов и может быть использовано для анализа состава веществ, нейтронного каротажа скважин и научных исследований. На ускоряющий электрод и мишень нейтронной трубки с помощью источника ускоряющего напряжения подают постоянное отрицательное напряжение Uex от -20 кВ до -100 кВ, на геттер от источника питания газогенератора подают положительное напряжение Ugetter от 3 В до 5 В. Катоды ионного источника нейтронной трубки заземляют, на анод ионного источника нейтронной трубки подают импульсно-периодическое напряжение с амплитудой Ua от 1 кВ до 4 кВ, длительностью tpulse от 30 мкс до 200 мкс и частотой следования υ от 0,4 кГц до 10 кГц. Причем с помощью источника анодного напряжения и блока коммутации в паузе между импульсами на анод пеннинговского ионного источника нейтронной трубки подают дополнительное положительное напряжение смещения Uсм от 20 В до 200 В, не превышающее 10% от амплитуды импульса напряжения на аноде. Техническим результатом является уменьшение времени задержки токового импульса при уменьшении длительности переднего фронта токового импульса генератора и уменьшение пропусков токовых импульсов. 7 ил.
Способ улучшения временных характеристик нейтронных импульсов для нейтронных генераторов, заключающийся в том, что на ускоряющий электрод и мишень нейтронной трубки с помощью источника ускоряющего напряжения подают постоянное отрицательное напряжение Uex от -20 кВ до -100 кВ, на геттер от источника питания газогенератора подают положительное напряжение Ugetter от 3 В до 5 В, при этом катоды ионного источника нейтронной трубки заземляют, на анод ионного источника нейтронной трубки подают импульсно-периодическое напряжение с амплитудой Ua от 1 кВ до 4 кВ, длительностью tpulse от 30 мкс до 200 мкс и частотой следования υ от 0,4 кГц до 10 кГц, с помощью источника постоянного анодного напряжения и блока коммутации отличающийся тем, что в паузе между импульсами напряжения на анод пеннинговского ионного источника нейтронной трубки подают дополнительное положительное напряжение смещения Uсм от 20 В до 200 В и при этом положительное напряжение смещения не должно превышать 10% от амплитуды импульса напряжения на аноде.
| Импульсный генератор нейтронов | 2022 |
|
RU2784836C1 |
| 0 |
|
SU159831A1 | |
| ГАЗОНАПОЛНЕННАЯ НЕЙТРОННАЯ ТРУБКА | 2011 |
|
RU2451433C1 |
| ГАЗОНАПОЛНЕННАЯ НЕЙТРОННАЯ ТРУБКА С ИСТОЧНИКОМ ПЕННИНГА | 2008 |
|
RU2372755C1 |
| 0 |
|
SU175196A1 | |
| US 11839016 B2, 05.12.2023 | |||
| US 11166362 B2, 02.11.2021 | |||
| US 11019717 B2, 25.05.2021 | |||
| FR 3087313 B1, 06.11.2020 | |||
| FR 3087313 A1, 17.04.2020. | |||
Авторы
Даты
2024-12-23—Публикация
2024-06-24—Подача