Изобретение относится к технике, применяемой при эксплуатации магистральных газопроводов, и может быть использовано газовой промышленности при транспортировке газа по трубопроводам в составе запорной арматуры в качестве системы безопасности для автоматического перекрытия газопровода в случае аварии, сопряженной с разрывом (разгерметизацией) газопровода.
Автомат аварийного закрытия кранов (ААЗК) предназначен для автоматической подачи импульса давления газа на закрытие линейной запорной арматуры для отключения участков магистрального газопровода (МГП) при аварии и аварийных ситуациях. ААЗК реагирует на скорость падения давления в трубопроводе и подает управляющий сигнал на закрытие крана, если скорость падения давления в трубопроводе превышает допустимую. ААЗК функционирует от энергии давления транспортируемого газа. Входным сигналом для срабатывания автомата АЗК является скорость падения давления газа в МГП.
Известен автомат аварийного закрытия клапана на магистральных газопроводах, который содержит распределитель с установленным в его корпусе золотником в виде поршня, первой и второй управляющими камерами, соединенными с газопроводом. В последнем установлен запорный орган, связанный с гидроприводом. Полость управления гидропривода связана с выходной камерой и мембраной. Поршень установлен в корпусе между первой и второй камерами на двух противоположно направленных верхнем и нижнем штоках. Указанные штоки закреплены с возможностью их осевого перемещения в уплотненных втулках, находящихся в нижней крышке корпуса и в перегородке между второй управляющей камерой. Вторая управляющая камера разделена на две полости металлической мембраной, зажатой между верхним торцом корпуса и крышкой, и соединена с полостью управления привода запорного органа. Верхний шток имеет конусообразную головку, диаметр основания которой больше диаметра цилиндрической части этого штока, и установлен в непосредственной близости к мембране для обеспечения разрыва мембраны. Первая и вторая управляющие камеры сообщены между собой через калиброванные сквозные отверстия в поршне. Первая управляющая камера соединена с балластной емкостью, связанной с газопроводом через обратный клапан. Подмембранная полость выходной камеры соединена с емкостью аварийного запаса газа и связана с газопроводом через обратный клапан. Верхняя и нижняя крышки корпуса снабжены отверстиями, сообщающими соответственно выходную камеру и полость под торцом нижнего штока с атмосферой (по патенту RU2208730 кл. F16K 17/34, опубл. 20.07.03).
Недостатком данного устройства является одноразовая мембрана, разрушаемая при срабатывании и требующая замены. Наличие золотника, выполненного в виде подвижного поршня, снижает надежность и чувствительность устройства, так как с течением времени подвижный поршень имеет тенденцию к залипанию, особенно при загрязненном механическими включениями или влажном газе.
Известен автомат аварийного закрытия крана на магистральных газопроводах, который содержит распределитель с установленным в его корпусе золотником в виде поршня, первой и второй управляющими камерами, соединенными с газопроводом. В газопроводе установлен запорный орган, связанный с гидроприводом. Поршень установлен в корпусе между первой и второй управляющими камерами и закреплен на ступенчатом штоке с кольцевой проточкой. Длина кольцевой проточки равна расстоянию между отверстием в корпусе, соединяющемся с емкостью для аварийного запаса газа, и отверстием в корпусе, соединяющемся с гидробаллоном закрытия крана, связанного с запорным органом на газопроводе. Первая управляющая камера расположена под нижним торцом крышки. Вторая управляющая камера под поршнем. В верхней части корпуса установлен защитный колпак. На нем расположен взрывозащитный выключатель (по патенту RU2238468 кл. F16K 17/34, опубл. 20.10.04).
Недостатком данного устройства является сложность настройки (перенастройки) на заданное значение скорости падения давления срабатывания, низкая чувствительность (срабатывает только на высокую скорость падения давления, соответствующую разрыву трубопровода в непосредственной близости от места установки ААЗК) ввиду повышенного трения в уплотнениях поршня (золотника) от сил давления газа, низкая надежность ввиду «залипания» уплотнений поршня (золотника) со временем, особенно при загрязненном или влажном газе.
Известен автомат аварийного закрытия крана магистрального газопровода, который содержит две соединенные с газопроводом управляющие камеры, сообщающиеся между собой через калиброванные отверстия. Соединенная с гидроприводом запорного органа газопровода выходная камера разделена на две полости разрывной мембраной. Имеются балластная и аварийная емкости, соединенные с газопроводом через обратные клапаны. Подвижный шток с конусообразной головкой расположен вблизи мембраны. Управляющие камеры разделены первым сильфоном, размещенным соосно внутри цилиндрического корпуса и жестко закрепленным на его нижней крышке. Верхний свободный конец сильфона герметично закрыт пластиной с калиброванными отверстиями и с закрепленным на ней центральным штоком с возможностью его осевого перемещения при продольной деформации сильфона. Центральная часть штока закреплена на пластине, герметично закрывающей нижний свободный конец второго сильфона, жестко закрепленного на перегородке с центральным отверстием, установленной в корпусе. Средние диаметры первого D1 и второго D2 сильфонов находятся в определенном неравенстве. Суммарная площадь сечения калиброванных отверстий определяется алгебраическим соотношением (по патенту RU2591979 кл. F16K 17/34, опубл. 20.07.16).
Недостатком данного устройства является наличие одноразовой разрывной мембраны, а также настройка на скорость падения давления срабатывания путем подбора диаметра калиброванных отверстий, сопряженных с необходимостью разборки устройства.
Известен автомат аварийного закрытия крана запорной арматуры магистрального газопровода, который содержит систему управления краном, включающую пневмогидропривод, манометр и помещенный в корпус пневмоцилиндр с чувствительным элементом, элементом перепускания газа и дроссельным узлом. Пневмоцилиндр выполнен в виде поршня с кольцевой проточкой и разделен внутри на две рабочие полости. Одна полость пневмоцилиндра сообщена с газопроводом, а вторая - с полостью сравнения давлений, сформированной внутри монолитного металлического корпуса, в который помещен пневмоцилиндр. Элемент перепускания газа выполнен в виде единого центрального сквозного отверстия поршня, в котором со стороны полости, сообщающейся с газопроводом, установлен во втулке дроссельный узел. Последний выполнен в виде последовательно соосно установленных двух дросселей, один из которых выполнен по типу дросселя постоянного сечения и обращен к наружному концу поршня, а второй - щелевой конический дроссель (по патенту RU2620733 кл. F16K 17/34, опубл. 29.05.17).
Недостатком данного устройства является малый диаметр поршня, на который воздействует перепад давления, и, как следствие, низкая чувствительность устройства, так как абсолютное давление в газопроводе существенно превышает формируемый при срабатывании перепад давления, и, следовательно, осевая сила, направленная на перемещения поршня, не превышает силу трения в резиновых уплотнительных кольцах поршня.
Общим недостатком всех приведенных конструкций является использование в качестве рабочего агента ААЗК газа из газопровода (рабочей среды трубопровода).
Известен принцип оценки скорости падения давления, основанный на истечении рабочего агента через дроссель (калиброванное отверстие). В составе устройства имеется две емкости, одна из которых соединена с газопроводом непосредственно, а вторая - через дроссель. В случае медленного изменения давления в газопроводе (низкой скорости падения давления), давление рабочего агента в емкостях снижается синхронно и практически равно по абсолютной величине. В случае резкого или интенсивного падения давления в газопроводе, давление в емкости, непосредственно соединенной с газопроводом, снижается синхронно, в то время как давление в емкости, соединенной с газопроводом через дроссель, снижается медленнее. Таким образом, формируется перепад (разница) давления рабочего агента в емкостях, величина которого определяется коэффициентом расхода дросселя (диаметром калиброванного отверстия). За счет возникновения перепада (разницы) давления реализуется возможность преобразования указанного перепада в механическое перемещение поршня или золотника за счет воздействия давления на его торцы. Механическое перемещение поршня или золотника в свою очередь может быть преобразовано в формирование выходного сигнала ААЗК путем открытия управляемого клапана, разрыва мембраны и т.п.
Недостатками использования в качестве рабочего агента ААЗК газа из газопровода при этом являются:
- нестабильность работы (срабатывания) ААЗК с изменением давления, плотности и температуры газа, и как следствие - изменение чувствительности ААЗК под влиянием факторов, не поддающихся учету (изменение рабочего давления газопровода, сезонные факторы и т.д.), сопряженное с ложными срабатываниями или отсутствием срабатывания при аварийной разгерметизации газопровода;
- низкая чувствительность ААЗК ввиду относительно низкой плотности и вязкости природного газа, что не позволяет реализовать большие по абсолютному значению перепады давления на поршне или золотнике;
- низкая надежность ввиду того, что газ, транспортируемый по газопроводу, загрязнен механическими примесями и влагой, которые оказывают негативное воздействие на элементы ААЗК с течением времени (засорение калиброванного отверстия, примерзание или заклинивание подвижных элементов и т.д.).
Технический результат, на достижение которого направлено предлагаемое изобретение, заключается в повышении надежности и стабильности работы ААЗК, обеспечении возможности точной настройки и перенастройки ААЗК на заданную скорость падения давления срабатывания, исключении ложных срабатываний ААЗК.
Указанный технический результат достигается тем, что автомат аварийного закрытия крана для магистральных, технологических и промысловых газопроводов имеет подключение к газопроводу и выход на привод запорной арматуры и отличается тем, что состоит из основного герметичного цилиндра с поршнем, дополнительного герметичного цилиндра с поршнем, мембраны или поршня, жестко соединенной с подвижным штоком, пилотного клапана с пружиной и регулировочным винтом, управляющего клапана, имеющего выход на привод запорной арматуры; одна из полостей основного герметичного цилиндра соединена с газопроводом, а другая полость основного герметичного цилиндра заполнена жидкостью и соединена через дроссельное отверстие с одной из полостей дополнительного герметичного цилиндра, при этом полость с жидкостью основного герметичного цилиндра связана с одной полостью мембраны или поршня, а полость с жидкостью дополнительного герметичного цилиндра связана с другой полостью мембраны или поршня; подвижный шток связан с пилотным клапаном и обеспечивает его переключение и подачу управляющего сигнала в виде газа из газопровода или от внешнего источника по выходной линии в управляющий клапан.
Кроме того, ААЗК может иметь дополнительные дроссельные отверстия с запорной арматурой, связывающие заполненные жидкостью полости основного герметичного цилиндра и дополнительного герметичного цилиндра.
Кроме того, ААЗК может иметь дополнительный байпасный кран, связывающий заполненные жидкостью полости основного герметичного цилиндра и дополнительного герметичного цилиндра.
Кроме того, ААЗК может иметь дополнительный обратный клапан, установленный между заполненными жидкостью полостями основного герметичного цилиндра и дополнительного герметичного цилиндра и обеспечивающий переток жидкости из основного герметичного цилиндра в дополнительный герметичный цилиндр.
Кроме того, выходная линия пилотного клапана может быть дополнительно соединена с атмосферой через дроссельное отверстие.
Кроме того, управляющий клапан может быть снабжен кнопкой ручного возврата в исходное положение или пружиной, осуществляющей автоматический возврат управляющего клапана в исходное положение.
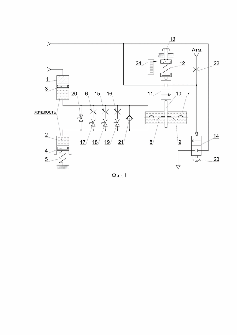
Предлагаемое изобретение поясняется фиг. 1, на которой изображен частный случай его реализации.
В конструкции ААЗК имеется основной герметичный цилиндр 1 и дополнительный герметичный цилиндр 2, разделенные подвижными поршнями 3 и 4 соответственно. Одна из полостей каждого герметичного цилиндра 1 и 2, отделенная подвижным поршнями 3 и 4, заполнена рабочим агентом (жидкостью), в то время как вторая полость основного герметичного цилиндра 1 соединена с газопроводом и находится под давлением газа в газопроводе. Подвижный поршень 4 механически связан с пружиной 5 таким образом, что при заполнении дополнительного герметичного цилиндра 2 жидкостью поршень 4 перемещается, сжимая пружину 5. Полости цилиндров 1 и 2, заполненные жидкостью, соединены между собой через дроссельное отверстие 6 и в свою очередь соединены с полостями 7 и 8, разделенными мембраной 9. С мембраной 9 механически связан подвижный шток 10, непосредственно воздействующий на запорный орган пилотного клапана 11, и механически связанный с пружиной 12. В конструкции предусмотрен регулировочный винт 13, позволяющий изменять усилие предварительного сжатия пружины 12. К пилотному клапану 11 подведено давление управляющего газа от газопровода или от внешнего источника. В случае открытия запорного органа пилотного клапана, давление управляющего газа подается на управляющий клапан 14 и, воздействуя на торец его запорного элемента, осуществляет соединение линии управляющего газа с пневматическим цилиндром привода запорной арматуры газопровода, в результате чего осуществляется перекрытие газопровода приводом запорной арматуры.
Полости 7 и 8 могут быть разделены поршнем, соединённым с подвижным штоком 10.
ААЗК может быть снабжен одним или несколькими дополнительными дроссельными отверстиями 15, 16 и соответствующей дроссельным отверстиям запорной арматурой 17, 18, 19 таким образом, что переведение в открытое положение арматуры 17, 18 или 19 осуществляет переток рабочей жидкости между полостями герметичных цилиндров 1 и 2 через дроссельное отверстие 6, 15 или 16 соответственно, за счет чего реализуется выбор дроссельного отверстия диаметром, соответствующим требуемой настройке ААЗК на скорость падения давления срабатывания.
ААЗК может быть снабжен байпасным краном (запорной арматурой) 20, открытие которого осуществляет беспрепятственный переток рабочей жидкости между полостями герметичных цилиндров 1 и 2.
ААЗК может быть снабжен обратным клапаном 21, который осуществляет беспрепятственный переток рабочей жидкости из полости основного герметичного цилиндра 1 в полость дополнительного герметичного цилиндра 2 при подключении ААЗК к газопроводу и заполнения основного герметичного цилиндра 1 газом.
Выходная линия пилотного клапана 11 может быть дополнительно соединена с атмосферой через дроссельное отверстие 22.
Управляющий клапан может быть снабжен кнопкой ручного возврата в исходное положение 23 или пружиной, осуществляющей автоматический возврат управляющего клапана 14 в исходное положение, когда давление в газопроводе стабилизировалось и последствия аварии устранены.
Применение.
Принцип действия ААЗК заключается в следующем: при подключении ААЗК к газопроводу газ под давлением поступает в основной герметичный цилиндр 1 и, перемещая подвижный поршень 3, вытесняет жидкость в дополнительный герметичный цилиндр 2. При этом происходит перемещение подвижного поршня 4 и сжатие пружины 5. Движение поршней 3, 4 прекращается при достижении равенства усилия пружины 5 и сил давления газа на поршень 3. ААЗК находится в режиме дежурства.
При возникновении падения давления в газопроводе, подвижный поршень 4 под воздействием пружины 5 вытесняет жидкость из полости дополнительного герметичного цилиндра 2 в полость основного герметичного цилиндра 1 через дроссельное отверстие 6. В случае, когда скорость падения давления в газопроводе мала, расход жидкости, проходящей через дроссельное отверстие 6 мал, и давление в полостях 7 и 8 практически равно. В случае, когда скорость падения давления в газопроводе велика, расход жидкости через дроссельное отверстие 6 растет, а давление жидкости в полости 8 превышает давление в полости 7. Указанный перепад (разница) давления воздействует через мембрану или подвижный поршень 8 на шток 10, нагруженный встречным усилием предварительного поджатия пружины 12. В случае, когда усилие на штоке 10 от перепада давления не превышает усилия пружины 12, шток остается в покое. В случае превышения усилием на штоке от перепада давления усилия предварительного поджатия пружины, шток 10 перемещается и, механически воздействуя на запорный орган пилотного клапана 11, открывает его. Давление управляющего газа подается на управляющий клапан 14 и, воздействуя на торец его запорного элемента, осуществляет соединение линии управляющего газа с пневматическим цилиндром привода запорной арматуры газопровода, в результате чего осуществляется перекрытие газопровода приводом запорной арматуры.
Путем вращения регулировочного винта 13 и изменения усилия предварительного поджатия пружины 12, а также выбора дроссельного отверстия 6, 15 или 16 путем открытия запорной арматуры 17, 18 или 19 соответственно, реализуется возможность настройки и перенастройки ААЗК на различные значения скорости падения давления срабатывания в заданном диапазоне, для чего в конструкции предусмотрена регулировочная шкала 24.
В случае планового опорожнения газопровода, конструкция ААЗК предусматривает возможность его временной деактивации (отключения) путем открытия байпасного крана 20.
Наличие дроссельного отверстия 22 повышает надежность работы ААЗК и исключает его ложное срабатывание в результате накопления микроутечек в запорном органе пилотного клапана 11 с течением времени.
Таким образом, решения, используемые в изобретении, обеспечивают удобство в работе, настройке и обслуживании ААЗК, повышают его эксплуатационную надежность, снижают зависимость срабатывания ААЗК от параметров окружающей среды и среды, транспортируемой по трубопроводу, повышают уровень безопасности при эксплуатации магистральных газопроводов и снижают последствия возможных аварий, связанных с разрывом газопровода, за счет его своевременного перекрытия, и тем самым обеспечивают достижение технического результата.
| название | год | авторы | номер документа |
|---|---|---|---|
| СТЕНД ДЛЯ НАСТРОЙКИ И ИСПЫТАНИЯ АВТОМАТА АВАРИЙНОГО ЗАКРЫТИЯ КРАНА | 2023 |
|
RU2818864C1 |
| АВТОМАТ АВАРИЙНОГО ЗАКРЫТИЯ КРАНА ЗАПОРНОЙ АРМАТУРЫ МАГИСТРАЛЬНОГО ГАЗОПРОВОДА | 2016 |
|
RU2620733C1 |
| СТЕНД ДЛЯ НАСТРОЙКИ И ИСПЫТАНИЙ АВТОМАТА АВАРИЙНОГО ЗАКРЫТИЯ КРАНА (ВАРИАНТЫ) | 2021 |
|
RU2765833C1 |
| АВТОМАТ АВАРИЙНОГО ЗАКРЫТИЯ КРАНА НА МАГИСТРАЛЬНЫХ ГАЗОПРОВОДАХ | 2001 |
|
RU2208730C2 |
| АВТОМАТ АВАРИЙНОГО ЗАКРЫТИЯ КРАНА МАГИСТРАЛЬНОГО ГАЗОПРОВОДА | 2015 |
|
RU2591979C1 |
| АВТОМАТ АВАРИЙНОГО ЗАКРЫТИЯ КРАНА НА МАГИСТРАЛЬНЫХ ГАЗОПРОВОДАХ | 2002 |
|
RU2238468C2 |
| АВТОМАТ АВАРИЙНОГО ОТКЛЮЧЕНИЯ ГАЗОПРОВОДА ПРИ ЕГО ПОВРЕЖДЕНИИ | 1992 |
|
RU2029191C1 |
| АВТОМАТ АВАРИЙНОГО ОТКЛЮЧЕНИЯ ГАЗОПРОВОДА | 1998 |
|
RU2138720C1 |
| Автомат аварийного отключения газопровода при его повреждении | 1991 |
|
SU1787228A3 |
| ЭЛЕКТРОПНЕВМАТИЧЕСКОЕ УСТРОЙСТВО УПРАВЛЕНИЯ ПРИВОДОМ ШАРОВЫХ КРАНОВ | 2004 |
|
RU2253762C1 |
Изобретение относится к технике, применяемой при эксплуатации магистральных газопроводов, и может быть использовано в газовой промышленности при транспортировке газа по трубопроводам в составе запорной арматуры в качестве системы безопасности для автоматического перекрытия газопровода в случае аварии, сопряженной с разрывом (разгерметизацией) газопровода. Предлагается автомат аварийного закрытия крана (ААЗК) для магистральных, технологических и промысловых газопроводов, который имеет подключение к газопроводу и выход на привод запорной арматуры и состоит из основного герметичного цилиндра с поршнем, дополнительного герметичного цилиндра с поршнем, мембраны или поршня, жестко соединенной с подвижным штоком, пилотного клапана с пружиной и регулировочным винтом, управляющего клапана, имеющего выход на привод запорной арматуры. Одна из полостей основного герметичного цилиндра соединена с газопроводом, а другая полость основного герметичного цилиндра заполнена жидкостью и соединена через дроссельное отверстие с одной из полостей дополнительного герметичного цилиндра. При этом полость с жидкостью основного герметичного цилиндра связана с одной полостью мембраны или поршня, а полость с жидкостью дополнительного герметичного цилиндра связана с другой полостью мембраны или поршня. Подвижный шток связан с пилотным клапаном и обеспечивает его переключение и подачу управляющего сигнала в виде газа из газопровода или от внешнего источника по выходной линии в управляющий клапан. Технический результат заключается в повышении надежности и стабильности работы ААЗК, обеспечении возможности точной настройки и перенастройки ААЗК на заданную скорость падения давления срабатывания, исключении ложных срабатываний ААЗК. 5 з.п. ф-лы, 1 ил.
1. Автомат аварийного закрытия крана для магистральных, технологических и промысловых газопроводов, имеющий подключение к газопроводу и выход на привод запорной арматуры, отличающийся тем, что состоит из основного герметичного цилиндра с поршнем, дополнительного герметичного цилиндра с поршнем, мембраны или поршня, жестко соединенной с подвижным штоком, пилотного клапана с пружиной и регулировочным винтом, управляющего клапана, имеющего выход на привод запорной арматуры; одна из полостей основного герметичного цилиндра соединена с газопроводом, а другая полость основного герметичного цилиндра заполнена жидкостью и соединена через дроссельное отверстие с одной из полостей дополнительного герметичного цилиндра, при этом полость с жидкостью основного герметичного цилиндра связана с одной полостью мембраны или поршня, а полость с жидкостью дополнительного герметичного цилиндра связана с другой полостью мембраны или поршня; подвижный шток связан с пилотным клапаном и обеспечивает его переключение и подачу управляющего сигнала в виде газа из газопровода или от внешнего источника по выходной линии в управляющий клапан.
2. Автомат по п.1, отличающийся тем, что имеет дополнительные дроссельные отверстия с запорной арматурой, связывающие заполненные жидкостью полости основного герметичного цилиндра и дополнительного герметичного цилиндра.
3. Автомат по п.1 или 2, отличающийся тем, что имеет дополнительный байпасный кран, связывающий заполненные жидкостью полости основного герметичного цилиндра и дополнительного герметичного цилиндра.
4. Автомат по п.1 или 2, отличающийся тем, что имеет дополнительный обратный клапан, установленный между заполненными жидкостью полостями основного герметичного цилиндра и дополнительного герметичного цилиндра и обеспечивающий переток жидкости из основного герметичного цилиндра в дополнительный герметичный цилиндр.
5. Автомат по п.1 или 2, отличающийся тем, что выходная линия пилотного клапана дополнительно соединена с атмосферой через дроссельное отверстие.
6. Автомат по п.1 или 2, отличающийся тем, что управляющий клапан снабжен кнопкой ручного возврата в исходное положение или пружиной, осуществляющей автоматический возврат управляющего клапана в исходное положение.
| АВТОМАТ АВАРИЙНОГО ЗАКРЫТИЯ КРАНА ЗАПОРНОЙ АРМАТУРЫ МАГИСТРАЛЬНОГО ГАЗОПРОВОДА | 2016 |
|
RU2620733C1 |
| АВТОМАТ АВАРИЙНОГО ЗАКРЫТИЯ КРАНА МАГИСТРАЛЬНОГО ГАЗОПРОВОДА | 2015 |
|
RU2591979C1 |
| АВТОМАТ АВАРИЙНОГО ЗАКРЫТИЯ КРАНА НА МАГИСТРАЛЬНЫХ ГАЗОПРОВОДАХ | 2002 |
|
RU2238468C2 |
| АВТОМАТ АВАРИЙНОГО ЗАКРЫТИЯ КРАНА НА МАГИСТРАЛЬНЫХ ГАЗОПРОВОДАХ | 2001 |
|
RU2208730C2 |
| CN 204942675 U, 06.01.2016 | |||
| CN 113028110 A, 25.06.2021. | |||
Авторы
Даты
2025-02-24—Публикация
2024-08-23—Подача