Изобретение относится к области охраны окружающей среды, в частности к технологическим процессам утилизации нефтесодержащих отходов и отработанных диатомитовых фильтровальных порошков (отхода рафинации подсолнечного масла), и может быть использовано на предприятиях нефтегазового комплекса и на предприятиях по переработке отходов.
Известен способ утилизации нефтесодержащих отходов, включающий перемешивание нефтесодержащих отходов с обезвреживающей композицией, содержащей измельченные до мелкодисперсного состояния негашеную известь (оксид кальция) и отработанный силикагель, являющийся отходом установки по подготовке газа к транспортировке, с последующим введением расчетного количества воды для реакции с негашеной известью, необходимое количество которой определяют с учетом воды, имеющейся в нефтесодержащем отходе, и водопоглощаемости отработанного силикагеля. Перед перемешиванием нефтесодержащие отходы предварительно смешивают при нагревании до 60-70°С в течение 5-10 мин с фильтровочными и поглотительными отработанными массами, образующимися на стадии винтеризации процесса рафинации растительного масла (отходами масложировой промышленности) в соотношении 1:(0,05-0,2), затем в полученную смесь порционно вводят обезвреживающую композицию в соотношении 1:(0,67-1,14) до образования однородного гидрофобного сыпучего мелкодисперсного порошка [пат. 2538587, опубл. 10.01.2015. Бюл. №1].
Недостатком изобретения является высокая вымываемость загрязняющих веществ из продукта утилизации нефтесодержащих отходов при использовании фильтровочных и поглотительных отработанных масс, полученных на стадии винтеризации процесса рафинации растительного масла. Кроме того, используемый в данном изобретении отход масложировой промышленности является ценным полупродуктом, содержащим растительное масло, которое целесообразно подвергнуть дальнейшей переработке, а не утилизации.
Прототипом изобретения является способ утилизации нефтесодержащих отходов, включающий перемешивание предварительно разогретых до температуры 80-85°С нефтесодержащих отходов с отходами масложировой промышленности в пропорции 1:(0,05-0,2). Добавляют порционно при перемешивании обезвреживающую композицию, содержащую измельченные до мелкодисперсного состояния негашеную известь и отработанный силикагель в соотношении 1:(0,125-0,25). Вводят расчетное количества воды для реакции с негашеной известью, необходимое количество которой определяют с учетом воды, имеющейся в нефтесодержащем отходе, и водопоглощаемости отработанного силикагеля. В качестве отходов масложировой промышленности используют рециклизованные фильтровочные и поглотительные отработанные массы, полученные после многократной регенерации диатомитового фильтровального порошка. При этом к смеси отходов обезвреживающую композицию добавляют в пропорции 1:(0,75-0,95) до образования однородного гидрофобного сыпучего мелкодисперсного порошка [пат. 2603149, опубл. 20.11.2016. Бюл. №32].
Недостатком данного способа является высокие энергозатраты связанные с необходимостью предварительного смешения и подогрева нефтешлама и отхода рафинации подсолнечного масла.
Задачей предлагаемого изобретения является повышение эффективности обезвреживания при совместной утилизации нефтешлама (отхода 3 класса опасности), отработанного силикагеля (отхода 3 класса опасности адсорбционной осушки и очистки углеводородного газа) и модификатора - отработанных диатомитовых фильтровальных порошков (отхода рафинации подсолнечного масла 4 класса опасности) с снижением энергозатрат и разработка технологической линии для его реализации.
Техническим результатом является понижение вымываемости загрязняющих веществ (снижение концентрации загрязняющих веществ в водной вытяжке) из продукта утилизации нефтесодержащих отходов, обладающего гидрофобизирующими свойствами, без энергопотребления для предварительного подогрева отработанных диатомитовых фильтровальных порошков и смешения с нефтешламом.
Технический результат достигается тем, что способ утилизации нефтесодержащих отходов включает перемешивание нефтесодержащих отходов с обезвреживающей композицией, содержащей измельченные до мелкодисперсного состояния негашеную известь, отработанный силикагель и отходы масложировой промышленности - отработанные диатомитовые фильтровальные порошки в массовом соотношении негашеная известь и отработанный силикагель 1:(0,125-0,25), негашеная известь и отработанные диатомитовые фильтровальные порошки 1:(0,125-0,25), с последующим введением расчетного количества воды для реакции с негашеной известью, расчет которой определяют с учетом воды, имеющейся в нефтесодержащем отходе, и водопоглощаемости отработанного силикагеля, обезвреживающую композицию добавляют к нефтесодержащим отходам до образования однородного гидрофобного сыпучего мелкодисперсного порошка, при этом к нефтесодержащему отходу обезвреживающую композицию добавляют в массовом соотношении 1:(1-1,2) и подачу отработанных диатомитовых фильтровальных порошков к смеси нефтесодержащих отходов, негашеной извести и отработанного силикагеля начинают при достижении температуры 55-70°С.
Отработанный диатомитовый фильтровальный порошок содержит в своем составе органическую и минеральную части, т.е. обладает двойственными свойствами и модификатора-гидрофобизатора, и кремнеземсодержащего сорбента. Наличие в составе модификатора сложных эфиров, спиртов, углеводородов, состоящих из гидрофобного «хвоста» (углеводородные цепи) обеспечивает проявление гидрофовизирующих свойств. Основным компонентом органической фазы, накапливающиеся в отработанном диатомитовом фильтровальном порошке, являются моно- и диацилглицерины, которые при взаимодействии с гидроксидом кальция, гидролизуясь в щелочной среде, образуют кальциевые соли карбоновых кислот. Соли карбоновых кислот формируют мицеллы, в которых внутренняя область состоит из гидрофобных углеводородных цепей - неполярная фаза, в которой и растворяются неполярные молекулы нефтешлама. Поверхностный слой мицеллы составляют карбоксилат-анионы. Именно карбоксилатные группы через катионы кальция «закрепляют» мицеллы на поверхности диатомитового порошка.
Химически диатомит более чем на 80% состоит из водного кремнезема. Использование отработанного силикагеля и кремнеземсодержащих отработанных диатомитовых фильтровальных порошков способствует формированию прочной кальцийсиликатной структуры.
Способ утилизации отходов 3 и 4 класса опасности осуществляют путем добавления к нефтесодержащим отходам обезвреживающей композиции, состоящей из негашеной извести (оксида кальция), отработанных диатомитовых фильтровальных порошков и отработанного силикагеля, при перемешивании. Реакция гашения извести экзотермическая, и при достижении температуры 55-70°С к смеси добавляют отработанные диатомитовые фильтровальные порошки. При температуре 55-70°С происходит размягчение отработанных диатомитовых фильтровальных порошков. Гомогенизация смеси осуществляется за счет снижения вязкости отходов при нагреве от тепла, выделяемого при протекании экзотермической реакции гашения извести, без дополнительного оборудования. Перемешивание проводят в течение 15-20 минут до образования однородного сыпучего мелкодисперсного порошка, при этом смесь разогревается до температуры 80-100°С, и окончание регистрируют по завершению подъема температуры и пылегазовыделения.
Таким образом, исключена промежуточная стадия смешения и подогрева нефтешлама и отработанных диатомитовых фильтровальных порошков, что ведет к снижению энергозатрат.
В результате экзотермического процесса гашения оксида кальция разогретые компоненты нефтесодержащего отхода вовлекаются в известковые капсулы с получением сухого гидрофобного порошка, каждая частица которого покрыта прочной нерастворимой в воде оболочкой. Моно- и диацилглицерины в составе отработанных диатомитовых фильтровальных порошков при взаимодействии с гидроксидом кальция, гидролизуясь в щелочной среде, образуют кальциевые соли высших карбоновых кислот, которые способствуют гидрофобизации капсул продукта утилизации.
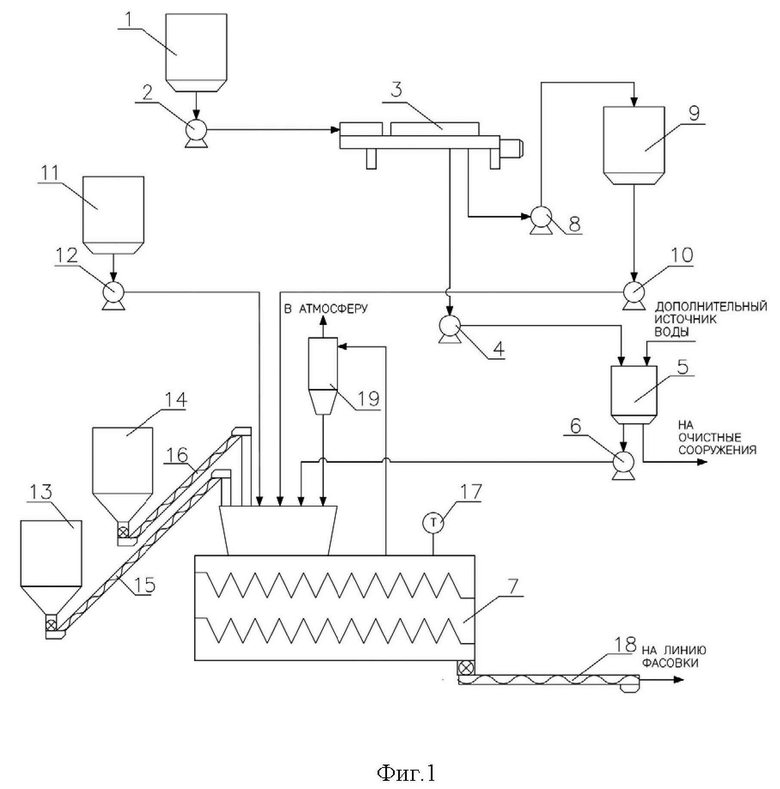
Для промышленной реализации способа утилизации нефтесодержащих отходов разработана линия по производству гидрофобизирующей органоминеральной добавки для строительных материалов, схема приведена на фиг. 1.
Линия состоит из резервуара обводненного нефтешлама 1, соединенного с помощью насоса 2 с декантером 3, который в свою очередь связан через насос 4 с емкостью для воды 5, которая через насос 6 соединена с двухвальным лопастным смесителем 7, и через насос 8 с емкостью для нефтешлама 9, которая связана через насос 10 с двухвальным лопастным смесителем 7, емкости хранения отработанных диатомитовых фильтровальных порошков (отходов рафинации подсолнечного масла) 11, соединенной через насос 12 с двухвальным лопастным смесителем 7, бункеров для предварительно измельченных негашеной извести 13 и отработанного силикагеля (отхода адсорбционной осушки и очистки углеводородного газа) 14, соединенных через винтовые конвейеры закрытого типа 15, 16 с двухвальным лопастным смесителем 7, температура в котором контролируется датчиком температуры 17, выгрузочный патрубок двухвального лопастного смесителя связан с винтовым конвейером 18 для подачи на линию фасовки, выход пылегазового потока соединен с циклоном 19, из которого шлам поступает в двухвальный лопастной смеситель 7, а очищенный газ - в атмосферу.
Линия работает следующим образом: Нефтешлам в зависимости от содержания в нем воды хранится в резервуаре обводненного нефтешлама 1 или в емкости для хранения нефтешлама 9. Из резервуара обводненного нефтешлама 1 нефтешлам подают насосом 2 в декантер 3 для обезвоживания и отделения углеводородной части. Избыток воды из декантера 3 подают насосом 4 в емкость для воды 5 и используют в процессе утилизации и/или на очистных сооружениях, сокращая потребление чистой воды. Обезвоженный нефтешлам откачивают насосом 8 в емкость для хранения нефтешлама 9 и насосом 10 в двухвальный лопастной смеситель 7. В двухвальный лопастной смеситель 7 первой загружают обезвреживающую композицию, состоящую из предварительно измельченных негашеной извести и отработанного силикагеля для предотвращения налипания смеси на корпус двухвального лопастного смесителя и его рабочие механизмы. Предварительно измельченный отработанный силикагель из бункера 14 и измельченную негашеную известь из бункера 13 с помощью винтовых конвейеров закрытого типа 15 и 16 подают в двухвальный лопастной смеситель 7. При необходимости из емкости для воды 5 насосом 6 добавляют в двухвальный лопастный смеситель 7 выделенную из обводненного нефтешлама воду, необходимую для процесса гашения извести. Процесс гашения извести сопровождается выделением тепла. При достижении температуры 60°С по показанию датчика температуры 17, установленного в двухвальном лопастном смесителе, в смеситель подаются насосом 12 отработанные диатомитовые фильтровальные порошки из емкости хранения отработанных диатомитовых фильтровальных порошков 11. Экзотермический процесс утилизации в двухвальном лопастном смесителе 7 проводят в течение 15…20 минут до образования однородного сыпучего мелкодисперсного порошка, при этом смесь разогревается до температуры от 80 до 100°С, и окончание регистрируют по завершению подъема температуры и пылегазовыделения.
Пылегазовый поток из двухвального лопастного смесителя 7 направляют в циклон 19 для очистки, образующийся шлам через отводную трубу возвращают в технологический процесс утилизации в двухвальный лопастной смеситель 7, очищенный газ - в атмосферу. Из двухвального лопастного смесителя 7 через выгрузочный патрубок продукт утилизации направляют на винтовой конвейер 18 и затем на линию фасовки, где охлаждается до температуры окружающей среды.
Пример 1
Для исследований использовали нефтесодержащие отходы с нефтеперерабатывающего завода следующего состава: вода - 34%, механические примеси - 49%, нефтепродукты - 17%.
Отходы содержат избыточное количество воды, достаточное для стехиометрического расхода воды на гашение извести и поглощение сорбентом:
в нефтесодержащих отходах содержится: 100⋅0,34=32 г воды; с учетом водопоглощения отработанного силикагеля (12%):
Для гашения 80 г оксида кальция по уравнению (1) необходимо: 80⋅18/56=25,7 г воды.
Нефтесодержащие отходы смешивают с обезвреживающей композицией в массовом соотношении 1:1,2. Смесь измельченных до мелкодисперсного состояния 80 г негашеной извести и 20 г отработанного силикагеля в массовом соотношении 1:0,25 перемешивают с 100 г нефтесодержащих отходов. При достижении температуры 61°С в процессе экзотермической реакции гашения извести к смеси добавляют 20 г отработанных диатомитовых фильтровальных порошков в массовом соотношении негашенная известь: отработанные диатомитовые фильтровальные порошки равном 1:0,25 соответственно. Полученную смесь, разогревающуюся в процессе гашения до температуры 95°С, интенсивно перемешивают до получения однородного гидрофобного сыпучего мелкодисперсного порошка продукта утилизации. Используемые для утилизации нефтесодержащие отходы содержат достаточное количество воды в своем составе, поэтому воду не добавляют. Однако данный способ утилизации может использоваться не только для обводненных нефтесодержащих отходов, но и для отходов с недостаточным количеством воды, содержащейся в их составе, для гашения извести, тогда добавляется техническая вода.
Пример 2
Способ осуществляют аналогично примеру 1. Нефтесодержащие отходы смешивают с обезвреживающей композицией в массовом соотношении 1:1. Смесь измельченных до мелкодисперсного состояния 80 г негашеной извести и 10 г отработанного силикагеля в массовом соотношении 1:0,125 перемешивают с 100 г нефтесодержащих отходов. При достижении температуры 61°С в процессе экзотермической реакции гашения извести к смеси добавляют 10 г отработанных диатомитовых фильтровальных порошков в массовом соотношении негашенная известь: отработанные диатомитовые фильтровальные порошки равном 1:0,125 соответственно. Полученную смесь, разогревающуюся в процессе гашения до температуры 94°С, интенсивно перемешивают до получения однородного гидрофобного сыпучего мелкодисперсного порошка продукта утилизации.
Для гашения оксида кальция по уравнению (1) необходимо:
80⋅18/56=25,7 г воды, с учетом водопоглощения отработанного силикагеля (12%): 10⋅0,12=1,2 г.
Необходимое количество воды содержится в нефтешламе, дополнительное введение воды не требуется.
Пример 3
Способ осуществляют аналогично примеру 1. Нефтесодержащие отходы смешивают с обезвреживающей композицией в массовом соотношении 1:1,1.
Смесь измельченных до мелкодисперсного состояния 80 г негашеной извести и 10 г отработанного силикагеля в массовом соотношении 1:0,125 перемешивают с 100 г нефтесодержащих отходов. При достижении температуры 63°С в процессе экзотермической реакции гашения извести к смеси добавляют 20 г отработанных диатомитовых фильтровальных порошков в массовом соотношении негашенная известь: отработанные диатомитовые фильтровальные порошки равном 1:0,25 соответственно. Полученную смесь, разогревающуюся в процессе гашения до температуры 93°С, интенсивно перемешивают до получения однородного гидрофобного сыпучего мелкодисперсного порошка продукта утилизации.
Для гашения оксида кальция по уравнению (1) необходимо:
80⋅18/56=25,7 г воды, с учетом водопоглощения отработанного силикагеля (12%): 10⋅0,12=1,2 г.
Необходимое количество воды содержится в нефтешламе, дополнительное введение воды не требуется.
Пример 4
Способ осуществляют аналогично примеру 1. Нефтесодержащие отходы смешивают с обезвреживающей композицией в массовом соотношении 1:1,1. Смесь измельченных до мелкодисперсного состояния 80 г негашеной извести и 20 г отработанного силикагеля в массовом соотношении 1:0,25 перемешивают с 100 г нефтесодержащих отходов. При достижении температуры 60°С в процессе экзотермической реакции гашения извести к смеси добавляют 10 г отработанных диатомитовых фильтровальных порошков в массовом соотношении негашенная известь: отработанные диатомитовые фильтровальные порошки равном 1:0,125 соответственно. Полученную смесь, разогревающуюся в процессе гашения до температуры 93°С, интенсивно перемешивают до получения однородного гидрофобного сыпучего мелкодисперсного порошка продукта утилизации.
Для гашения оксида кальция по уравнению (1) необходимо:
80⋅18/56=25,7 г воды, с учетом водопоглощения отработанного силикагеля (12%): 20⋅0,12=2,4 г.
Необходимое количество воды содержится в нефтешламе, дополнительное введение воды не требуется.
Об экологической безопасности продукта утилизации свидетельствуют данные по вымываемости загрязняющих веществ в водную среду методом количественной тонкослойной хроматографии (таблица 1).
Полученные продукты утилизации №1-4 представляют собой в каждом примере сыпучий гидрофобный мелкодисперсный порошок светло-серого цвета с меньшей вымываемостью по сравнению с прототипом.
Способ утилизации нефтесодержащих отходов и технологическая линия для его реализации обеспечивает повышение эффективности обезвреживания при совместной утилизации нефтешлама (отхода 3 класса опасности), отработанного силикагеля (отхода 3 класса опасности адсорбционной осушки и очистки углеводородного газа) и модификатора - отработанных диатомитовых фильтровальных порошков (отхода рафинации подсолнечного масла 4 класса опасности) со снижением энергозатрат.
| название | год | авторы | номер документа |
|---|---|---|---|
| СПОСОБ УТИЛИЗАЦИИ НЕФТЕСОДЕРЖАЩИХ ОТХОДОВ | 2015 |
|
RU2603149C1 |
| СПОСОБ УТИЛИЗАЦИИ НЕФТЕСОДЕРЖАЩИХ ОТХОДОВ | 2015 |
|
RU2602440C1 |
| СПОСОБ УТИЛИЗАЦИИ НЕФТЕСОДЕРЖАЩИХ ОТХОДОВ | 2013 |
|
RU2535699C1 |
| СПОСОБ УТИЛИЗАЦИИ НЕФТЕСОДЕРЖАЩИХ ОТХОДОВ | 2015 |
|
RU2603150C1 |
| СПОСОБ УТИЛИЗАЦИИ НЕФТЕСОДЕРЖАЩИХ ОТХОДОВ | 2013 |
|
RU2538587C1 |
| СПОСОБ УТИЛИЗАЦИИ НЕФТЕСОДЕРЖАЩИХ ОТХОДОВ | 2013 |
|
RU2540673C1 |
| СПОСОБ ОБЕЗВРЕЖИВАНИЯ НЕФТЕСОДЕРЖАЩИХ ШЛАМОВ | 2008 |
|
RU2395466C1 |
| СПОСОБ ОБЕЗВРЕЖИВАНИЯ И УТИЛИЗАЦИИ НЕФТЕСОДЕРЖАЩИХ ШЛАМОВ | 2011 |
|
RU2471725C2 |
| СПОСОБ ПОЛУЧЕНИЯ ОРГАНОМИНЕРАЛЬНОЙ ДОБАВКИ К СТРОИТЕЛЬНЫМ МАТЕРИАЛАМ | 2013 |
|
RU2548441C1 |
| Способ утилизации нефтесодержащих отходов | 2022 |
|
RU2793110C1 |
Изобретение относится к способу утилизации нефтесодержащих отходов, включающему перемешивание нефтесодержащих отходов с обезвреживающей композицией, содержащей измельченные до мелкодисперсного состояния негашеную известь, отработанный силикагель и отходы масложировой промышленности - отработанные диатомитовые фильтровальные порошки в массовом соотношении негашеная известь и отработанный силикагель 1:(0,125-0,25), негашеная известь и отработанные диатомитовые фильтровальные порошки 1:(0,125-0,25), с последующим введением расчетного количества воды для реакции с негашеной известью, расчет которой определяют с учетом воды, имеющейся в нефтесодержащем отходе, и водопоглощаемости отработанного силикагеля, обезвреживающую композицию добавляют к нефтесодержащим отходам до образования однородного гидрофобного сыпучего мелкодисперсного порошка. Способ характеризуется тем, что к нефтесодержащему отходу обезвреживающую композицию добавляют в массовом соотношении 1:(1-1,2) и подачу отработанных диатомитовых фильтровальных порошков к смеси нефтесодержащих отходов, негашеной извести и отработанного силикагеля начинают при достижении температуры 55-70 °С. Использование способа позволяет понизить вымываемость загрязняющих веществ из продукта утилизации нефтесодержащих отходов. 1 ил., 1 табл., 4 пр.
Способ утилизации нефтесодержащих отходов, включающий перемешивание нефтесодержащих отходов с обезвреживающей композицией, содержащей измельченные до мелкодисперсного состояния негашеную известь, отработанный силикагель и отходы масложировой промышленности - отработанные диатомитовые фильтровальные порошки в массовом соотношении негашеная известь и отработанный силикагель 1:(0,125-0,25), негашеная известь и отработанные диатомитовые фильтровальные порошки 1:(0,125-0,25), с последующим введением расчетного количества воды для реакции с негашеной известью, расчет которой определяют с учетом воды, имеющейся в нефтесодержащем отходе, и водопоглощаемости отработанного силикагеля, обезвреживающую композицию добавляют к нефтесодержащим отходам до образования однородного гидрофобного сыпучего мелкодисперсного порошка, отличающийся тем, что к нефтесодержащему отходу обезвреживающую композицию добавляют в массовом соотношении 1:(1-1,2) и подачу отработанных диатомитовых фильтровальных порошков к смеси нефтесодержащих отходов, негашеной извести и отработанного силикагеля начинают при достижении температуры 55-70 °С.
| Устройство для подведения переменного тока к трехфазным печам с несимметричным расположением электродов | 1947 |
|
SU72973A1 |
| СПОСОБ ПЕРЕРАБОТКИ НЕФТЕОТХОДОВ | 2006 |
|
RU2317259C1 |
| СПОСОБ УТИЛИЗАЦИИ НЕФТЕСОДЕРЖАЩИХ ОТХОДОВ | 2015 |
|
RU2603150C1 |
| СПОСОБ ОБЕЗВРЕЖИВАНИЯ НЕФТЕСОДЕРЖАЩИХ ШЛАМОВ | 2008 |
|
RU2395466C1 |
| СПОСОБ УТИЛИЗАЦИИ НЕФТЕСОДЕРЖАЩИХ ОТХОДОВ | 2015 |
|
RU2603149C1 |
| СПОСОБ УТИЛИЗАЦИИ НЕФТЕСОДЕРЖАЩИХ ОТХОДОВ | 2013 |
|
RU2538587C1 |
| СПОСОБ УТИЛИЗАЦИИ НЕФТЕСОДЕРЖАЩИХ ОТХОДОВ | 2015 |
|
RU2602440C1 |
| СПОСОБ УТИЛИЗАЦИИ НЕФТЕСОДЕРЖАЩИХ ОТХОДОВ | 2015 |
|
RU2603149C1 |
| СПОСОБ УТИЛИЗАЦИИ НЕФТЕСОДЕРЖАЩИХ ОТХОДОВ | 2008 |
|
RU2354670C1 |
Авторы
Даты
2025-06-02—Публикация
2024-10-03—Подача