АППАРАТ ДЛЯ ПОЛУЧЕНИЯ ВОДОРОДА ОСОБОЙ ЧИСТОТЫ Российский патент 2025 года по МПК B01D53/47 C01B3/56 

Описание патента на изобретение RU2837364C1

Изобретение относится к устройствам для процессов очистки, осушки и разделения газовых смесей адсорбцией. Предназначено для получения водорода особой чистоты путем очистки от диоксида углерода, монооксида углерода и паров воды методом короткоцикловой безнагревной адсорбции реакционных газов риформинга углеводородного топлива. Имеет потенциал использования, как технология двойного назначения - в гражданском секторе экономики и для оборонных технологий, и может быть использовано для получения водорода особой чистоты из водородсодержащего газа для применения в различных отраслях промышленности, науки и техники, включая водородную энергетику, судостроение, нефтехимическую и химическую промышленность.

Известно «Разделение многокомпонентной газовой смеси селективной адсорбцией» (пат.US №5133785, МГЖ: B01D 53/04) для разделения водородсодержащего газа и получения водорода особой чистоты, как основного компонента. Разделение исходной смеси, согласно патенту, проводят в связанных друг с другом адсорберах, где для разделения водорода и диоксида углерода используется первая группа адсорберов, параллельно соединенных при помощи трубопроводов и трубопроводной арматуры. Для удаления диоксида углерода используется вакуумный насос, установленный на сбросном коллекторе первой группы адсорберов. Для очистки от монооксида углерода, азота и метана очищенный от диоксида углерода водород поступает из первой группы адсорберов во вторую группу адсорберов, параллельно соединенных при помощи трубопроводов и трубопроводной арматуры.

Недостатком данной установки является накопление в адсорберах мелкодисперсных частиц адсорбента, образующихся при механическом износе гранулированного адсорбента в частых циклах адсорбции-десорбции, которые затрудняют процесс разделения газа на целевые компоненты, а также могут привести к заклиниванию трубопроводной арматуры. Также недостатком являются пульсации давления водорода особой чистоты, возникающие из-за подачи водорода особой чистоты на регенерацию сорбента в адсорберах, которые приводят к неравномерности получения водорода особой чистоты потребителем. Еще одним недостатком предложенной установки является необходимость использования вакуумного насоса для обеспечения удаления диоксида углерода из первой группы адсорберов.

Известна также установка, предназначенная для выделения особо чистого водорода методом короткоцикловой безнагревной адсорбции, принятая за прототип (Ю.И. Шумяцкий, Ю.М. Афанасьев. Адсорбция: процесс с неограниченными возможностями. М.: Высшая школа, 1998. 65-67 с). Представленная установка состоит из четырех адсорберов, заполненных сорбентами, параллельно соединенных при помощи трубопроводов и трубопроводной арматуры таким образом, что нижняя часть адсорберов соединена с питающим коллектором, служащим для подвода очищаемого водородсодержащего газа, и сбросным коллектором, служащим для отвода сбросного газа, а верхняя часть адсорберов соединена с продуктовым коллектором, служащим для отвода водорода особой чистоты, перепускным коллектором, служащим для перепуска газа между адсорберами, и регенерирующим коллектором, служащим для подачи водорода особой чистоты на регенерацию сорбента в адсорберах.

Недостатком известной установки являются резкие пульсации давления водорода особой чистоты из-за продувки адсорбера, проходящего регенерацию сорбента, непосредственно из продуктового коллектора, которые приводят к неравномерности получения особо чистого водорода потребителем. Также недостатком является наличие избыточных потерь газа в процессе перепуска газа между адсорберами при регенерации сорбента, что приводит к потерям целевого продукта - особо чистого водорода. Еще одним недостатком является попадание в трубопроводную арматуру сорбентной пыли, образующейся при механическом износе гранулированного адсорбента, что может привести к заклиниванию трубопроводной арматуры.

Задачей изобретения является улучшение эксплуатационных характеристик и повышение надежности аппарата для получения водорода особой чистоты за счет предотвращения попадания сорбентной пыли в трубопроводную арматуру, сглаживания пульсаций давления водорода особой чистоты, предотвращения избыточных потерь газа, возникающих при регенерации сорбента в адсорберах, и уменьшения энергопотребления аппарата.

Для достижения поставленной задачи в аппарате для получения водорода особой чистоты установлены четыре адсорбера, заполненных сорбентами, параллельно соединенных при помощи трубопроводов и трубопроводной арматуры. Нижняя часть адсорберов соединена с питающим коллектором, служащим для подвода очищаемого водородсодержащего газа, и сбросным коллектором, служащим для отвода сбросного газа. Верхняя часть адсорберов соединена с продуктовым коллектором, служащим для отвода водорода особой чистоты, перепускным коллектором, служащим для перепуска газа между адсорберами, и регенерирующим коллектором, служащим для подачи водорода особой чистоты на регенерацию сорбента в адсорберах. Верхняя и нижняя части адсорберов снабжены фильтрами, служащими для предотвращения попадания сорбентной пыли в трубопроводную арматуру. Также аппарат снабжен ресивером, служащим для сглаживания пульсаций давления водорода особой чистоты, возникающих из-за подачи водорода особой чистоты на регенерацию сорбента в адсорберах. Продуктовый коллектор соединен с одной стороны через клапаны обратные с верхней частью адсорберов и с другой стороны с верхней частью ресивера. Регенерирующий коллектор соединен с нижней частью ресивера и верхней частью адсорберов. Перепускной коллектор снабжен дроссельными устройствами, служащими для снижения давления подачи газа в адсорберы при регенерации сорбента и предотвращения избыточных потерь газа. В качестве трубопроводной арматуры использованы клапаны электромагнитные запорные с низкой потребляемой мощностью. На перепускном коллекторе клапаны электромагнитные запорные установлены подряд с противоположно направленными установочными положениями для обеспечения работы их при знакопеременном перепаде давления.

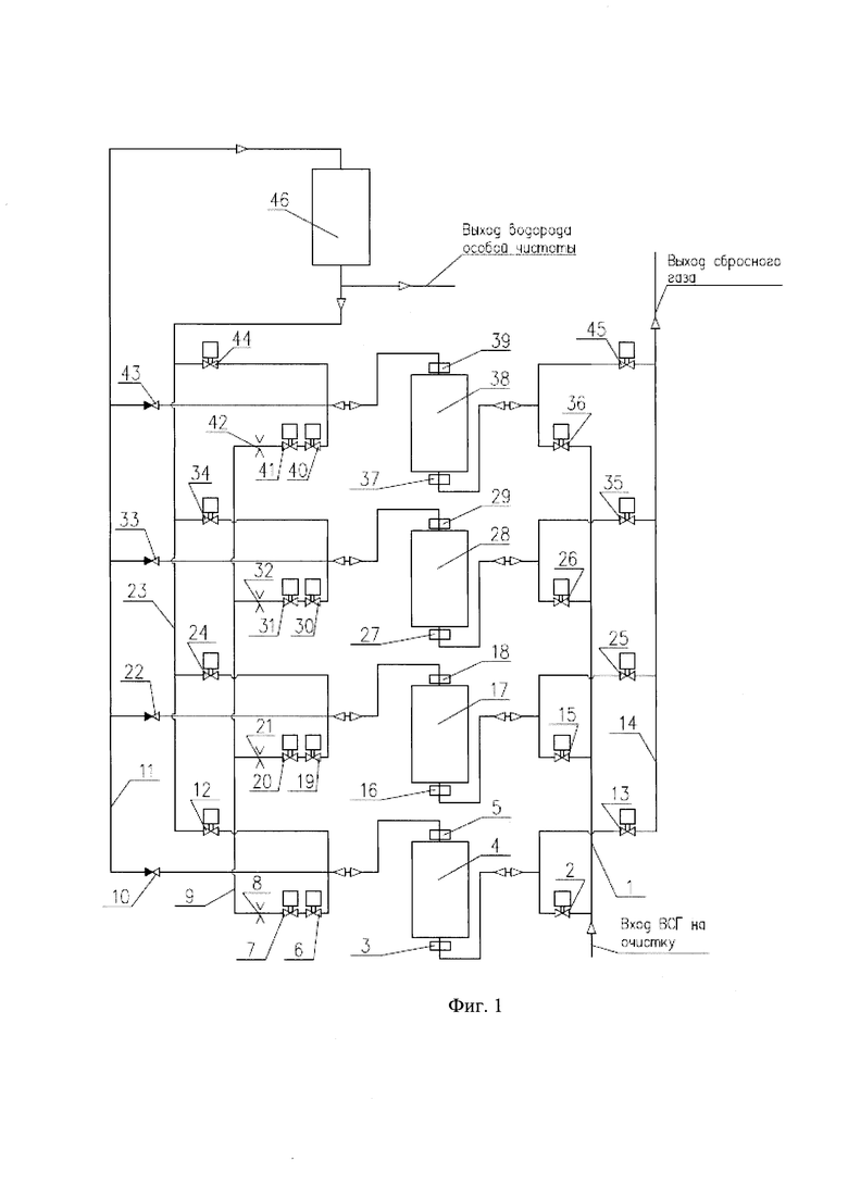
Сущность изобретения поясняется чертежом, где: на фиг. 1 - схема аппарата для получения водорода особой чистоты. Аппарат для получения водорода особой чистоты содержит питающий коллектор 1, соединенный через клапан электромагнитный запорный 2 с нижней частью адсорбера 4, в верхней и нижней части которого установлены фильтры 3 и 5 для предотвращения попадания сорбентной пыли в клапаны. Верхняя часть адсорбера 4 соединена через клапаны электромагнитные запорные 6 и 7, установленные подряд с противоположно направленными установочными положениями, а также через дроссельное устройство 8 с перепускным коллектором 9. Также верхняя часть адсорбера 4 соединена через клапан обратный 10 с продуктовым коллектором 11. Еще верхняя часть адсорбера 4 соединена через клапан электромагнитный запорный 12 с регенерирующим коллектором 23. Нижняя часть адсорбера 4 соединена через клапан электромагнитный запорный 13 со сбросным коллектором 14. Аналогично соединены с клапанами и коллекторами три других адсорбера 17, 28, 38. Питающий коллектор 1 соединен через клапан электромагнитный запорный 15 с нижней частью адсорбера 17, в верхней и нижней части которого установлены фильтры 16 и 18 для предотвращения попадания сорбентной пыли в клапаны. Верхняя часть адсорбера 17 соединена через клапаны электромагнитные запорные 19 и 20, установленные подряд с противоположно направленными установочными положениями, а также через дроссельное устройство 21 с перепускным коллектором 9. Также верхняя часть адсорбера 17 соединена через клапан обратный 22 с продуктовым коллектором 11. Еще верхняя часть адсорбера 17 соединена через клапан электромагнитный запорный 24 с регенерирующим коллектором 23. Нижняя часть адсорбера 17 соединена через клапан электромагнитный запорный 25 со сбросным коллектором 14. Питающий коллектор 1 соединен через клапан электромагнитный запорный 26 с нижней частью адсорбера 28, в верхней и нижней части которого установлены фильтры 27 и 29 для предотвращения попадания сорбентной пыли в клапаны. Верхняя часть адсорбера 28 соединена через клапаны электромагнитные запорные 30 и 31, установленные подряд с противоположно направленными установочными положениями, а также через дроссельное устройство 32 с перепускным коллектором 9. Также верхняя часть адсорбера 28 соединена через клапан обратный 33 с продуктовым коллектором 11. Еще верхняя часть адсорбера 28 соединена через клапан электромагнитный запорный 34 с регенерирующим коллектором 23. Нижняя часть адсорбера 28 соединена через клапан электромагнитный запорный 35 со сбросным коллектором 14. Питающий коллектор 1 соединен через клапан электромагнитный запорный 36 с нижней частью адсорбера 38, в верхней и нижней части которого установлены фильтры 37 и 39 для предотвращения попадания сорбентной пыли в клапаны. Верхняя часть адсорбера 38 соединена через клапаны электромагнитные запорные 40 и 41, установленные подряд с противоположно направленными установочными положениями, а также через дроссельное устройство 42 с перепускным коллектором 9. Также верхняя часть адсорбера 38 соединена через клапан обратный 43 с продуктовым коллектором 11. Еще верхняя часть адсорбера 38 соединена через клапан электромагнитный запорный 44 с регенерирующим коллектором 23. Нижняя часть адсорбера 38 соединена через клапан электромагнитный запорный 45 со сбросным коллектором 14. Продуктовый коллектор 11 соединен с верхней частью ресивера 46, служащего для сглаживания пульсаций давления водорода особой чистоты. Нижняя часть ресивера 46 соединена с регенерирующим коллектором 23.

Аппарат для получения водорода особой чистоты работает следующим образом. Водородсодержащий газ (ВСГ) подается на очистку в аппарат через питающий коллектор 1 при открытом клапане электромагнитном запорном 2 и закрытых клапанах электромагнитных запорных 6, 7, 12, 13, 15, 26 и 36, проходит через фильтр 3 и поступает в адсорбер 4, заполненный сорбентами. Все компоненты ВСГ поглощаются сорбентами, но водород, имеющий очень низкий коэффициент сорбции, поглощается в наименьшем количестве и в виде водорода особой чистоты выходит из адсорбера 4. Водород особой чистоты из адсорбера 4, пройдя фильтр 5, через клапан обратный 10 поступает в продуктовый коллектор 11, а из него в ресивер 46, служащий для сглаживания пульсаций давления водорода особой чистоты. Из ресивера 46 осуществляется выход водорода особой чистоты для подачи его потребителю. Очистку ВСГ в адсорбере 4 продолжают до насыщения сорбентов легко сорбируемыми компонентами исходного газа (такими как диоксид углерода, монооксид углерода и пары воды). На этом завершается стадия адсорбции в адсорбере 4. После завершения стадии адсорбции в первом адсорбере его сорбенты начинают готовить к регенерации. Это происходит в три стадии: сброса давления, продувки и повторного набора давления. В стадии сброса давления клапан электромагнитный запорный 2 закрывается и открываются клапаны электромагнитные запорные 6, 7, 30 и 31 и газ из адсорбера 4 через перепускной коллектор 9 попадает в адсорбер 28. Перепуск газа из адсорбера 4 в адсорбер 28 проводят до выравнивания давления в обоих адсорберах, при этом дроссельные устройства 8 и 32 служат для снижения давления подачи газа в адсорбер 28 при регенерации сорбентов и предотвращения избыточных потерь газа, содержащего водород, из адсорбера 4. После выравнивания давления в адсорберах 4 и 28, клапаны электромагнитные запорные 30 и 31 закрываются и открываются клапаны электромагнитные запорные 40 и 41, газ из адсорбера 4 направляется в адсорбер 38 для осуществления его продувки, при этом дроссельные устройства 8 и 42 служат для снижения давления подачи газа в адсорбер 38. Клапан электромагнитный запорный 45 в это время открыт и газ из адсорбера 38, содержащий диоксид углерода, монооксид углерода, пары воды и частично водород, поступает в сбросной коллектор 14 и удаляется из аппарата. На этом стадия сброса давления для адсорбера 4 завершается и начинается стадия продувки. Открывается клапан электромагнитный запорный 13 и за счет сброса давления высвобождаются легко сорбируемые компоненты исходного газа, которые были поглощены сорбентом адсорбера 4, при этом для обеспечения полноты десорбции сорбента его продувают содержащим водород газом, поступающим из адсорбера 17, в котором началась стадия сброса давления. Клапаны электромагнитные запорные 6, 7, 19 и 20 открыты и обеспечивают продувку адсорбера 4 газом из адсорбера 17. На этом стадия продувки для адсорбера 4 завершается и начинается стадия повторного набора давления. Клапан электромагнитный запорный 13 закрывается, клапаны электромагнитные запорные 6 и 7 продолжают быть открыты, а открываются клапаны электромагнитные запорные 30 и 31, через которые поступает газ из адсорбера 28, начавшего стадию сброса давления. Перепуск газа из адсорбера 28 в адсорбер 4 проводят до выравнивания давления в обоих адсорберах. После этого клапаны электромагнитные запорные 6 и 7 закрываются и открывается клапан электромагнитный запорный 12, при этом происходит заполнение адсорбера 4 особо чистым водородом, поступающим из ресивера 46 по регенерирующему коллектору 23. Заполнение адсорбера 4 проводят до давления, равного давлению, с которым исходный ВСГ поступает в аппарат на адсорбцию. Описание работы аппарата для получения водорода особой чистоты приведено на примере адсорбера 4. Аналогичные процессы, связанные с открытием и закрытием клапанов электромагнитных запорных и перепуском газа из одного адсорбера в другой, происходят в адсорберах 17, 28, 38. Каждый из адсорберов 4, 17, 28, 38 проходит единовременно только одну из четырех стадий последовательно: адсорбции водорода, сброса давления, продувки и повторного набора давления. Стадии лишь сдвинуты во времени так, чтобы всегда имелся адсорбер, находящийся в стадии адсорбции, и адсорберы, готовые поставить или принять сбросные и продувочные газы. После завершения стадии адсорбции в адсорбере 4, стадия адсорбции начинается в адсорбере 17, затем в адсорбере 28, адсорбере 38, а затем снова в адсорбере 4. Благодаря этому процесс получения водорода особой чистоты происходит непрерывно.

Использование данного изобретения улучшает эксплуатационные характеристики и повышает надежность аппарата для получения особо чистого водорода за счет предотвращения попадания сорбентной пыли в трубопроводную арматуру, сглаживания пульсаций давления водорода особой чистоты, предотвращения избыточных потерь газа, возникающих при регенерации сорбента в адсорберах, и уменьшения энергопотребления аппарата.

Похожие патенты RU2837364C1

название год авторы номер документа
ДВУХКОНТУРНАЯ МЕМБРАННО-АДСОРБЦИОННАЯ УСТАНОВКА ДЛЯ ОСУШКИ СЖАТЫХ ГАЗОВ 2018
  • Тишин Алексей Анатольевич
  • Гуркин Владимир Николаевич
  • Королев Марк Владиславович
  • Карасева Маргарита Дмитриевна
  • Курчатов Иван Михайлович
  • Лагунцов Николай Иванович
RU2713359C1
ЭЖЕКТОРНОЕ МЕМБРАННО-СОРБЦИОННОЕ УСТРОЙСТВО ДЛЯ РАЗДЕЛЕНИЯ ГАЗОВЫХ СМЕСЕЙ 2016
  • Курчатов Иван Михайлович
  • Лагунцов Николай Иванович
  • Тишин Алексей Анатольевич
RU2625983C1
Способ очистки загрязненного воздуха 2023
  • Синельников Виталий Викторович
RU2800293C1
СПОСОБ РАЗДЕЛЕНИЯ МНОГОКОМПОНЕНТНЫХ ГАЗОВЫХ СМЕСЕЙ КОРОТКОЦИКЛОВОЙ БЕЗНАГРЕВНОЙ АДСОРБЦИЕЙ С ПРИМЕНЕНИЕМ ВСПОМОГАТЕЛЬНЫХ АДСОРБЕРОВ И ПЕРЕПУСКОМ ГАЗА МЕЖДУ ОСНОВНЫМИ АДСОРБЕРАМИ 2024
  • Потехин Сергей Владимирович
  • Гулянский Михаил Александрович
  • Зверев Егор Сергеевич
  • Романов Александр Николаевич
  • Полковников Михаил Владимирович
  • Кузьменко Михаил Евгеньевич
  • Зарубин Дмитрий Владимирович
RU2835308C1
РАЗДЕЛЕНИЕ ГАЗОВЫХ СМЕСЕЙ СПОСОБОМ КОРОТКОЦИКЛОВОЙ БЕЗНАГРЕВНОЙ АДСОРБЦИИ С ИСПОЛЬЗОВАНИЕМ ТРЕХ АДСОРБЦИОННЫХ КОЛОНН 2015
  • Шестиперстов Леонид Федорович
RU2597600C1
УСТАНОВКА ДЛЯ ПОЛУЧЕНИЯ КИСЛОРОДА ИЗ АТМОСФЕРНОГО ВОЗДУХА 1998
  • Володин Н.А.
  • Кормилицын Л.Н.
  • Постников О.Д.
  • Логунов А.Т.
RU2140806C1
Способ адсорбционной очистки природного газа высокого давления 2024
  • Мнушкин Игорь Анатольевич
  • Рахимов Тимур Халилович
  • Мансуров Тимур Фанилевич
RU2831440C1
Устройство селективной адсорбции для выделения водорода из водородсодержащих газов 1984
  • Подорожанский Марк Менделевич
  • Шустиков Валентин Иванович
  • Попович Владимир Андрианович
  • Соловей Виктор Васильевич
  • Пличко Валерий Степанович
  • Салимон Светлана Григорьевна
  • Синегубова Елена Васильевна
  • Шутемов Анатолий Петрович
  • Мамлеев Савва Гарифович
SU1186236A1
СПОСОБ ОЧИСТКИ ВОЗДУХА ДЛЯ ТОПЛИВНЫХ ЭЛЕМЕНТОВ И УСТРОЙСТВО ДЛЯ ЕГО ОСУЩЕСТВЛЕНИЯ 2002
  • Каричев З.Р.
  • Блатов Д.А.
  • Симаненков С.И.
  • Шубина В.Н.
RU2229759C1
СПОСОБ ПОЛУЧЕНИЯ КИСЛОРОДА ИЗ ВОЗДУХА 2021
  • Гулянский Михаил Александрович
  • Потехин Сергей Владимирович
  • Романов Александр Николаевич
  • Полковников Михаил Владимирович
RU2760134C1

Иллюстрации к изобретению RU 2 837 364 C1

Реферат патента 2025 года АППАРАТ ДЛЯ ПОЛУЧЕНИЯ ВОДОРОДА ОСОБОЙ ЧИСТОТЫ

Изобретение относится к устройствам для процессов очистки, осушки и разделения газовых смесей адсорбцией. Предназначено для получения водорода особой чистоты путем очистки от диоксида углерода, монооксида углерода и паров воды методом короткоцикловой безнагревной адсорбции реакционных газов риформинга углеводородного топлива. Аппарат включает четыре адсорбера, заполненных сорбентами, параллельно соединенных при помощи трубопроводов и трубопроводной арматуры. Верхняя и нижняя части адсорберов снабжены фильтрами, служащими для предотвращения попадания сорбентной пыли в трубопроводную арматуру, а также аппарат снабжен ресивером, служащим для сглаживания пульсаций давления водорода особой чистоты. В аппарате установлены дроссельные устройства, служащие для снижения давления подачи газа в адсорберы при регенерации сорбента и предотвращения избыточных потерь газа. В качестве трубопроводной арматуры использованы клапаны электромагнитные запорные с низкой потребляемой мощностью. Изобретение обеспечивает улучшение эксплуатационных характеристик и повышение надежности аппарата для получения водорода особой чистоты. 1 ил.

Формула изобретения RU 2 837 364 C1

Аппарат для получения водорода особой чистоты, включающий четыре адсорбера, заполненных сорбентами, параллельно соединенных при помощи трубопроводов и трубопроводной арматуры таким образом, что нижняя часть адсорберов соединена с питающим коллектором, служащим для подвода очищаемого водородсодержащего газа, и сбросным коллектором, служащим для отвода сбросного газа, а верхняя часть адсорберов соединена с продуктовым коллектором, служащим для отвода водорода особой чистоты, перепускным коллектором, служащим для перепуска газа между адсорберами, и регенерирующим коллектором, служащим для подачи водорода особой чистоты на регенерацию сорбента в адсорберах, отличающийся тем, что верхняя и нижняя части адсорберов снабжены фильтрами, служащими для предотвращения попадания сорбентной пыли в трубопроводную арматуру, а также аппарат снабжен ресивером, служащим для сглаживания пульсаций давления водорода особой чистоты, возникающих из-за подачи водорода особой чистоты на регенерацию сорбента в адсорберах, при этом продуктовый коллектор соединен с одной стороны через клапаны обратные с верхней частью адсорберов и с другой стороны с верхней частью ресивера, а регенерирующий коллектор соединен с нижней частью ресивера и верхней частью адсорберов, причем перепускной коллектор снабжен дроссельными устройствами, служащими для снижения давления подачи газа в адсорберы при регенерации сорбента и предотвращения избыточных потерь газа, а в качестве трубопроводной арматуры применены клапаны электромагнитные запорные с низкой потребляемой мощностью, причем на перепускном коллекторе клапаны электромагнитные запорные установлены подряд с противоположно направленными установочными положениями для обеспечения работы их при знакопеременном перепаде давления.

Документы, цитированные в отчете о поиске Патент 2025 года RU2837364C1

Ю.И
ШУМЯЦКИЙ, Ю.М
АФАНАСЬЕВ
АДСОРБЦИЯ: ПРОЦЕСС С НЕОГРАНИЧЕННЫМИ ВОЗМОЖНОСТЯМИ
М.: ВЫСШАЯ ШКОЛА, 1998, с.65-67
СПОСОБ ПОЛУЧЕНИЯ ОСОБО ЧИСТОГО ВОДОРОДА И УСТАНОВКА ДЛЯ ЕГО ОСУЩЕСТВЛЕНИЯ 1993
  • Буданичев С.А.
  • Гук Ю.Н.
  • Кадников В.П.
  • Кирнос И.В.
  • Клышников С.Т.
  • Кукуй Б.Г.
RU2085476C1
Стан косой прокатки 1940
  • Дорошев И.А.
SU68492A1
ДВУХКОНТУРНАЯ МЕМБРАННО-АДСОРБЦИОННАЯ УСТАНОВКА ДЛЯ ОСУШКИ СЖАТЫХ ГАЗОВ 2018
  • Тишин Алексей Анатольевич
  • Гуркин Владимир Николаевич
  • Королев Марк Владиславович
  • Карасева Маргарита Дмитриевна
  • Курчатов Иван Михайлович
  • Лагунцов Николай Иванович
RU2713359C1
Способ получения водорода 2022
  • Бадмаев Сухэ Дэмбрылович
  • Кузнецова Александра Денисовна
  • Беляев Владимир Дмитриевич
  • Собянин Владимир Александрович
RU2803569C1
УСТАНОВКА ДЛЯ ПОЛУЧЕНИЯ ВОДОРОДА 1998
  • Сосна М.Х.
  • Подображных А.Н.
  • Азнурьян М.П.
RU2124928C1
US 5133785 A1, 28.07.1992
US 9806365 B2, 31.10.2017.

RU 2 837 364 C1

Авторы

Левицкий Алексей Леонидович

Худяков Сергей Станиславович

Шишкин Дмитрий Юльевич

Кулагин Алексей Михайлович

Ефимов Александр Александрович

Даты

2025-03-31Публикация

2024-06-20Подача